Например TDA7294

Форум РадиоКот • Просмотр темы - Помогите! Ремонт Ц4352
Форум РадиоКот
Здесь можно немножко помяукать :)

Текущее время: Вс янв 25, 2026 17:05:06

Часовой пояс: UTC + 3 часа


ПРЯМО СЕЙЧАС:



Начать новую тему Ответить на тему  [ Сообщений: 52 ]  1, ,  
Автор Сообщение
Не в сети
 Заголовок сообщения: Помогите! Ремонт Ц4352
СообщениеДобавлено: Вс апр 25, 2010 10:19:55 
Родился

Зарегистрирован: Вс апр 25, 2010 10:07:52
Сообщений: 5
Рейтинг сообщения: 0
Добрый день,
коллеги, помогите отремонтировать прибор Ц4352. Случайно померял напряжение (переменное, на сварочном трансформаторе) в режиме измерения сопротивления (омметр). внутри прибора что-то слегка треснуло. Теперь ничего не меряет, при включении омметра срабатывает защита, тоже на килоомах при замыкании щупов (стрелка зашкаливает). Внутри визуально никаких повреждений не заметно. Посоветуйте, пожалуйста, на что смотреть, не хочется навредить еще больше.
Заранее спасибо.


Вернуться наверх
 
Не в сети
 Заголовок сообщения: Re: Помогите! Ремонт Ц4352
СообщениеДобавлено: Вс апр 25, 2010 11:02:22 
Нашел транзистор. Понюхал.

Зарегистрирован: Сб май 10, 2008 17:55:26
Сообщений: 163
Откуда: хабаровск
Рейтинг сообщения: 0
сначала схему найти. прозвонить все резисторы. иногда случается на вид целый-а внутри обрыв. прозвонить катушки. реже сгорает микросхема защиты. реле защиты /срабатывание/ регулируется натяжением пружины. посмотрите повнимательней конструкцию, увидите винты. если сама головка цела, то ремонту подлежит


Вернуться наверх
 
Не в сети
 Заголовок сообщения: Re: Помогите! Ремонт Ц4352
СообщениеДобавлено: Вс апр 25, 2010 16:53:09 
Держит паяльник хвостом

Карма: 9
Рейтинг сообщений: 98
Зарегистрирован: Сб фев 13, 2010 23:50:42
Сообщений: 937
Откуда: Kazan
Рейтинг сообщения: 0
semi 1010,приветствую!
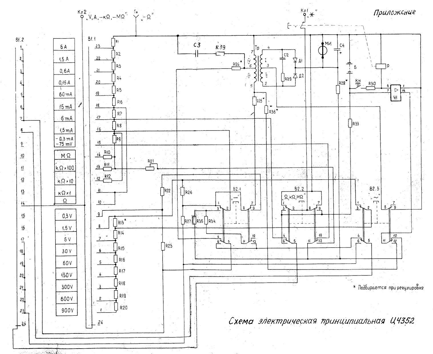
Чебуратор,держите схему!
Обычно выгорает один или неск. резисторов, включенных последовательно-они ведь используются для разных видов измерений. попробуйте найти какой либо рабочий диапазон,и переключая галетник, найти оборванный резистор. Так же надо проверить целостность дорожек,ну и очень иногда "течет" сам галетник(Копоть- проводник!) Удачи!


Вложения:
sh2.gif [93 KiB]
Скачиваний: 4786
sh1.gif [50.04 KiB]
Скачиваний: 3866
Вернуться наверх
 
Не в сети
 Заголовок сообщения: Re: Помогите! Ремонт Ц4352
СообщениеДобавлено: Вс апр 25, 2010 19:16:09 
Родился

Зарегистрирован: Вс апр 25, 2010 10:07:52
Сообщений: 5
Рейтинг сообщения: 0
Готово ! Перегорела дорожка между гнездом омметра и резистором R1 (плоская лента). Все работает.
Всем спасибо !


Вернуться наверх
 
Эиком - электронные компоненты и радиодетали
Не в сети
 Заголовок сообщения: Re: Помогите! Ремонт Ц4352
СообщениеДобавлено: Вс апр 25, 2010 23:33:04 
Нашел транзистор. Понюхал.

Зарегистрирован: Сб май 10, 2008 17:55:26
Сообщений: 163
Откуда: хабаровск
Рейтинг сообщения: 0
судя по ответу, плоская лента-это шунт, будет погрешность по измерению тока на всех пределах и на одном очень большая


Вернуться наверх
 
Не в сети
 Заголовок сообщения: Re: Помогите! Ремонт Ц4352
СообщениеДобавлено: Вт июл 05, 2011 09:31:37 
Родился

Зарегистрирован: Вт июл 05, 2011 08:15:19
Сообщений: 5
Рейтинг сообщения: 0
Добрый день. Прошу помощи: приобрёл заведомо неисправный Ц4352, привёл его в более-менее рабочее состояние, но осталась одна проблема:
на диапазонах Ом, кОмх1, кОмх10 прибор работает нормально, а вот на кОмх100 и МОм стрелка при замкнутых щупах уходит сильно влево, так, что подстроечником вернуть в "0" её невозможно.
Резисторы R10 и11 (246 и 24 кОм) проверял - соответствуют номиналу; переключатель диапазонов прозванивается.
При ремонте заменял выгоревшие резисторы R6 (15 Ом) и R33 (223 Ом). Правда, поставил спайки из обычных МЛТ, но номинал подобрал по возможности точно.
http://si.ucoz.ru/Pribory43/4352.htm


Вернуться наверх
 
Не в сети
 Заголовок сообщения: Re: Помогите! Ремонт Ц4352
СообщениеДобавлено: Вт июл 05, 2011 20:27:36 
Встал на лапы

Карма: 3
Рейтинг сообщений: 3
Зарегистрирован: Сб май 01, 2010 20:36:22
Сообщений: 85
Откуда: Москва,Люблино-Марьино
Рейтинг сообщения: 0
схема, конечно, нужна и хорошо ,что она есть. А вот режимы подключений, изображенные на крышке батарейного отсека (только на родной, именно от Ц4352) посмотрели?


Вернуться наверх
 
Не в сети
 Заголовок сообщения: Re: Помогите! Ремонт Ц4352
СообщениеДобавлено: Вт июл 05, 2011 20:53:20 
Держит паяльник хвостом

Карма: 9
Рейтинг сообщений: 98
Зарегистрирован: Сб фев 13, 2010 23:50:42
Сообщений: 937
Откуда: Kazan
Рейтинг сообщения: 0
To Малевич
То что из МЛТ- не беда :) . Однако чудес не бывает- еще кто то из резюков сдох. визуальный осмотр не всегда дает результат.Кроме того, можно проверить дорожки- бывает, без следа испаряются почему то :dont_know: . Ну и что еще.... было-галетник пробился как то раз. :o . тоже не вдруг починил...


Вернуться наверх
 
Не в сети
 Заголовок сообщения: Re: Помогите! Ремонт Ц4352
СообщениеДобавлено: Вт июл 05, 2011 21:44:58 
Родился

Зарегистрирован: Вт июл 05, 2011 08:15:19
Сообщений: 5
Рейтинг сообщения: 0
ВасилийР1-68, Pinky2
Стыдно мне... ((( на крышку не смотрел, убрал её сразу подальше. А там, оказывается, на высокоомных пределах ему внешний ИП прописан...
Похоже, всё нормально с прибором (ттт). И большое спасибо вам за ответы!


Вернуться наверх
 
Не в сети
 Заголовок сообщения: Re: Помогите! Ремонт Ц4352
СообщениеДобавлено: Вт июл 05, 2011 23:08:27 
Держит паяльник хвостом

Карма: 9
Рейтинг сообщений: 98
Зарегистрирован: Сб фев 13, 2010 23:50:42
Сообщений: 937
Откуда: Kazan
Рейтинг сообщения: 0
ВасилийР1-68 крут! :)


Вернуться наверх
 
Не в сети
 Заголовок сообщения: Re: Помогите! Ремонт Ц4352
СообщениеДобавлено: Чт окт 09, 2014 16:54:09 
Родился

Зарегистрирован: Чт окт 09, 2014 16:41:31
Сообщений: 1
Рейтинг сообщения: 0
Добрый день. Принесли мне Ц4352 с зашкалившей стрелкой, что с ним может быть? Куда смотреть в первую очередь? На вид все элементы целые :(


Вернуться наверх
 
Не в сети
 Заголовок сообщения: Re: Помогите! Ремонт Ц4352
СообщениеДобавлено: Чт окт 09, 2014 18:02:33 
Держит паяльник хвостом
Аватар пользователя

Карма: 42
Рейтинг сообщений: 393
Зарегистрирован: Ср июн 27, 2007 17:09:12
Сообщений: 970
Рейтинг сообщения: 0
Какой нибудь шунт сгорел или оборвался.
Берите схему и проверяйте замеряя их сопротивление.


Вернуться наверх
 
Не в сети
 Заголовок сообщения: Re: Помогите! Ремонт Ц4352
СообщениеДобавлено: Чт окт 09, 2014 18:54:34 
Поставщик валерьянки для Кота
Аватар пользователя

Карма: 18
Рейтинг сообщений: 461
Зарегистрирован: Чт ноя 15, 2012 20:47:59
Сообщений: 2229
Откуда: Крымск
Рейтинг сообщения: 0
Callisto писал(а):
Куда смотреть в первую очередь? :(

Дабы смотреть нужен как минимум источник тока с которого можно подавать
калиброванные величины.
Далее на самом малом пределе 0,3 мА подаёте такой же ток и смотрите отклоняется
ли стрелка на конечное значение шкалы. Ток можно контролировать другим,
заведомо исправным прибором. Если стрелка отклонилась на конечное деление то
переключаете прибор на следующий предел по току 6 мА, если стрелка встанет
на отметке 1/3 от большого деления то шунт в принципе исправен, а если же стрелка
останется у конечного деления шкалы то в наличии обрыв шунта. Ищется обычным
переключением пределов по возрастающей, в том месте где упадёт на ноль и есть обрыв
резистора шунта нижестоящего предела. Далее схема, данные и мотаем вручную.


Вернуться наверх
 
Не в сети
 Заголовок сообщения: Re: Помогите! Ремонт Ц4352
СообщениеДобавлено: Вт окт 14, 2014 12:20:08 
Это не хвост, это антенна
Аватар пользователя

Карма: 9
Рейтинг сообщений: 77
Зарегистрирован: Ср ноя 30, 2011 18:25:18
Сообщений: 1334
Рейтинг сообщения: 0
Доброго времени суток .

вот какое дело... подогнали мне тут Ц 4352 .... где то- кто- когда-то им работал , достаточно плотно...(по рассказам хозяина )
что то там горело , что то ремонтировали.. потом лежал в гараже...долго...Вот отдал мне.... хоть он мне и нафик не нужен ...
так решил покапаться ради спортивного интереса...
начнём сначала:
попробовал -мерять напругу -вообще мёртвый....
хорошо-нашёл схемку ну и вперёд.... нашёл что Головка измерительная -нереагирует ...
вскрыл пациэнта :lol: , отвалился провод от массы . припаял ....ну думаю -всё заработает ....
а фиг тут ...защита тоже не фиксируется ...пока выкинул её .тупо закоротил....

и тут понеслось...
пока решил разобраться с измерением напряжения (НА ДРУГИХ ПРЕДЕЛАХ ТОЖЕ ПОЛНАЯ ЛАЖА)
ПРОБУЮ измерять напругу на пределе 6 В и выше ,все измерения завышает примерно в 4.2 раза :facepalm:
на пределе 1.5 В -подаю 1.5 в -отклоняется на всё шкалу
на пределе 0.3 В -подаю 0.3 в -отклоняется на всё шкалу

на всякий случай проверил головку.... ток 0.3 ма -полное отклонение
на пределе -0.3 мА и 75 мВ -тоже меряет всё корректно....

естественно прозвонил все резаки ...всё нормально ...

блин , даже злюсь уже :kill: , прибор простой как грабли

ВОТ ПОСМОТРИТЕ ПРАВИЛЬНО ЛИ СТОИТ ГАЛЕТНИК ?
Изображение

правильно ли я понимаю что ламели должны стоять напротив друг друга ?

вот фото на галетник
Изображение

=========================
вот ещё что : поставил на предел 6 вольт , прошёлся по цепи измерения напряжения , прозвонил все резисторы ....
от клеммы Кл2 до головки ---сопротивление 7.16 кОм...если сложить все сопротивления по цепи -получается 7150 Ом ...
вроде нормально ...почему завышает в 4 раза ????? не как не пойму ...завис ...

может кто направит в нужное русло....

если надо скину рисунок как я понимаю прохождение по цепи на пределе 6 в...
может у меня глаз замылился....


ВОТ накидал по быстрому на пределе 1.5 вольт (тут работает)
Изображение

а вот на пределе 6 В (тут завышает в 4 раза)
Изображение

может я где то ошибаюсь...


Вернуться наверх
 
Не в сети
 Заголовок сообщения: Re: Помогите! Ремонт Ц4352
СообщениеДобавлено: Вт окт 14, 2014 13:26:06 
Друг Кота

Карма: 27
Рейтинг сообщений: 1283
Зарегистрирован: Ср фев 11, 2009 20:35:58
Сообщений: 7853
Рейтинг сообщения: 0
Цитата:
естественно прозвонил все резаки ...всё нормально

И проволочные прозвонил?.


Вернуться наверх
 
Не в сети
 Заголовок сообщения: Re: Помогите! Ремонт Ц4352
СообщениеДобавлено: Вт окт 14, 2014 13:40:09 
Это не хвост, это антенна
Аватар пользователя

Карма: 9
Рейтинг сообщений: 77
Зарегистрирован: Ср ноя 30, 2011 18:25:18
Сообщений: 1334
Рейтинг сообщения: 0
причем тут проволочные ...? какие по схеме Вы имеете в виду ???
для начала хочу разобраться хотя бы с измерением напряжения ...блин простой делитель...
смотрели по схеме прохождение по цепи для предела 6 В -всё правильно?
вот схема исходная.
Изображение


Вернуться наверх
 
Не в сети
 Заголовок сообщения: Re: Помогите! Ремонт Ц4352
СообщениеДобавлено: Вт окт 14, 2014 13:59:08 
Встал на лапы

Карма: 7
Рейтинг сообщений: 1
Зарегистрирован: Пн ноя 26, 2007 15:19:20
Сообщений: 146
Откуда: Литва, Вильнюс
Рейтинг сообщения: 0
Недавно ремонтировал точно такой же прибор. При включении не на что не реагировал. Проблема была в R6 (сгорел), R22 и R23 в обрыве были.


Вернуться наверх
 
Не в сети
 Заголовок сообщения: Re: Помогите! Ремонт Ц4352
СообщениеДобавлено: Вт окт 14, 2014 15:07:03 
Это не хвост, это антенна
Аватар пользователя

Карма: 9
Рейтинг сообщений: 77
Зарегистрирован: Ср ноя 30, 2011 18:25:18
Сообщений: 1334
Рейтинг сообщения: 0
ближе к телу ! как говорят... :wink: ещё мысли по конкретному случаю есть?

может для анализа сгодится след инфа :
предел ОМЫ -нет реакции
предел Ком х 1 -не работает.... щупы замкнуты -нет реакции ...
предел Ком х10-щупы замкнуты -стрелка зашкаливает...
предел Ком х100 -щупы замкнуты -не реагирует ...

при измерении тока :
дал ток примерно 0.3 мА

предел 1.5 мА -на всю шкалу
предел 6 мА -почти на всю шкалу
ДАЛЬШЕ ПРЕДЕЛЫ НЕ РЕАГИРУЮТ....


Вернуться наверх
 
Не в сети
 Заголовок сообщения: Re: Помогите! Ремонт Ц4352
СообщениеДобавлено: Вт окт 14, 2014 15:41:11 
Друг Кота

Карма: 27
Рейтинг сообщений: 1283
Зарегистрирован: Ср фев 11, 2009 20:35:58
Сообщений: 7853
Рейтинг сообщения: 0
Цитата:
причем тут проволочные ...? какие по схеме Вы имеете в виду ?

Не нужно спорить.Не знаю какие по схеме , вижу на фото.
Цитата:
ближе к телу ! как говорят...

И дерзить не советую.


Вернуться наверх
 
Не в сети
 Заголовок сообщения: Re: Помогите! Ремонт Ц4352
СообщениеДобавлено: Вт окт 14, 2014 19:06:37 
Поставщик валерьянки для Кота
Аватар пользователя

Карма: 18
Рейтинг сообщений: 461
Зарегистрирован: Чт ноя 15, 2012 20:47:59
Сообщений: 2229
Откуда: Крымск
Рейтинг сообщения: 0
Ламели стоят правильно, должны смотреть в ту сторону куда смотрит ручка переключателя.
Резистор R13 закорачивается на постоянном токе и включается в схему на переменном,
когда на пределе 6V суют в розетку то обычно выгорают элементы переключателя П2К "~"
закорачивающие этот резистор, проверьте эту цепь.


Вернуться наверх
 
Показать сообщения за:  Сортировать по:  Вернуться наверх
Начать новую тему Ответить на тему  [ Сообщений: 52 ]  1, ,  

Часовой пояс: UTC + 3 часа


Кто сейчас на форуме

Сейчас этот форум просматривают: krserv и гости: 10


Вы не можете начинать темы
Вы не можете отвечать на сообщения
Вы не можете редактировать свои сообщения
Вы не можете удалять свои сообщения
Вы не можете добавлять вложения

Найти:
Перейти:  


Powered by phpBB © 2000, 2002, 2005, 2007 phpBB Group
Русская поддержка phpBB
Extended by Karma MOD © 2007—2012 m157y
Extended by Topic Tags MOD © 2012 m157y