Например TDA7294

Форум РадиоКот • Просмотр темы - БП на автомобильный УМЗЧ(2-е TDA7294)
Форум РадиоКот
Здесь можно немножко помяукать :)

Текущее время: Сб ноя 15, 2025 06:03:06

Часовой пояс: UTC + 3 часа


ПРЯМО СЕЙЧАС:



Начать новую тему Ответить на тему  [ Сообщений: 329 ]  1, , , , ...  
Автор Сообщение
Не в сети
 Заголовок сообщения: БП на автомобильный УМЗЧ(2-е TDA7294)
СообщениеДобавлено: Пт май 11, 2007 22:05:46 
Прорезались зубы
Аватар пользователя

Зарегистрирован: Чт янв 25, 2007 20:55:33
Сообщений: 234
Откуда: Белгород, п.Разумное
Рейтинг сообщения: 0
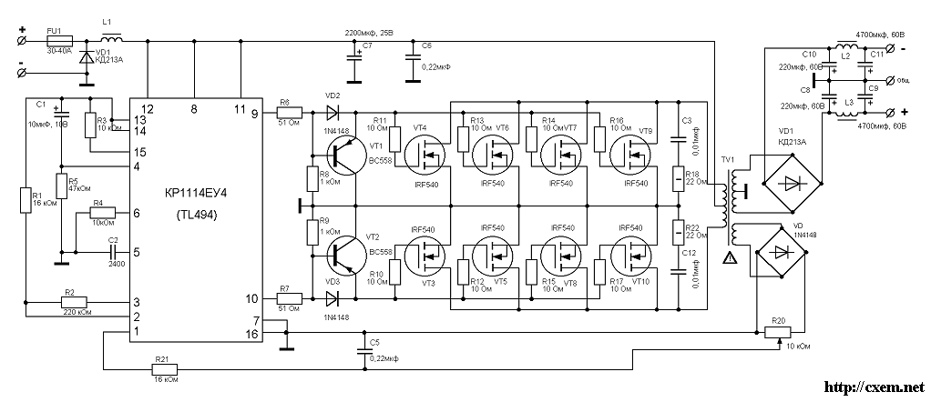
Кто делал по этой схеме БП - поделитесь опытом.
А точнее я не могу развести печатную плату :cry: Коты, помогите пожалуйста решить проблему.


Вложения:
amp49-2[1].gif [37.67 KiB]
Скачиваний: 9683

_________________
Разбираюсь во всем!!! Практически все после этого собираю.
Вернуться наверх
 
Не в сети
 Заголовок сообщения:
СообщениеДобавлено: Сб май 12, 2007 00:30:41 
Вымогатель припоя
Аватар пользователя

Карма: 15
Рейтинг сообщений: 36
Зарегистрирован: Пн янв 01, 2007 22:27:34
Сообщений: 579
Откуда: Оренбург
Рейтинг сообщения: 0
А что нормальная схема работает сразу :) :) :)


Вложения:
Комментарий к файлу: схема
бп имп2.GIF [20.71 KiB]
Скачиваний: 9871

_________________
добрый, когда сплю. И не стоит уж так детализировать инженеры или радиолюбители. Для меня тот кто с удовольствием, как любитель или профессионал что то творит уже инженер, даже если без диплома...
Вернуться наверх
 
Не в сети
 Заголовок сообщения:
СообщениеДобавлено: Сб май 12, 2007 00:35:37 
Прорезались зубы
Аватар пользователя

Зарегистрирован: Чт янв 25, 2007 20:55:33
Сообщений: 234
Откуда: Белгород, п.Разумное
Рейтинг сообщения: 0
Мне бы плату на нее. Купил все комплектующие, а плату не могу нарисовать. :cry:

_________________
Разбираюсь во всем!!! Практически все после этого собираю.


Вернуться наверх
 
Не в сети
 Заголовок сообщения:
СообщениеДобавлено: Сб май 12, 2007 01:10:14 
Вымогатель припоя
Аватар пользователя

Карма: 15
Рейтинг сообщений: 36
Зарегистрирован: Пн янв 01, 2007 22:27:34
Сообщений: 579
Откуда: Оренбург
Рейтинг сообщения: 0
Сколько ватт хочешь получить от преобразователя?
Или правельнее сколько TDA7294 хочешь повесить на преобразователь?

_________________
добрый, когда сплю. И не стоит уж так детализировать инженеры или радиолюбители. Для меня тот кто с удовольствием, как любитель или профессионал что то творит уже инженер, даже если без диплома...


Вернуться наверх
 
Эиком - электронные компоненты и радиодетали
Не в сети
 Заголовок сообщения:
СообщениеДобавлено: Сб май 12, 2007 01:51:03 
Первый раз сказал Мяу!

Зарегистрирован: Чт апр 05, 2007 01:26:47
Сообщений: 21
Рейтинг сообщения: 0
TL494 полевики не тянет. Для их управления надо использовать либо унифицированный контроллер SG3525, либо TL494 надо дополнять драйвером (в этом случае частоту преобразователя можно смело повысить до 100КГц).

ЗЫ
Схема от Алексей FAV впринципе тоже годится, я, правда, не гарантирую что с неё можно получить максимальную мощность для полноценного питания 2-х микросхем ТДА7294 (для 2-х каналов), но 150Вт она даст смело


Вернуться наверх
 
Не в сети
 Заголовок сообщения:
СообщениеДобавлено: Сб май 12, 2007 01:51:27 
Вымогатель припоя
Аватар пользователя

Карма: 15
Рейтинг сообщений: 36
Зарегистрирован: Пн янв 01, 2007 22:27:34
Сообщений: 579
Откуда: Оренбург
Рейтинг сообщения: 0
я поменьшей мере выжимал из неё 450 Ватт и не сказал бы что мощности не хватало. :)
а что касается IRF540 с ним преобразователь работает только мощности не дает больше 2А при напряжении 50в :)))
да и 100 кГц я не добивался, вполне радует и 40кГц

Нужна плата пишите в личку!

_________________
добрый, когда сплю. И не стоит уж так детализировать инженеры или радиолюбители. Для меня тот кто с удовольствием, как любитель или профессионал что то творит уже инженер, даже если без диплома...


Последний раз редактировалось Алексей FAV Сб май 12, 2007 10:12:28, всего редактировалось 4 раз(а).

Вернуться наверх
 
Не в сети
 Заголовок сообщения:
СообщениеДобавлено: Сб май 12, 2007 07:06:02 
Прорезались зубы
Аватар пользователя

Зарегистрирован: Чт янв 25, 2007 20:55:33
Сообщений: 234
Откуда: Белгород, п.Разумное
Рейтинг сообщения: 0
ОГРОМНОЕ спасиба! :)) :))
Возникли вопросы:
можно ли мне заменить IFR044N на IRF540? Если такое допускается то сколько нужно IRF540 для обеспечения мощьности в 250 ватт?
От всей кошачей души спасибо за разведенную плату :)

Слово "мощность" пишется без мягкого знака в "щн", а слово "кошачьей" как раз наоборот, "чье". 8) IFR044N - это правильно? :o
мышонок

_________________
Разбираюсь во всем!!! Практически все после этого собираю.


Вернуться наверх
 
Не в сети
 Заголовок сообщения:
СообщениеДобавлено: Сб май 12, 2007 10:09:16 
Вымогатель припоя
Аватар пользователя

Карма: 15
Рейтинг сообщений: 36
Зарегистрирован: Пн янв 01, 2007 22:27:34
Сообщений: 579
Откуда: Оренбург
Рейтинг сообщения: 0
nub писал(а):
ОГРОМНОЕ спасиба! :)) :))
Возникли вопросы:
можно ли мне заменить IRF044N на IRF540? Если такое допускается то сколько нужно IRF540 для обеспечения мощьности в 250 ватт?


Можно если тебе нужно не больше 200 ватт. :) :) :)

_________________
добрый, когда сплю. И не стоит уж так детализировать инженеры или радиолюбители. Для меня тот кто с удовольствием, как любитель или профессионал что то творит уже инженер, даже если без диплома...


Вернуться наверх
 
Не в сети
 Заголовок сообщения:
СообщениеДобавлено: Сб май 12, 2007 19:48:09 
Прорезались зубы
Аватар пользователя

Зарегистрирован: Чт янв 25, 2007 20:55:33
Сообщений: 234
Откуда: Белгород, п.Разумное
Рейтинг сообщения: 0
2 SSM40N03P или 2 2SK2749 можно на них БП запустить?

_________________
Разбираюсь во всем!!! Практически все после этого собираю.


Вернуться наверх
 
Не в сети
 Заголовок сообщения:
СообщениеДобавлено: Вс май 13, 2007 13:58:44 
Вымогатель припоя
Аватар пользователя

Карма: 15
Рейтинг сообщений: 36
Зарегистрирован: Пн янв 01, 2007 22:27:34
Сообщений: 579
Откуда: Оренбург
Рейтинг сообщения: 0
2SK2749 этот точно не подойдет! :(
SSM40N03P а на этот у меня нет данных. :cry:

_________________
добрый, когда сплю. И не стоит уж так детализировать инженеры или радиолюбители. Для меня тот кто с удовольствием, как любитель или профессионал что то творит уже инженер, даже если без диплома...


Вернуться наверх
 
Не в сети
 Заголовок сообщения:
СообщениеДобавлено: Пн июн 04, 2007 15:18:44 
Прорезались зубы
Аватар пользователя

Зарегистрирован: Чт янв 25, 2007 20:55:33
Сообщений: 234
Откуда: Белгород, п.Разумное
Рейтинг сообщения: 0
Алексей FAV, скажите пожалуйста данные по трансформатору.
Буду очень благодарен.

_________________
Разбираюсь во всем!!! Практически все после этого собираю.


Вернуться наверх
 
Не в сети
 Заголовок сообщения:
СообщениеДобавлено: Пн июн 04, 2007 15:50:42 
Нашел транзистор. Понюхал.

Зарегистрирован: Чт янв 25, 2007 17:12:54
Сообщений: 150
Откуда: Из прошлого
Рейтинг сообщения: 0
Алексей FAV писал(а):
SSM40N03P а на этот у меня нет данных. :cry:

примерно можно предположить, что этот половик 40А 30В.
Для питания 12В тридцативольтового половика маловато, ибо при работе одного плеча на втором выкладывается двойное питание (2х12В=24В) плюс индуктивные выбросы.
Учтите, что автомобильная бортсеть обладает высоковольтными помехами и напряжением батареи до 14,5В. Поэтому половики надо ставить на 50 и более вольт (50N06, 60N06, IRF3205). Последние очень хороши - 55В 110А 8мОм канал.


Вернуться наверх
 
Не в сети
 Заголовок сообщения:
СообщениеДобавлено: Пн июн 04, 2007 16:59:03 
Друг Кота
Аватар пользователя

Карма: 6
Рейтинг сообщений: 32
Зарегистрирован: Чт сен 14, 2006 11:42:09
Сообщений: 3792
Откуда: Обитаю на чердаке
Рейтинг сообщения: 0
Специально для Внештатного сотрудника: IRFZ44 (КП812А1) 50 А, 60 В, 28 мОм - "Автомобильная серия" :)

_________________
Память очень интересная штука: бывает так, что запомнишь одно, а вспомнишь другое...


Вернуться наверх
 
Не в сети
 Заголовок сообщения:
СообщениеДобавлено: Пн июн 04, 2007 20:43:43 
Сверлит текстолит когтями
Аватар пользователя

Карма: 1
Рейтинг сообщений: 1
Зарегистрирован: Вс фев 26, 2006 14:45:21
Сообщений: 1123
Откуда: УКРАИНА
Рейтинг сообщения: 0
Эту бы схемку да адаптировать под бортовое напряжение 24В - вообщеб прекрасно было бы. :) там IRFZ44 вряд ли потянут..


Вернуться наверх
 
Не в сети
 Заголовок сообщения:
СообщениеДобавлено: Ср июн 06, 2007 12:36:23 
Нашел транзистор. Понюхал.

Зарегистрирован: Чт янв 25, 2007 17:12:54
Сообщений: 150
Откуда: Из прошлого
Рейтинг сообщения: 0
мышонок писал(а):
Специально для Внештатного сотрудника: IRFZ44 (КП812А1) 50 А, 60 В, 28 мОм - "Автомобильная серия" :)

а почему специально для меня? на что делается упор?

З.Ы. у 3205 8мОм, а у IRFZ44 - 28. потери в 4 раза больше.


Вернуться наверх
 
Не в сети
 Заголовок сообщения:
СообщениеДобавлено: Ср июн 06, 2007 13:30:07 
Друг Кота
Аватар пользователя

Карма: 6
Рейтинг сообщений: 32
Зарегистрирован: Чт сен 14, 2006 11:42:09
Сообщений: 3792
Откуда: Обитаю на чердаке
Рейтинг сообщения: 0
Внeштатный сотрудник писал(а):
а почему специально для меня? на что делается упор?
Презент! :)

_________________
Память очень интересная штука: бывает так, что запомнишь одно, а вспомнишь другое...


Вернуться наверх
 
Не в сети
 Заголовок сообщения:
СообщениеДобавлено: Сб июн 09, 2007 03:11:59 
Прорезались зубы
Аватар пользователя

Зарегистрирован: Чт янв 25, 2007 20:55:33
Сообщений: 234
Откуда: Белгород, п.Разумное
Рейтинг сообщения: 0
Возникла проблема: преобразователь на холостом ходу хавает 4.5А. В чем может быть причина?


Вложения:
бп имп2[1].GIF [20.71 KiB]
Скачиваний: 3864

_________________
Разбираюсь во всем!!! Практически все после этого собираю.
Вернуться наверх
 
Не в сети
 Заголовок сообщения:
СообщениеДобавлено: Сб июн 09, 2007 14:51:54 
Вымогатель припоя
Аватар пользователя

Карма: 15
Рейтинг сообщений: 36
Зарегистрирован: Пн янв 01, 2007 22:27:34
Сообщений: 579
Откуда: Оренбург
Рейтинг сообщения: 0
В трансформаторе.

_________________
добрый, когда сплю. И не стоит уж так детализировать инженеры или радиолюбители. Для меня тот кто с удовольствием, как любитель или профессионал что то творит уже инженер, даже если без диплома...


Вернуться наверх
 
Не в сети
 Заголовок сообщения:
СообщениеДобавлено: Сб июн 09, 2007 16:34:33 
Нашел транзистор. Понюхал.

Зарегистрирован: Чт янв 25, 2007 17:12:54
Сообщений: 150
Откуда: Из прошлого
Рейтинг сообщения: 0
трансформатор не при чем
берешь двухлучевой или двухканальный осцилл и смотришь на форму сигналов на затворах обоих плечей. Наблюдаешь нахлест периодов друг на друга и радуешься :)
Причина - первое плечо полевиков не успевает закрыться, как второе начинает работать. То есть фронты и спады импульсов будут пологими.
Метод устранения - подобрать номиналы резисторов в схеме управления полевиками так, чтобы полевики открывались и закрывались быстрее.


Вернуться наверх
 
Не в сети
 Заголовок сообщения:
СообщениеДобавлено: Сб июн 09, 2007 16:36:10 
Прорезались зубы
Аватар пользователя

Зарегистрирован: Чт янв 25, 2007 20:55:33
Сообщений: 234
Откуда: Белгород, п.Разумное
Рейтинг сообщения: 0
Алексей FAV писал(а):
В трансформаторе.


Подскажите пожалуйста количество витков в первичной обмотке.
Размер кольца 45х28х12 марка 2000.

_________________
Разбираюсь во всем!!! Практически все после этого собираю.


Вернуться наверх
 
Показать сообщения за:  Сортировать по:  Вернуться наверх
Начать новую тему Ответить на тему  [ Сообщений: 329 ]  1, , , , ...  

Часовой пояс: UTC + 3 часа


Кто сейчас на форуме

Сейчас этот форум просматривают: нет зарегистрированных пользователей и гости: 131


Вы не можете начинать темы
Вы не можете отвечать на сообщения
Вы не можете редактировать свои сообщения
Вы не можете удалять свои сообщения
Вы не можете добавлять вложения

Найти:
Перейти:  


Powered by phpBB © 2000, 2002, 2005, 2007 phpBB Group
Русская поддержка phpBB
Extended by Karma MOD © 2007—2012 m157y
Extended by Topic Tags MOD © 2012 m157y