А то, что схема и девайс на фотке отличаются - видно невооруженным глазом
"Преобразователь питания на MC34063"
- mr_kot
- Друг Кота
- Сообщения: 4625
- Зарегистрирован: Пт ноя 27, 2009 18:12:27
- Откуда: Черкассы, UA
- Контактная информация:
Re: "Преобразователь питания на MC34063"
Если у кого-то есть регистрация на том сайте - уже и плату в LAY сюда выкладывайте.
А то, что схема и девайс на фотке отличаются - видно невооруженным глазом
А то, что схема и девайс на фотке отличаются - видно невооруженным глазом
- Реклама
- m.ix
- Друг Кота
- Сообщения: 16545
- Зарегистрирован: Вт сен 07, 2010 03:01:06
- Откуда: Moscow-Izmaylovo
- Контактная информация:
Re: "Преобразователь питания на MC34063"
теоретический вопрос по той не складухе.
если напряжение 12 вольт упадёт до 5
что мы на выходе будем наблюдать?
если напряжение 12 вольт упадёт до 5
что мы на выходе будем наблюдать?
Лечу лечить WWWашу покалеченную технику.
-
Codehunter
- Открыл глаза
- Сообщения: 72
- Зарегистрирован: Чт янв 14, 2010 20:42:45
- Откуда: Запорожье
- Контактная информация:
Re: "Преобразователь питания на MC34063"
Добрый день!
Собрал преобразователь Step-down из темы, работает шикарно. Попытался собрать Step-up, тут появились трудности, запускается, но не держит нагрузку. Задача сделать зарядник для мобилки из 3,7-4в в 5в на выходе, 1А. На выходе есть 4,92в но при подключении нагрузки проседает до 3,86в. Полевик греется не сильно, но ощутимо. Подскажите что за резистор на схеме отмеченный красным?
Собрал преобразователь Step-down из темы, работает шикарно. Попытался собрать Step-up, тут появились трудности, запускается, но не держит нагрузку. Задача сделать зарядник для мобилки из 3,7-4в в 5в на выходе, 1А. На выходе есть 4,92в но при подключении нагрузки проседает до 3,86в. Полевик греется не сильно, но ощутимо. Подскажите что за резистор на схеме отмеченный красным?
- Вложения
-
- MC34063_Step-Up.GIF
- (24.6 КБ) 5634 скачивания
-
Alexeyslav
- Друг Кота
- Сообщения: 4550
- Зарегистрирован: Чт май 05, 2011 21:26:34
- Откуда: Украина, Славутич
- Контактная информация:
Re: "Преобразователь питания на MC34063"
Не хватает индуктивности дросселя, или он не рассчитан на импульсный ток который протекает в схеме. Есть даташит, вам нужно рассчитать импульсный ток по заданным параметрам входного и выходного напряжения и подобрать к нему с запасом дроссель по этому параметру.
Полевик, в этой схеме тоже плохо работать будет, время переключения у него будет большим, а именно время ВКЛЮЧЕНИЯ, которое будет определятся резистором R3, емкостью затвора полевого транзистора и емкостью К-Э перехода VT1. Туда нужен полевик с напряжением полного открытия не менее 2.5В. Какой полевик стоит у ВАС? И было бы интересно посмотреть форму сигнала на 8-м выводе микросхемы, когда схема работает на максимальную нагрузку. Если там будут короткие импульсы в "+" - значит микросхема работает с максимальным открытием силового ключа, а значит не хватает либо индуктивности(как величины так и по максимальному току) либо внутреннее сопротивление источника тока слишком велико. Ведь только средний ток на входе при 1А на выходе будет порядка 1.5-2А, а в импульсе и того больше.
Полевик, в этой схеме тоже плохо работать будет, время переключения у него будет большим, а именно время ВКЛЮЧЕНИЯ, которое будет определятся резистором R3, емкостью затвора полевого транзистора и емкостью К-Э перехода VT1. Туда нужен полевик с напряжением полного открытия не менее 2.5В. Какой полевик стоит у ВАС? И было бы интересно посмотреть форму сигнала на 8-м выводе микросхемы, когда схема работает на максимальную нагрузку. Если там будут короткие импульсы в "+" - значит микросхема работает с максимальным открытием силового ключа, а значит не хватает либо индуктивности(как величины так и по максимальному току) либо внутреннее сопротивление источника тока слишком велико. Ведь только средний ток на входе при 1А на выходе будет порядка 1.5-2А, а в импульсе и того больше.
-
Codehunter
- Открыл глаза
- Сообщения: 72
- Зарегистрирован: Чт янв 14, 2010 20:42:45
- Откуда: Запорожье
- Контактная информация:
Re: "Преобразователь питания на MC34063"
Полевик у меня стоит FR024N, есть еще FL024N, F7413, P55NF06 в запасе)
Дроссель поставил первый попавшийся, около 55мкГн. Все номиналы как по схеме, может 315 хуже, тут стоит с буквой Б, а в понижающем поставил с Г. Может диод не очень, стоит SF28, а в понижающем шоттки, сборка с компового БП.
Помогите с расчетом, мне уже через день уезжать, зарядка очень нужна)
Вообще и 500мА будет заряжать телефон, этого будет хватать, мне главное чтоб напряжение не падало. Форму сигнала посмотреть нет возможности к сожалению.
Дроссель поставил первый попавшийся, около 55мкГн. Все номиналы как по схеме, может 315 хуже, тут стоит с буквой Б, а в понижающем поставил с Г. Может диод не очень, стоит SF28, а в понижающем шоттки, сборка с компового БП.
Помогите с расчетом, мне уже через день уезжать, зарядка очень нужна)
Вообще и 500мА будет заряжать телефон, этого будет хватать, мне главное чтоб напряжение не падало. Форму сигнала посмотреть нет возможности к сожалению.
- Реклама
- mr_kot
- Друг Кота
- Сообщения: 4625
- Зарегистрирован: Пт ноя 27, 2009 18:12:27
- Откуда: Черкассы, UA
- Контактная информация:
Re: "Преобразователь питания на MC34063"
0,5 А микросхема способна выдать без внешнего транзистора. Если надо больше - тогда нужен транзистор, причем биполярный, а не полевик.
В даташите есть схема и печатка и повышающего, и понижающего, и инвертирующего - надо просто взять и повторить. Подобрать номиналы резисторов на 5 выводе под свое выходное напряжение.
В даташите есть схема и печатка и повышающего, и понижающего, и инвертирующего - надо просто взять и повторить. Подобрать номиналы резисторов на 5 выводе под свое выходное напряжение.
-
Alexeyslav
- Друг Кота
- Сообщения: 4550
- Зарегистрирован: Чт май 05, 2011 21:26:34
- Откуда: Украина, Славутич
- Контактная информация:
Re: "Преобразователь питания на MC34063"
Первый попавшийся дроссель не катит. Их надо подбирать по току насыщения. А ток в схеме опрееляется пиковым значением тока, если собирать схему по даташиту то пиковый ток можно ограничить средствами микросхемы, а значит дроссель будет всегда работать в пределах допустимых параметров. А вот сам пиковый ток надо рассчитать таким образом чтобы он был не менее необходимого значения чтобы обеспечить номинальный выходной ток. В даташите помоему есть формула.
-
Codehunter
- Открыл глаза
- Сообщения: 72
- Зарегистрирован: Чт янв 14, 2010 20:42:45
- Откуда: Запорожье
- Контактная информация:
Re: "Преобразователь питания на MC34063"
я собирал без транзистора, чтоб старалась одна микросхема, через 20-30 секунд микросхема разогревалась так что обжигала. не катит, надо усиливать.
Подскажите что еще можно сделать, как посчитать дроссель для этого преобразователя? что еще кроме дпосселя можно сделать?
Подскажите что еще можно сделать, как посчитать дроссель для этого преобразователя? что еще кроме дпосселя можно сделать?
- mr_kot
- Друг Кота
- Сообщения: 4625
- Зарегистрирован: Пт ноя 27, 2009 18:12:27
- Откуда: Черкассы, UA
- Контактная информация:
Re: "Преобразователь питания на MC34063"
С каким дросселем? 170-220 мкГн, как рекомендует даташит?Codehunter писал(а):я собирал без транзистора, чтоб старалась одна микросхема, через 20-30 секунд микросхема разогревалась так что обжигала
Внимательно прочитать даташит и сделать так, как там написано.Codehunter писал(а):что еще кроме дпосселя можно сделать?
Есть какие-то мысли по поводу того, зачем производители на свою продукцию выпускают даташиты и апноуты?
-
Codehunter
- Открыл глаза
- Сообщения: 72
- Зарегистрирован: Чт янв 14, 2010 20:42:45
- Откуда: Запорожье
- Контактная информация:
Re: "Преобразователь питания на MC34063"
mr_kot, вы вообще внимательно читали что я спрашивал?
Схему с даташита собирал, индуктивность делал ту которая там указана, сейчас и не помню какая. Но микросхема очень грелась, вероятно что телефон больше потребляет, сетевая зарядка рассчитана на 1А.
Вообще меня интересует схема с транзистором, чтоб был запас по мощности.
Схему с даташита собирал, индуктивность делал ту которая там указана, сейчас и не помню какая. Но микросхема очень грелась, вероятно что телефон больше потребляет, сетевая зарядка рассчитана на 1А.
Вообще меня интересует схема с транзистором, чтоб был запас по мощности.
- mr_kot
- Друг Кота
- Сообщения: 4625
- Зарегистрирован: Пт ноя 27, 2009 18:12:27
- Откуда: Черкассы, UA
- Контактная информация:
Re: "Преобразователь питания на MC34063"
Я обычно внимательно читаю, потому и написал, что микросхема сделана под внешний биполярный транзистор, а не под полевой. Хочется полевой - нет проблем. Только надо поставить полноценный драйвер. Полевой транзистор при таких напряжениях использовать logic level. И т.д. и т.п.
В даташите есть схема с внешним транзистором - чем не устраивает?

А вообще-то, честно говоря, мне это уже немного надоело. Хочешь человеку помочь - тебя не слышат, да еще и обвиняют непонятно в чем.
Хочется собрать свою индивидуальную схему - никто не возражает. Есть калькулятор, есть формулы, есть программы для расчета и моделирования, есть даташиты - удачи
В даташите есть схема с внешним транзистором - чем не устраивает?

А вообще-то, честно говоря, мне это уже немного надоело. Хочешь человеку помочь - тебя не слышат, да еще и обвиняют непонятно в чем.
Хочется собрать свою индивидуальную схему - никто не возражает. Есть калькулятор, есть формулы, есть программы для расчета и моделирования, есть даташиты - удачи
-
Alexeyslav
- Друг Кота
- Сообщения: 4550
- Зарегистрирован: Чт май 05, 2011 21:26:34
- Откуда: Украина, Славутич
- Контактная информация:
Re: "Преобразователь питания на MC34063"
Вот сегодня принесли китайский преобразователь на 34063 микросхеме. МИкросхема ВЗОРВАЛАСЬ при подключении её в 24В бортсеть.
У меня был аналогичный преобразователь который работал прекрасно даже от 30В. Методом сравнения было выяснено что в том что взорвалась микросхема был применен диод 1N4848 вместо 1N5819 и частотозадающий конденсатор был 470пф, в то время как в МОЕЙ конденсатор на 4.7нф.
Хотя согласно онлайн-калькулятору, должно быть 470пф при заданных параметрах. После замены диода на тот что нужен и конденсатора на 4.7нф микросхема перестала греться под нагрузкой и выдала 400мА без нагрева даже при питании от +30В.
А повышающий преобразователь... на 34063 с 3.6 до 5В будет обладать низким КПД. менее 60% примерно. 0.3В упадет на датчике тока, примерно 1В на транзисторном ключе и 0.4В на диоде.
значит где-то 1.3В из 4.2 входных уйдут в тепло, и 0.4 из 5 выходных так же уйдут в тепло.
Итого преобразователь должен трудится преобразовать 3В в 5.4В чтобы из 4.2В получить 5В.
У меня был аналогичный преобразователь который работал прекрасно даже от 30В. Методом сравнения было выяснено что в том что взорвалась микросхема был применен диод 1N4848 вместо 1N5819 и частотозадающий конденсатор был 470пф, в то время как в МОЕЙ конденсатор на 4.7нф.
Хотя согласно онлайн-калькулятору, должно быть 470пф при заданных параметрах. После замены диода на тот что нужен и конденсатора на 4.7нф микросхема перестала греться под нагрузкой и выдала 400мА без нагрева даже при питании от +30В.
А повышающий преобразователь... на 34063 с 3.6 до 5В будет обладать низким КПД. менее 60% примерно. 0.3В упадет на датчике тока, примерно 1В на транзисторном ключе и 0.4В на диоде.
значит где-то 1.3В из 4.2 входных уйдут в тепло, и 0.4 из 5 выходных так же уйдут в тепло.
Итого преобразователь должен трудится преобразовать 3В в 5.4В чтобы из 4.2В получить 5В.
- m.ix
- Друг Кота
- Сообщения: 16545
- Зарегистрирован: Вт сен 07, 2010 03:01:06
- Откуда: Moscow-Izmaylovo
- Контактная информация:
Re: "Преобразователь питания на MC34063"
если твой преобразователь работает от 5 до 30 на входе и выдаёт 5
было бы не плохо схемку бы с него срисовать
правда мне диапазон на входе нужен от 5 до 12 более просто не может быть от 8 АА
было бы не плохо схемку бы с него срисовать
правда мне диапазон на входе нужен от 5 до 12 более просто не может быть от 8 АА
Лечу лечить WWWашу покалеченную технику.
-
Codehunter
- Открыл глаза
- Сообщения: 72
- Зарегистрирован: Чт янв 14, 2010 20:42:45
- Откуда: Запорожье
- Контактная информация:
Re: "Преобразователь питания на MC34063"
mr_kot, я не хотел вас обидеть, извините меня если я погорячился, но вы первый сьязвили! Спасибо за помощь, я попробую схему с транзистором с даташита, но я не достаточно опытен в радиотехнике, рассчитать точно не получится. на вскидку, какой дроссель нужен для схемы с транзистором?
С праздником, Коты!!!
С праздником, Коты!!!
-
Alexeyslav
- Друг Кота
- Сообщения: 4550
- Зарегистрирован: Чт май 05, 2011 21:26:34
- Откуда: Украина, Славутич
- Контактная информация:
Re: "Преобразователь питания на MC34063"
Преобразователь - схема прямо как с даташита. работу от 5В не проверяли, да и она в принципе не возможна по такой схеме. Чтобы такое получить надо смотреть упоминающийся в даташите аппноут(AN520 вроде бы?), в нем есть схема SEPIC-преобразователя на этой микросхеме способная работать как на повышение так и на понижение одновременно.
А для рассчетов есть онлайн-калькулятор он посчитает пиковый ток, индуктивность(по этим параметрам нужно подобрать индуктивность), резисторы задающие напряжение и емкость конденсатора под минимальную частоту преобразования. Её надо выбрать около 20кГц.
Для схемы с внешним транзистором разницы в рассчетах НЕТ.
А для рассчетов есть онлайн-калькулятор он посчитает пиковый ток, индуктивность(по этим параметрам нужно подобрать индуктивность), резисторы задающие напряжение и емкость конденсатора под минимальную частоту преобразования. Её надо выбрать около 20кГц.
Для схемы с внешним транзистором разницы в рассчетах НЕТ.
- mr_kot
- Друг Кота
- Сообщения: 4625
- Зарегистрирован: Пт ноя 27, 2009 18:12:27
- Откуда: Черкассы, UA
- Контактная информация:
Re: "Преобразователь питания на MC34063"
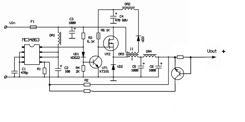
Вот схема преобразователя по технологии SEPIC на м/с МС34063 (вернее не SEPIC, а Step Up/Down)

А здесь документ AN954 (схема взята из него)

А здесь документ AN954 (схема взята из него)
- dosmen
- Встал на лапы
- Сообщения: 83
- Зарегистрирован: Пн фев 09, 2009 19:54:58
- Откуда: Днепропетровск, Киев, Львов, Харьков
Re: "Преобразователь питания на MC34063"
Уважаемые сметано-веды,
Есть желание применить данную схему :

В качестве зарядного устройства, и с этой целью необходимо ввести, помимо стабилизации напряжения, стабилизацию тока.
Так и просится неверный вариант:

Но по всей видимости нужно делать так:

Кто, что скажет? Имеет право на жизнь? или есть более правильные схемные решения?
Есть желание применить данную схему :
В качестве зарядного устройства, и с этой целью необходимо ввести, помимо стабилизации напряжения, стабилизацию тока.
Так и просится неверный вариант:
Но по всей видимости нужно делать так:
Кто, что скажет? Имеет право на жизнь? или есть более правильные схемные решения?
- Вложения
-
- 03.gif
- (34.35 КБ) 25199 скачиваний
-
- 02.gif
- (35.17 КБ) 55386 скачиваний
-
- 01.gif
- (29.81 КБ) 23385 скачиваний
Починяю примус
-
sergejjj123
- Открыл глаза
- Сообщения: 65
- Зарегистрирован: Пт окт 16, 2009 22:32:58
Re: "Преобразователь питания на MC34063"
Подтверждаю, схема работает .Собрал сразу два преобразователя,один на 5В, другой на 14В. Увеличил R2, паралельно ему включил два резистора, один из них подстроечный. Все это- для небольшой регулировки выходного напряжения.Дополнительную обмотку намотал тонким монтажным многожильным проводом.Силовые элементы использовал: транзистор IRF44N ,диод MBR20100.Сердечник желтого цвета ,как в статье.Паралельно входному и выходному электролиту поставил 0.1мкф.Ничего не греется, работают преобразователи отлично.
-
sergejjj123
- Открыл глаза
- Сообщения: 65
- Зарегистрирован: Пт окт 16, 2009 22:32:58
Re: "Преобразователь питания на MC34063"
dosmen Вы писали "Кто, что скажет? Имеет право на жизнь? или есть более правильные схемные решения?"Работать правильно не будет, потому что на коллекторе ,по отношению эмиттера,будет всегда отрицательное напряжение (коллектор привязан к напряжению опорника ,а оно ниже выходного напряжения), а Вы применили транзистор NPN.Кроме того, в цепь базы надо включить сопротивление ,несколько десятков Ом, иначе эмиттерному переходу кирдык.
Re: "Преобразователь питания на MC34063"
Уважаемые мяугуру, есть большое желание собрать инвертор на этой микросхеме 12/190 с вых током 5-10 мА в мяунете нарвался на некоторое схемное решение
как по вашему роботоспособно оно самое.И плиз сильно не бейте по ушам а лучше пните в нужном направлении для определения рабочей частоты имеющегося сердечника(судя по всему феррит или пермалой, но он без маркировки) конечно опытным путём, приборы имеются.Заранее благодарен, с меня сливки с блюда

как по вашему роботоспособно оно самое.И плиз сильно не бейте по ушам а лучше пните в нужном направлении для определения рабочей частоты имеющегося сердечника(судя по всему феррит или пермалой, но он без маркировки) конечно опытным путём, приборы имеются.Заранее благодарен, с меня сливки с блюда



