Например TDA7294

Форум РадиоКот • Просмотр темы - Тиристорный регулятор перед трансформатором
Форум РадиоКот
Здесь можно немножко помяукать :)

Текущее время: Вс ноя 16, 2025 00:46:04

Часовой пояс: UTC + 3 часа


ПРЯМО СЕЙЧАС:



Начать новую тему Ответить на тему  [ Сообщений: 51 ]    , 2,  
Автор Сообщение
Не в сети
 Заголовок сообщения: Re: Тиристорный регулятор перед трансформатором
СообщениеДобавлено: Чт авг 05, 2010 20:40:50 
Прорезались зубы

Зарегистрирован: Ср июл 15, 2009 16:25:44
Сообщений: 220
Откуда: Котдивуар,Котенбург, Киттенштрассе
Рейтинг сообщения: 0
имхо, можно.
но регулятор должОн переключаться при "нуле" и коммутировать полные периоды.
тогда и форма сохраняется, и подмагничивания не будет, но это не для всех случаев подходит.


Вернуться наверх
 
Не в сети
 Заголовок сообщения: Re: Тиристорный регулятор перед трансформатором
СообщениеДобавлено: Чт авг 05, 2010 20:53:15 
Друг Кота
Аватар пользователя

Карма: 95
Рейтинг сообщений: 2428
Зарегистрирован: Пт май 18, 2007 22:56:58
Сообщений: 26671
Рейтинг сообщения: 0
Old_Mefody писал(а):
регулятор должОн переключаться при "нуле" и коммутировать полные периоды.
А примерчика "правильной" схемы нету? :)

Вот такие или такие - это неподходящее?

_________________
Не променяю медь на ржавую несгорайку!


Последний раз редактировалось Upgrader Чт авг 05, 2010 21:00:12, всего редактировалось 1 раз.

Вернуться наверх
 
Не в сети
 Заголовок сообщения: Re: Тиристорный регулятор перед трансформатором
СообщениеДобавлено: Чт авг 05, 2010 20:56:02 
Прорезались зубы

Зарегистрирован: Ср июл 15, 2009 16:25:44
Сообщений: 220
Откуда: Котдивуар,Котенбург, Киттенштрассе
Рейтинг сообщения: 0
нет


Вернуться наверх
 
Не в сети
 Заголовок сообщения: Re: Тиристорный регулятор перед трансформатором
СообщениеДобавлено: Чт авг 05, 2010 21:11:54 
Друг Кота
Аватар пользователя

Карма: 95
Рейтинг сообщений: 2428
Зарегистрирован: Пт май 18, 2007 22:56:58
Сообщений: 26671
Рейтинг сообщения: 0
Ой, что значит "нет"? :dont_know:

_________________
Не променяю медь на ржавую несгорайку!


Вернуться наверх
 
Эиком - электронные компоненты и радиодетали
Не в сети
 Заголовок сообщения: Re: Тиристорный регулятор перед трансформатором
СообщениеДобавлено: Чт авг 05, 2010 23:12:42 
Мудрый кот
Аватар пользователя

Карма: 1
Рейтинг сообщений: 7
Зарегистрирован: Ср апр 23, 2008 17:44:56
Сообщений: 1708
Откуда: Россия, г. Нижний Новгород
Рейтинг сообщения: 0
значит неподходящие

_________________
абажаю мой KIA CEED Изображение
Пресекать нарушения закона мой долг и обязанность как гражданина моей страны


Вернуться наверх
 
Не в сети
 Заголовок сообщения: Re: Тиристорный регулятор перед трансформатором
СообщениеДобавлено: Пт авг 06, 2010 00:52:03 
Друг Кота
Аватар пользователя

Карма: 95
Рейтинг сообщений: 2428
Зарегистрирован: Пт май 18, 2007 22:56:58
Сообщений: 26671
Рейтинг сообщения: 0
Вот интересно было бы глянуть хоть на одну более подходящую.
Собираюсь сделать, а схему пока еще непонятно какую лучше искать.

_________________
Не променяю медь на ржавую несгорайку!


Вернуться наверх
 
Не в сети
 Заголовок сообщения: Re: Тиристорный регулятор перед трансформатором
СообщениеДобавлено: Пт авг 06, 2010 09:20:17 
Друг Кота
Аватар пользователя

Карма: 44
Рейтинг сообщений: 601
Зарегистрирован: Вс мар 04, 2007 11:39:00
Сообщений: 4469
Откуда: Ukraine, Kyiv
Рейтинг сообщения: 0
Вам нужно песен? Так их у нас есть :kill: ...


Вложения:
Диммер.GIF [19.83 KiB]
Скачиваний: 1919

_________________
Выслушай и противную сторону, даже если она и противна
Вернуться наверх
 
Не в сети
 Заголовок сообщения: Re: Тиристорный регулятор перед трансформатором
СообщениеДобавлено: Пт авг 06, 2010 09:48:14 
Друг Кота
Аватар пользователя

Карма: 95
Рейтинг сообщений: 2428
Зарегистрирован: Пт май 18, 2007 22:56:58
Сообщений: 26671
Рейтинг сообщения: 0
Спасибо, эту уже вроде видел, но смущают не подписанные некоторые детали, транзисторы...
А самому такое придумать мозгов не хватит :)

_________________
Не променяю медь на ржавую несгорайку!


Вернуться наверх
 
Не в сети
 Заголовок сообщения: Re: Тиристорный регулятор перед трансформатором
СообщениеДобавлено: Пт авг 06, 2010 10:16:26 
Друг Кота
Аватар пользователя

Карма: 44
Рейтинг сообщений: 601
Зарегистрирован: Вс мар 04, 2007 11:39:00
Сообщений: 4469
Откуда: Ukraine, Kyiv
Рейтинг сообщения: 0
Конкретно, пожалуйста. Транзисторы - любые маломощные соответствующей структуры. Да хоть и КТ315-КТ361.

_________________
Выслушай и противную сторону, даже если она и противна


Вернуться наверх
 
Не в сети
 Заголовок сообщения: Re: Тиристорный регулятор перед трансформатором
СообщениеДобавлено: Пт авг 06, 2010 11:41:48 
Друг Кота
Аватар пользователя

Карма: 95
Рейтинг сообщений: 2428
Зарегистрирован: Пт май 18, 2007 22:56:58
Сообщений: 26671
Рейтинг сообщения: 0
Еще пока непонятно какой конденсатор С3, но надеюсь можно будет разобраться.

А какой-нибудь еще подходящей схемы нету?

_________________
Не променяю медь на ржавую несгорайку!


Вернуться наверх
 
Не в сети
 Заголовок сообщения: Re: Тиристорный регулятор перед трансформатором
СообщениеДобавлено: Пт авг 06, 2010 13:05:06 
Друг Кота
Аватар пользователя

Карма: 44
Рейтинг сообщений: 601
Зарегистрирован: Вс мар 04, 2007 11:39:00
Сообщений: 4469
Откуда: Ukraine, Kyiv
Рейтинг сообщения: 0
Ну Вы и капризны не в меру: и это не так, и то не этак! Что, по вашему мнению, "подходящая" схема? Под что подходящая? Под трансформатор или под "кривые ручки"?

_________________
Выслушай и противную сторону, даже если она и противна


Вернуться наверх
 
Не в сети
 Заголовок сообщения: Re: Тиристорный регулятор перед трансформатором
СообщениеДобавлено: Пт авг 06, 2010 14:04:05 
Друг Кота
Аватар пользователя

Карма: 95
Рейтинг сообщений: 2428
Зарегистрирован: Пт май 18, 2007 22:56:58
Сообщений: 26671
Рейтинг сообщения: 0
falkonist писал(а):
Что, по вашему мнению, "подходящая" схема? Под что подходящая? Под трансформатор или под "кривые ручки"?
Ну, в идеале конечно и под то и под другое одновременно :)) :))) А вообще под трансформатор, это тут вроде и так понятно.

Хочу тиристорный регулятор в первичку трансформатора. Тут говорят что нельзя, но если очень хочется - то нужно хитрые схемы искать, которые будут работать лучше чем китайский диммер. Вот я и спрашиваю про них, наиболее подходящих для этой цели. С учетом того что сам в этой теме не очень врубаюсь, ищу схему которую можно просто взять и сделать.

_________________
Не променяю медь на ржавую несгорайку!


Вернуться наверх
 
Не в сети
 Заголовок сообщения: Re: Тиристорный регулятор перед трансформатором
СообщениеДобавлено: Пт авг 06, 2010 14:17:38 
Друг Кота
Аватар пользователя

Карма: 44
Рейтинг сообщений: 601
Зарегистрирован: Вс мар 04, 2007 11:39:00
Сообщений: 4469
Откуда: Ukraine, Kyiv
Рейтинг сообщения: 0
Такую схему я выкладывал пятью постами выше. Критичным является симистор: нужен именно ВТА/ВТВ...W: они специально разработаны для индуктивных нагрузок.

С "простыми" схемами получите очень непростые проблемы...


Вложения:
BTA-16.gif [14.7 KiB]
Скачиваний: 1534

_________________
Выслушай и противную сторону, даже если она и противна
Вернуться наверх
 
Не в сети
 Заголовок сообщения: Re: Тиристорный регулятор перед трансформатором
СообщениеДобавлено: Пт авг 06, 2010 15:23:30 
Друг Кота
Аватар пользователя

Карма: 28
Рейтинг сообщений: 267
Зарегистрирован: Ср сен 27, 2006 16:18:57
Сообщений: 3459
Рейтинг сообщения: 0
Old_Mefody писал(а):
... регулятор должОн переключаться при "нуле" и коммутировать полные периоды.
тогда и форма сохраняется, и подмагничивания не будет, но это не для всех случаев подходит.
Для подключения трансформатора не подходит. При подключении трансформатора в момент, когда напряжение равно нулю, возникает неприятный переходной процесс: viewtopic.php?p=134633#p134633


Вернуться наверх
 
Не в сети
 Заголовок сообщения: Re: Тиристорный регулятор перед трансформатором
СообщениеДобавлено: Сб авг 07, 2010 10:01:32 
Друг Кота
Аватар пользователя

Карма: 95
Рейтинг сообщений: 2428
Зарегистрирован: Пт май 18, 2007 22:56:58
Сообщений: 26671
Рейтинг сообщения: 0
Барсик писал(а):
Для подключения трансформатора не подходит.
Вообще ничего тиристорного не подходит? Повторюсь, у меня вполне успешно работал самый простейший тиристорный регулятор.
Для некоторых случаев подходит. Пусть это плохо и не эффективно.

Вот хочу сделать еще более лучший регулятор...

_________________
Не променяю медь на ржавую несгорайку!


Вернуться наверх
 
Не в сети
 Заголовок сообщения: Re: Тиристорный регулятор перед трансформатором
СообщениеДобавлено: Сб авг 07, 2010 10:55:44 
Друг Кота
Аватар пользователя

Карма: 28
Рейтинг сообщений: 267
Зарегистрирован: Ср сен 27, 2006 16:18:57
Сообщений: 3459
Рейтинг сообщения: 0
Не подходит только вариант с коммутацией числа полных периодов при нулевом напряжении. Управление по углу включения тиристора работает. Другой вопрос - как.


Вернуться наверх
 
Не в сети
 Заголовок сообщения: Re: Тиристорный регулятор перед трансформатором
СообщениеДобавлено: Сб авг 07, 2010 14:24:04 
Друг Кота
Аватар пользователя

Карма: 95
Рейтинг сообщений: 2428
Зарегистрирован: Пт май 18, 2007 22:56:58
Сообщений: 26671
Рейтинг сообщения: 0
falkonist писал(а):
Критичным является симистор: нужен именно ВТА/ВТВ...W: они специально разработаны для индуктивных нагрузок.
А чем они так отличаются от обычных? Никогда не думал что это важно. В моем понимании важнее правильно им управлять, я так думаю.

И так особо все-таки не понятно, какую же схему лучше собрать (за исключением схемы от falkonist). Или если не конкретную схему, то какого типа должна быть эта схема.

_________________
Не променяю медь на ржавую несгорайку!


Вернуться наверх
 
Не в сети
 Заголовок сообщения: Re: Тиристорный регулятор перед трансформатором
СообщениеДобавлено: Сб авг 07, 2010 20:20:40 
Друг Кота
Аватар пользователя

Карма: 44
Рейтинг сообщений: 601
Зарегистрирован: Вс мар 04, 2007 11:39:00
Сообщений: 4469
Откуда: Ukraine, Kyiv
Рейтинг сообщения: 0
Upgrader писал(а):
falkonist писал(а):
Критичным является симистор: нужен именно ВТА/ВТВ...W: они специально разработаны для индуктивных нагрузок.
А чем они так отличаются от обычных? Никогда не думал что это важно. В моем понимании важнее правильно им управлять, я так думаю.
Не только в Вашем. Потому и возникает куча проблем на ровном месте. С соответствующими "рекомендациями".

Скачайте даташит и почитайте внимательно. Ещё вот такая информация: http://www.dectel.ru/dectel_el/publications/3q.shtml

_________________
Выслушай и противную сторону, даже если она и противна


Вернуться наверх
 
Не в сети
 Заголовок сообщения: Re: Тиристорный регулятор перед трансформатором
СообщениеДобавлено: Вт авг 24, 2010 17:09:05 
Первый раз сказал Мяу!
Аватар пользователя

Зарегистрирован: Вт июн 22, 2010 19:41:29
Сообщений: 33
Рейтинг сообщения: 0
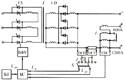
РЕБЯТ, был такой сварочный аппарат "вду 2000" (кажется). так вот в нём тиристорная регулировка была именно по первичке. если схему найду, то выложу.


Вложения:
9_3.gif [9.03 KiB]
Скачиваний: 1056
Вернуться наверх
 
Не в сети
 Заголовок сообщения: Re: Тиристорный регулятор перед трансформатором
СообщениеДобавлено: Вт авг 24, 2010 17:41:30 
Друг Кота
Аватар пользователя

Карма: 95
Рейтинг сообщений: 2428
Зарегистрирован: Пт май 18, 2007 22:56:58
Сообщений: 26671
Рейтинг сообщения: 0
Сам сделал пока вот такую, но работает конечно плохо, максимум чуть менее чем пол мощности от трансформатора, более греется сильно.

_________________
Не променяю медь на ржавую несгорайку!


Вернуться наверх
 
Показать сообщения за:  Сортировать по:  Вернуться наверх
Начать новую тему Ответить на тему  [ Сообщений: 51 ]    , 2,  

Часовой пояс: UTC + 3 часа


Кто сейчас на форуме

Сейчас этот форум просматривают: нет зарегистрированных пользователей и гости: 66


Вы не можете начинать темы
Вы не можете отвечать на сообщения
Вы не можете редактировать свои сообщения
Вы не можете удалять свои сообщения
Вы не можете добавлять вложения

Найти:
Перейти:  


Powered by phpBB © 2000, 2002, 2005, 2007 phpBB Group
Русская поддержка phpBB
Extended by Karma MOD © 2007—2012 m157y
Extended by Topic Tags MOD © 2012 m157y