Рассчет цепи коррекции RIAA
Рассчет цепи коррекции RIAA
Уважаемые коллеги, любители винила! Примерно год я конструирую фонокорректоры, перепробовал наверно все схемы, но к правильному звуку подошел только сейчас. Я всегда недоумевал, есть стандартные постоянные времени коррекции RIAA. Почему же тогда в схемах и современных и 80-х годов в номиналах коррекции присутствует , что угодно. Вот хотя бы взять схему от Арктура 006. Там присутствуют чудовищные отклонения от стандарта. Я собрал его, да , играет но как . Ошибка в СЧ-3.7%, это еще куда ни шло, на ВЧ - 45%, на НЧ - 50%. У нас что была какая то своя кривая, отличная от кривой RIAA ? И поиcкав на просторах интернета, скудную так скажем информацию по этому вопросу, я натолкнулся на статью Stanley P. Lipshitz - "ON RIAA Equalization networks" , и до меня немного стало доходить, то что я не мог нигде найти. Там все разложено по полочкам и я для себя сделал отдельный файл, чтобы не забыть. Если получится я его сюда вставлю. Может кому и пригодится. И вот теперь корректор Арктура -006 исправленный по этой методики звучит изумительно. Правда микросхема стоит AD8620/
Добавлено after 7 hours 34 minutes 59 seconds:
Вот для примера. И примеров таких можно привести много
Резистор не показанный на схеме корректора- 150 ом
Добавлено after 7 hours 34 minutes 59 seconds:
Вот для примера. И примеров таких можно привести много
Резистор не показанный на схеме корректора- 150 ом
- Вложения
-
- арктур - modify.JPG
- (61.91 КБ) 775 скачиваний
-
- фоно по Лифшицу.JPG
- (131.52 КБ) 706 скачиваний
- Реклама
Re: Рассчет цепи коррекции RIAA
...Постоянные времени конкретного корректора могут учитывать особенности АЧХ примененной магнитной головки, а так же ёмкость соединительного кабеля. Поэтому ориентироваться лучше не на соотношения резисторов и конденсаторов, а на измеренную АЧХ, желательно - с использованием измерительной пластинки...
Re: Рассчет цепи коррекции RIAA
Я конечно понимаю важность соединительных проводов, даже проводов, которые внутри тонарма. а также индуктивность головки.Их взаимная связь, индуктивности и емкости создают резонанс на какой то частоте.И еще емкость на плате тоже влияет.Например у меня На вертушке Project Debut 3, стоит пока Ortofon OM5e с индуктивностью 450 мгн и все соединительные провода до корректора имеют емкость126 пф. И при настройке фонокорректора я это учитываю. После ваших высказываний я залез в инет и нашел схему корректора проигрывателя Вега- 106 и там коррекция почти один в один , как у меня-они ее взяли из стандартного ряда элементов. А Унитра раньше использовала головки из серии MF-100 во всех своих конструкциях. Но хватит об этом.Я для себя хотел понять , почему такие расхождения, а заодно и помочь , тем кто сам хочет рассчитывать коррекции.
А начинающим хочу сказать, рассчет и постройка корректора это не все, это только начало. А дальше придется настраивать всю систему: - Головка - соединительные провода до корректора: - корректор - УНЧ - колонки
Но как показала практика настройки, настройка этих элементов: - головка- провода-корректор, вполне достаточно. Но начинать надо с точного рассчета фонокоррекции и выставления выходного напряжения.У меня это 500 мв, на частоте 1000гц
А начинающим хочу сказать, рассчет и постройка корректора это не все, это только начало. А дальше придется настраивать всю систему: - Головка - соединительные провода до корректора: - корректор - УНЧ - колонки
Но как показала практика настройки, настройка этих элементов: - головка- провода-корректор, вполне достаточно. Но начинать надо с точного рассчета фонокоррекции и выставления выходного напряжения.У меня это 500 мв, на частоте 1000гц
- Вложения
-
- вега.JPG
- (128.02 КБ) 535 скачиваний
Re: Рассчет цепи коррекции RIAA
Там где есть темброблок он все подправит под Ваши уши
Re: Рассчет цепи коррекции RIAA
Я конечно согласен, но главная задача фонокорректора, - точно восстановить сигнал с пластинки, который был до записи на мастер диск, т е на носителе, ну конкретно на магнитофоне. Это не я придумал, так написано в Википедии. И я стремлюсь в своих конструкциях к этому. Уж если и надо подправить темброблоком, то самую малость.
- Реклама
Re: Рассчет цепи коррекции RIAA
...Так какой именно измерительной пластинкой Вы воспользовались? При её отсутствии отклонения АЧХ будут много больше, чем дает разброс деталей 5% точности... (кстати, на слух отклонение в 5-10%% абсолютно незаметно...)
Re: Рассчет цепи коррекции RIAA
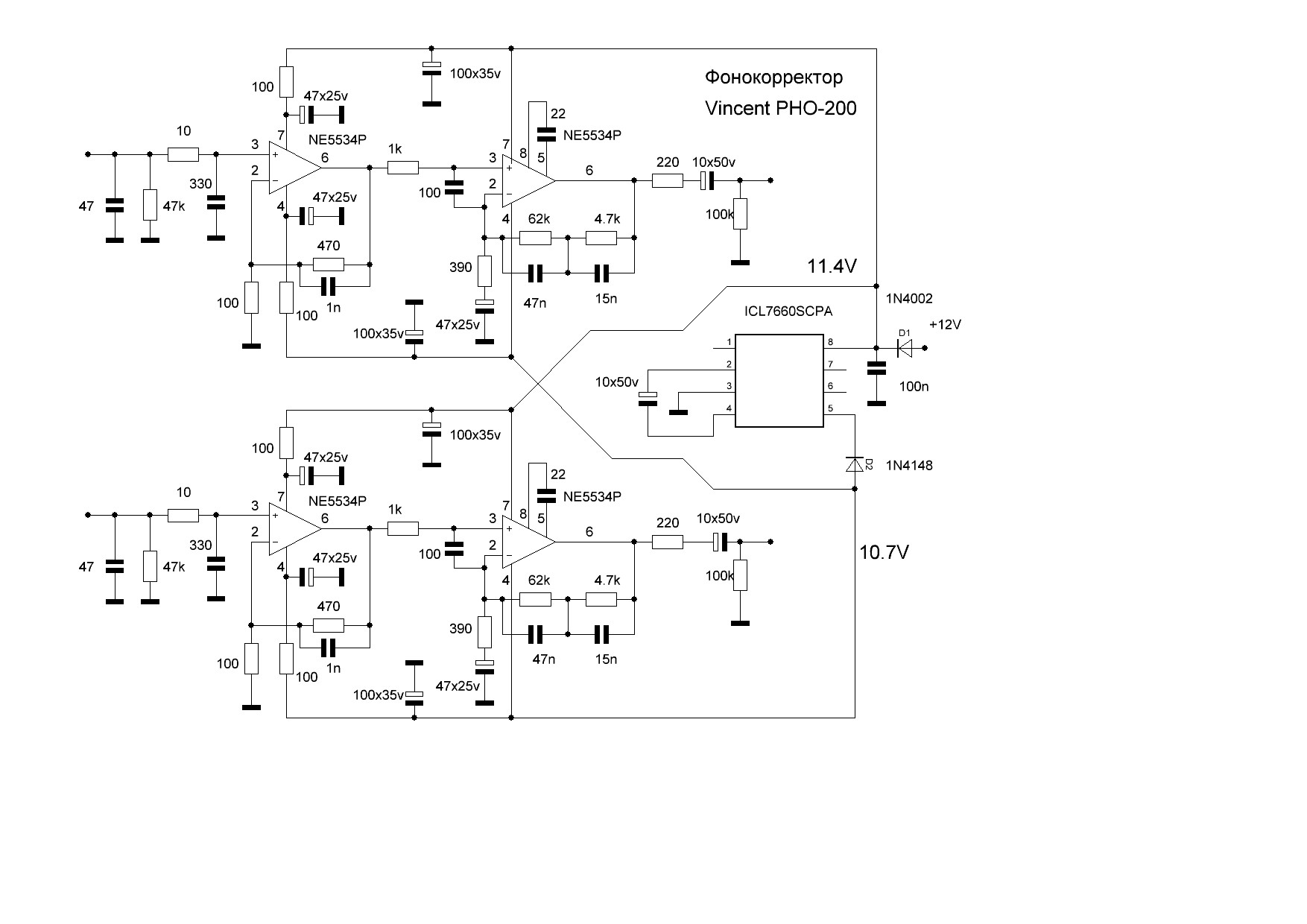
У меня подбор всех элементов менее %.Измерительной пластинки у меня пока к сожалению нет. Я просто знаю, как з. Но когда, например в фонокорректоре Vincent PHO- 200 средние частоты провалены на почти 15 процентов, мне это не надо измерять. И этот прибор сейчас стоит почти 20 тыс рублей. Сегодня я покажу как там сделано, для наглядности. Я понимаю, что нч и ВЧ- можно по регулировать тембром, но чем регулировать провал средних? Вот вопрос. И так до вечера.
Добавлено after 6 hours 2 minutes 38 seconds:
А вот как и обещал, первый файл это схема фирменного корректора Vincent PHO-200. Кто не верит, могу предоставить фото. А впрочем - предоставлю. Второй файл- это я просто взял из википедии стандартную коррекцию, прямо как будто рассчитанную для этого корректора.И все и звук пошел . Как положено. Я не знаю, кто изготовитель, то ли германия, то ли Китай, но я бы себе за 20 тыс. такой корректор бы не поставил. С новой коррекцией фоно просто зазвучал- ушел этот провал на средних частотах. Это мне сразу показал симулятор Multisim 14.0, ну и сам корректор на фирменных винилах, типа Майкл Джексон - BAD. Я еще немного помню, как он звучал в свое время. И стремлюсь воспроизвести такое же звучание. Главное, чтобы нравилось слушателю. Хотя мой сын , приезжая из Питера, иногда меня подправляет.Там можно заказать прослушку почти любого аппарата. ОН меня и сподвиг по новой , на эти действия - вспомнить мою любовь к винилу,за что я ему очень благодарен. Но это лирическое отступление, прошу простить.Файлы сейчас выложу
Добавлено after 6 hours 2 minutes 38 seconds:
А вот как и обещал, первый файл это схема фирменного корректора Vincent PHO-200. Кто не верит, могу предоставить фото. А впрочем - предоставлю. Второй файл- это я просто взял из википедии стандартную коррекцию, прямо как будто рассчитанную для этого корректора.И все и звук пошел . Как положено. Я не знаю, кто изготовитель, то ли германия, то ли Китай, но я бы себе за 20 тыс. такой корректор бы не поставил. С новой коррекцией фоно просто зазвучал- ушел этот провал на средних частотах. Это мне сразу показал симулятор Multisim 14.0, ну и сам корректор на фирменных винилах, типа Майкл Джексон - BAD. Я еще немного помню, как он звучал в свое время. И стремлюсь воспроизвести такое же звучание. Главное, чтобы нравилось слушателю. Хотя мой сын , приезжая из Питера, иногда меня подправляет.Там можно заказать прослушку почти любого аппарата. ОН меня и сподвиг по новой , на эти действия - вспомнить мою любовь к винилу,за что я ему очень благодарен. Но это лирическое отступление, прошу простить.Файлы сейчас выложу
- Вложения
-
- vincent (2).jpg
- (37.01 КБ) 611 скачиваний
-
- фоно1 modify.JPG
- (160.49 КБ) 642 скачивания
-
- фоно1.JPG
- (157.99 КБ) 590 скачиваний
Re: Рассчет цепи коррекции RIAA
Господа, я извиняюсь, в таблице по Лифшицу опечатка - в третьей схеме коррекции сверху, R1 x C2 =75 Исправьте. Лучше я сам исправлю.
- Вложения
-
- фоно по Лифшицу modify.JPG
- (161.06 КБ) 663 скачивания
Re: Рассчет цепи коррекции RIAA
Всем добрый день! Забыл еще поведать про пассивную коррекцию. С ней тоже очень хорошие корректоры получаются. Для себя я методом проб вычислил, что если фонокорректор состоит , скажем из двух микросхем в канале, то очень важно, чтобы на первом месте стояла качественная, фирменная микросхема, скажем Филипс, тайвань или тайланд. - Это залог успеха. А вторую можно хоть китайскую. В корректоре, схема которого будет ниже, я все это испробовал. По крайней мере не заметно на слух. Ну вот такой факт имеет место. Далее про темброблок. Я перепробовал много схем, в том числе и активных, но качества звука я добился только с пассивным тембром. Пробовал еще тонкомпенсацию на резисторе громкости 50к.Она есть в инете. Не оправдала доверия, чистый звук , прошедший только темброблок, лучше.
- Вложения
-
- темброблок.GIF
- (15.29 КБ) 551 скачивание
-
- Пассивная коррекция.GIF
- (10.11 КБ) 590 скачиваний
Re: Рассчет цепи коррекции RIAA
..вопрос - а как определить - фирменная ли микросхема или кетайская..?..sergejka9 писал(а):Для себя я методом проб вычислил, что если фонокорректор состоит , скажем из двух микросхем в канале, то очень важно, чтобы на первом месте стояла качественная, фирменная микросхема, скажем Филипс, тайвань или тайланд. - Это залог успеха. А вторую можно хоть китайскую.
Re: Рассчет цепи коррекции RIAA
На китайских операционниках обычно стоит блестящий кружок около первой ножки и с низу в кружочке выбит просто номер, а в фирменных есть и кружок блестящий и выемка в корпусе около первой ножки. и СНИЗУ В КРУЖОЧКЕ написано по кругу, Taiwan или Tailand. И еще советую каждому собрать тестер, для проверки микросхем. Вот уж поверьте мне- совершенно не заменимая штука.Я не знаю, что бы я без него делал,сейчас столько подделок. Советую всем собрать. Корифеям может не обязательно, а вот начинающим -100 процентов. Без него я бы не отправил целую партию микросхем продавцу.А видео с этим тестером помогло.
Я если надо сделаю фото операционников- фирма или не фирма и точную схему тестера, как у меня сделано, только немного позже.
Добавлено after 4 hours 58 minutes 39 seconds:
Вот по такой схеме я определяю качество микросхем. У меня два отдельных тестера, для одинарных и сдвоенных микросхем
Я если надо сделаю фото операционников- фирма или не фирма и точную схему тестера, как у меня сделано, только немного позже.
Добавлено after 4 hours 58 minutes 39 seconds:
Вот по такой схеме я определяю качество микросхем. У меня два отдельных тестера, для одинарных и сдвоенных микросхем
- Вложения
-
- тестер modify.GIF
- (5.85 КБ) 586 скачиваний
-
- 118953_original.png
- (21.08 КБ) 507 скачиваний
-
linkov1959
- Держит паяльник хвостом
- Сообщения: 923
- Зарегистрирован: Пн сен 10, 2018 19:16:28
Re: Рассчет цепи коррекции RIAA
Китайцы берут литографию кристалла и уменьшают размеры. Для цифры это повышает частоты, для оперов нарушает коррекцию и нагрузочную характеристику.
Re: Рассчет цепи коррекции RIAA
Да,все может быть. Поэтому и стараюсь ставить фирменные. На осциллограмме, с помощью тестера микросхем ясно видно. В чем разница. Например , у китайских NE5534, opa 134 осциллограммы совершенно одинаковы и выглядят, как трапеция. А вот у ора 134 -Тайвань все совершенно другое. И частота выше, с той же емкостью 100пф, и вид уже ближе к меандру. В моих корректорах здорово работают фирменные AD8620, opa134, opa 132, LME49710. Но сейчас такие LME уже не выпускают почему то, а другие достаточно дорогие стали. Если найду фото осциллограмм, выложу, для наглядности.
Добавлено after 1 hour 24 seconds:
Вот то что удалось найти.
Добавлено after 3 hours 28 minutes 9 seconds:
Кто нибудь подскажет, я не могу загрузить фото -2.8 мб , есть какое то ограничение?
А вот теперь разобрался - это фото фонокорректора Vincent PHO-200 в нормальном разрешении.
Добавлено after 3 minutes 43 seconds:

Добавлено after 1 hour 24 seconds:
Вот то что удалось найти.
Добавлено after 3 hours 28 minutes 9 seconds:
Кто нибудь подскажет, я не могу загрузить фото -2.8 мб , есть какое то ограничение?
А вот теперь разобрался - это фото фонокорректора Vincent PHO-200 в нормальном разрешении.
Добавлено after 3 minutes 43 seconds:
- Вложения
-
- AD744 philips.jpg
- (47.77 КБ) 434 скачивания
-
- AD744 malaysia.jpg
- (40.27 КБ) 427 скачиваний
-
- Opa 134 original.jpg
- (42.7 КБ) 413 скачиваний
Re: Рассчет цепи коррекции RIAA
Для начинающих любителей винила хочу наглядно показать один момент: полностью настроенный фонокорректор для проигрывания с головкой Ortofon OM5e, индуктивностью 450 мгн и емкостью соединительных проводов 126 пф, плюс 47 пф на плате корректора, совершенно по другому стал воспроизводить на другом проигрывателе, с головой Ortofon 2M Red, у которой индуктивность 700 мгн и с емкостью всех соединительных проводов 198 пф, плюс 47пф на плате корректора. Потому что Резонанс контура - головка, плюс емкость соединительных проводов, получился на 12 кгц. И именно на этой частоте появился небольшой подъем АЧХ. Стал ощущаться переизбыток высоких частот. И вот чтобы такого не случилось, выбор один - уменьшать емкость соединительных проводов (искать другой соединительный кабель) или минимально укорачивать его. Можно попробовать изготовить такой провод из тонкого -4мм. коаксиального кабеля. Там по крайней мере регламентированная емкость на метр длины. У меня метровый кабель имеет всего 68 пф на метр. Известный наш конструктор Сухов, на входе своего знаменитого корректора ставил вообще 10пф. чтобы резонанс сместился в область, как он говорил, ультразвука. Всем, пока!
Re: Рассчет цепи коррекции RIAA
Кстати, о Сухове и его корректоре. Охоты изготовить его корректор полностью я никогда не испытывал. Но сегодня решил попробовать хотя бы его элементы коррекции. Взял микросхему JRC 5532DD, хотя рейтинг у неё не очень, но что есть. И повторил схему из журнала Радио за 1983 год номер 7,статья была про фонокорректор с рокот фильтром. Повторил эту схему и поразился её звучанию. Я делал эту схему давненько, для какого то усилителя мощности. И вот сейчас услышал это звучание. Сказать здорово, ничего не сказать, просто высший класс. Очень здорово здесь подобрано соотношение частот, ну не к чему придраться. В той статье показано как получаются всё тау .времени, но вот средние частоты как получаются, я так и не понял. Попробовал посчитать, получается какая то абракадабра, может корифеи подскажут?
Re: Рассчет цепи коррекции RIAA
Единственное о чем я сейчас жалею, о том, что не попался мне такой сайт, где всё было разложено по полочкам относительно рассчета фонокорректоров. Всё чего то жмут, типа это их ноу хау. На украинском сайте мне в своё время сказали, что ваше присутствие здесь не желательно. Вот так. Начинающим скажу так, любой ваш вопрос не останется без ответа. Если я чего-то не знаю, спросим у спецов, их здесь много. Только не всё интересуются винилом. Но господа, я вам скажу честно- я по новой занялся винилом и нисколько не жалею. Всё эти цифровые, порядком надоели, поверьте аналоговый звук это что то. И поверьте, стоит послушать этот звук, а тем более со своим корректором. Я много раз говорил сыну, да ну этот треск с пластинки, а теперь несказанно рад, что я опять со своим винилом.
Re: Рассчет цепи коррекции RIAA
[uquote="sergejka9",url="/forum/viewtopic.php?p=4588876#p4588876"]...На украинском сайте мне в своё время сказали, что ваше присутствие здесь не желательно...[/uquote]
...Не расстраивайтесь, меня тоже на украинском сайте снесли через три дня после регистрации...
...Поэтому я украинцев на форуме не трогаю, из принципа...
...Не расстраивайтесь, меня тоже на украинском сайте снесли через три дня после регистрации...
...Поэтому я украинцев на форуме не трогаю, из принципа...
Re: Рассчет цепи коррекции RIAA
Я вас понимаю. там очень много талантливых людей и я это не раз уже говорил. Дальше говорить нет смысла. Политика запада пока не дает нам возможности нормально общаться. Хотя.... Приведу один пример,- Я радиолюбитель с позывным и я какое то время тесно общался с конструктором усилителей КВ из Украины, и я мог бы назвать его позывной , но ни к чему. После начала известных событий, он мне такое начал толкать, что я с ним порвал раз и навсегда. Я научил этого мэна делать печатные платы, методом травления, а не вырезания. А он мне - слава украине ?............ Если я не в тему- удалите это файл. Просто обидно.Но так, как я ему делал в своем редакторе схему его усилителя КВ, все его файлы у меня остались и уже это неплохо. немного не в тему, простите.
- -serg-
- Поставщик валерьянки для Кота
- Сообщения: 1973
- Зарегистрирован: Чт июн 26, 2014 17:05:10
- Откуда: -Моск-
Re: Рассчет цепи коррекции RIAA
Не разделяю восторгов по поводу "Предусилителя корректора с рокот фильтром".

Он мало отличим от стандартных, имеющих широкое хождение преампов на ОУ с частонозависимой ОС.
Например корректор Арктур-006, Вега-120 ровно такой же, но без рокот фильтра.
Их возможности умеренные, а звучание скудноватое.
В формуле расчета не верно указано обозначение элемента.

Должно быть R6, а не R7. (см. RIAA по Липшицу).

Он мало отличим от стандартных, имеющих широкое хождение преампов на ОУ с частонозависимой ОС.
Например корректор Арктур-006, Вега-120 ровно такой же, но без рокот фильтра.
Их возможности умеренные, а звучание скудноватое.
В формуле расчета не верно указано обозначение элемента.

Должно быть R6, а не R7. (см. RIAA по Липшицу).
Re: Рассчет цепи коррекции RIAA
.в самом деле..?.."..тайвань или таиланд"..?..в "кружочке"..?..ож уж эти чайники..sergejka9 писал(а):На китайских операционниках обычно стоит блестящий кружок около первой ножки и с низу в кружочке выбит просто номер, а в фирменных есть и кружок блестящий и выемка в корпусе около первой ножки. и СНИЗУ В КРУЖОЧКЕ написано по кругу, Taiwan или Tailand.
..я тебе могу показать как минимум 5 разных типов ОУ - начиная от NE5532 заканчивая OPA2134, которые внешне абсолютно неотличмы друг от друга, но одна действительно брендовая, а вторая - фейк..
..если интересно - могу даже поискать и сделать фото осциллограммы - хотя я их уже выкладывал на радокоте..
..а "в кружочке" уж не пишут лет как 20 - с тех пор, как корпусировка переехала в Китай..
..в связи с этим..
..абсолютно бесполезная штука, толку от которой - почти ноль....а полезная - это генератор синуса/меандра и осциллограф..sergejka9 писал(а):И еще советую каждому собрать тестер, для проверки микросхем. Вот уж поверьте мне- совершенно не заменимая штука.
..с али экспресс и прочих подобных площадок ты будешь "отправлять продавцу" практически 100% купленного - особенно сейчас - транзисторы, микросхемы и т.д..sergejka9 писал(а):Без него я бы не отправил целую партию микросхем продавцу.
..даже резисторы - гавно..
..чушь не пори - ей больно..linkov1959 писал(а):Китайцы берут литографию кристалла и уменьшают размеры. Для цифры это повышает частоты, для оперов нарушает коррекцию и нагрузочную характеристику.
..какое "уменьшение размеров", ты в своем уме..?..это капец как дорого и не рентабельно..все много проще - беретца бросовый копеешный ОУ, типо LM358 или похожий, снимается маркировка и наносится любая другая по вкусу - так насобачились перетирать - от оригинала не отличишь, и кружочек тебе будет, и все остальное..
..решение проблем только одно - поскольку перетираются и подделываются раскрученные ОУ - даже дешовые NE5532, покупать следует не раскрученные и/или же здесь, в России, у проверенного продавца, заранее оговорив возврат..
..к примеру, так я "построил" PL-1 в Митино, вернув им партию поддельных OPA2134 - c тех пор я в этом гадюшнике не беру ничего - даже электролиты, и наткнулся на фейк случайно - не проходили по частотке и переходной - видимо, оказались перетертыми TL072 или 082, ибо входные токи и смещение нуля оказались сопоставимы с декларируемыми в ДШ на оригинал бренда, а вот частотно-импульсные характеристики оказались в жопе..
..еще раз отмечу - внешне практически неотличмы от оригинала, шрифт, логотип бренда, "кружочек"..
..и как доп. аргумент - на моего знакомого, у которого есть соотв. оборудование, выходили с вопросом о "перетерке" - уже здесь, в РФ - поскольку он радиолюбитель, он этих людей послал..


