Например TDA7294

Форум РадиоКот • Просмотр темы - Винил-корректор
Форум РадиоКот
Здесь можно немножко помяукать :)

Текущее время: Пт янв 16, 2026 23:16:03

Часовой пояс: UTC + 3 часа


ПРЯМО СЕЙЧАС:



Начать новую тему Ответить на тему  [ Сообщений: 166 ]    , , , , 5, , , ,  
Автор Сообщение
Не в сети
 Заголовок сообщения: Re: Винил-корректор
СообщениеДобавлено: Пн апр 08, 2019 06:28:29 
Опытный кот
Аватар пользователя

Карма: 13
Рейтинг сообщений: 163
Зарегистрирован: Сб дек 22, 2012 08:17:42
Сообщений: 744
Откуда: Караганда, Казахстан
Рейтинг сообщения: 0
Нет, это то самое, о чем я писал, плюс особенность трансформатора. У этого трансформатора емкость между обмотками сравнительно небольшая. Емкости между каждой из обмоток и сердечником как бы не на порядок больше. Пока сердечник был в воздухе, эти две емкости, включенные последовательно, обеспечивали тот самый эффект. Заземление сердечника привело к тому, что обе эти емкости оказались соединены с линией 0 вольт и стали играть в обратную сторону. Я, если помните, советовал прицепить конденсаторы 0.1 мкф, этого с гарантией хватило бы для полного перекрытия пути проникновения этой помехи. Как оказалось, вполне хватило и тех сотен пикушек, которые у этого транса имеются с обмоток на сердечник.

Да, перечисляя методы борьбы с этой помехой я забыл упомянуть Y-конденсаторы на входе сети, они тоже помогут.

ssc писал(а):
..на входе любого (ну, практически любого) корректора имеется конденсатор, который в совокупности с емкостью монтажа и кабеля образует банальный ФНЧ первого порядка с частотой среза уж точно меньше 50кГц
Угу, только куда, спрашивается он подключен? На ВЧ, напоминаю, нет идеальных проводов, у всех проводов есть индкутивность, которой вполне может хватить. Более того, эта индуктивность с той самой емкостью может образовать резонансный контур, который, наоборот, поднимет уровень помехи.

ssc писал(а):
..то, что на нем наводится, осекается самим трансформатором, ибо индуктивность и емкость его первичной обмотки выполняет функцию аналога LC фильтра с очень низкой частотой среза (несколько сотен герц) так что тут - тоже пальцем в небо - итого, уже два раза.. :)
Мимо!. Существенна только емкость первого/последнего слоя обмотки. Для этого транса - емкость первого слоя на сердечник. Это, грубо говоря, несколько десятков пикушек. Более детально - это нечто вроде длинной линии - имеется распределенная емкость с провода на сердечник и распределенная индуктивность вдоль провода. Первые витки, как раз, и обеспечивают ту самую емкость, через которую лезет эта помеха, дальше влияние набежавшей индуктивности сводит ее (помеху) на нет. А та часть емкости между обмотками, которая существенна для проникновения этой помехи, у этого транса вообще единицы пикушек - емкость между серединами обмоток ВЧ помехи уже почти не содержит, а какая величина емкости между первыми и последними слоями этих обмоток? По-любому, чепуховая. Вот и получается, что с одного из сетевых проводов на один из входов моста выпрямителя есть две последовательно включенные емкости - первичка-сердечник и вторичка-сердечник, в несколько десятков пикушек каждая. Остальные емкости тоже присутствуют, но они несущественны. И заземление сердечника, как раз, и сняло бОльшую часть ВЧ потенциала с моста.

ssc писал(а):
опять таки, самый страшный эффект от этого - прямое детектирование сигнала (проявляется в виде "пения") в тракте на нелинейностях ВАХ полупроводника имеет место быть только при наводках от АМ трансмиттеров, коих сейчас в России практически не осталось
Во-первых, коллега /-/ekit не в России, а в Штатах. Во-вторых, это самое"пение" и слышно: поют 100 Гц, вернее 120 Гц (сеть США), которыми сильно промодулирован проникающий паразитный ЧМ-сигнал. И модуляция эта происходит на тех самых выпрямительных диодах.

ssc писал(а):
..нет - экран ставят именно для отсечения этих самых мифических помех - между первичной и вторичной обмотками существует емкостная связь, экран эту связь устраняет..не важно, что коэффициент этой связи много меньше 1..так что оопять пальцем в небо, итого - третий раз..
Ага, два раза! Куда пойдет эта помеха? В выпрямитель? Да и на здоровье!

ssc писал(а):
..вы описали механизм возникновения мультипликативной помехи, которая имеет такое же отношение к исходной жалобе /-/ekit, как килограмм к метру.. :) ..причем здесь мультипликативная помеха, когда у человека банальный фон с частотой питающей сети..?.. :dont_know:
Практика - критерий истины.

ssc писал(а):
..а про "вершину синусоиды" - улыбнуло..
А что не так? Ну, вершина и ее окрестности - так будет лучще? Сетевой синусоиды, вестимо.

_________________
Кто мешает тебе выдумать порох непромокаемый? (К. Прутков, мысль № 133)


Вернуться наверх
 
Не в сети
 Заголовок сообщения: Re: Винил-корректор
СообщениеДобавлено: Пн апр 08, 2019 09:42:38 
Друг Кота
Аватар пользователя

Карма: 41
Рейтинг сообщений: 2994
Зарегистрирован: Пн июл 23, 2018 10:36:20
Сообщений: 3493
Откуда: Казань
Рейтинг сообщения: 0
Здесь я не очень то и гонюсь за качеством


Обратите внимание на фоник в Актрур 006 на К157УД2.
Или на специализированную микросхему К548УН1 в ее типовом включении.

Касательно фона
посмотрите как выполнены промышленные аппараты.
транс всегда размещен подальше от фоника, в экране или его подобии.
сам фоник так же в экране и питается от отдельного стабилизатора расположенным на одной плате с фоником или просто рядом.
в качественных аппаратах экраны выполнены из железа толщиной 1-1,5мм.

глядя на ваше фото, можно порекомендовать именно выше описанное.

П.С. один перец моск мне выносил, что его Эстонец УП 010 фонит и так сильно, что жизни ему нет, он не может слушать.
странно подумал я, когда он принимал аппарат ничто его не обеспокоило, да и сделано все качественно.
Сам забрал у него дивайс, излазил осилком, крутил, вертел, все с ним хорошо. фон конечно есть при подключенном фонике с открытым входом на уроне 10-15мв, херня это не фон.

на след день зову перца.
включаю ему, в комнате тишина, май клЯент встает на карачки, ухом к АС и грит, ну вот же фонит...
у мну челюсть отвисла, что он там услышал хз, что то еле еле прослушивается на уровне шумов в комнате.
думаю какого х, трачу время, езжу, думаю откуда он фон берет...
но нужно быть деликатным, объясняю дядечке, что он аналоговый, совсем бесшумных не бывает.

он тут обрушивается, о боже,опять его напарили, как же так, эстонния эт же ВЫСШИЙ класс, там все должно быть волшебно и все ожидания его должны быть оправданы.
После чего заявляет что фсе советское "гАвано" и сруливает прихватив аппаратец.

Эт я к тому что фон у всех разный.

_________________
ZZZ С Нами Бог ZZZ


Вернуться наверх
 
Не в сети
 Заголовок сообщения: Re: Винил-корректор
СообщениеДобавлено: Вт апр 09, 2019 04:35:20 
Модератор
Аватар пользователя

Карма: 159
Рейтинг сообщений: 4075
Зарегистрирован: Пт янв 23, 2009 19:20:05
Сообщений: 45422
Рейтинг сообщения: 0
Медали: 1
Получил миской по аватаре (1)
Эстония УП-010 - неудачный аппарат, его параметры едва вытягивают на второй класс, как это чудо получило нолик - не ясно... Наверное, это связано со сменой ГОСТа: первая цифра в маркировке стала обозначать уровень сложности, а не категорию качества! :))) По сложности там всё в порядке: те же Корветы или Радиотехника гораздо проще! :)))
(кстати, проблема фона есть и у Радиотехники УП-001: там фон слышен при прикасании к регуляторам тембра и баланса... Причём, интересна причина явления: оси регуляторов изолированы от корпуса и от собственно переключателей тембра и баланса - но не заземлены и дают наводку на элементы схемы, над которыми проходят! Приходится колхозить их заземление...)


Вернуться наверх
 
Не в сети
 Заголовок сообщения: Re: Винил-корректор
СообщениеДобавлено: Ср апр 10, 2019 11:25:44 
Родился

Зарегистрирован: Вт окт 21, 2014 15:04:02
Сообщений: 8
Рейтинг сообщения: 0
Я делал ламповый RIAA-корректор на 12AX7 в первом каскаде и 6Н1П по схеме SRPP во втором каскаде. Питание накала - раздельное, первая лампа - от постоянки, второй каскад - от переменки (две накальные обмотки). Для питания анода применил электронный дроссель с плавным нарастанием напряжения. На выходе 0,8В (RMS).
Вот такой получился.

Изображение


Вернуться наверх
 
Эиком - электронные компоненты и радиодетали
Не в сети
 Заголовок сообщения: Re: Винил-корректор
СообщениеДобавлено: Ср апр 10, 2019 11:44:39 
Друг Кота
Аватар пользователя

Карма: 41
Рейтинг сообщений: 2994
Зарегистрирован: Пн июл 23, 2018 10:36:20
Сообщений: 3493
Откуда: Казань
Рейтинг сообщения: 0
Я делал ламповый


поздравляю.

если хотите просто похвалиться, вам сюда - https://www.radiokot.ru/forum/viewtopic ... 17&t=24850

если хотите помочь ТС идеей, то выкладывайте схемку, фото потрошков, как с шумами и наводками? замеры. Лично мне последнее интересно.
ну мжт захотите что нибудь рассказать про свой девайс.

_________________
ZZZ С Нами Бог ZZZ


Вернуться наверх
 
Не в сети
 Заголовок сообщения: Re: Винил-корректор
СообщениеДобавлено: Ср апр 10, 2019 19:28:00 
Родился

Зарегистрирован: Вт окт 21, 2014 15:04:02
Сообщений: 8
Рейтинг сообщения: 2
Да, конечно. Выкладываю схему и более подробные фото.

Изображение Изображение Изображение Изображение Изображение Изображение


Вернуться наверх
 
Не в сети
 Заголовок сообщения: Re: Винил-корректор
СообщениеДобавлено: Ср апр 10, 2019 19:42:56 
Друг Кота
Аватар пользователя

Карма: 41
Рейтинг сообщений: 2994
Зарегистрирован: Пн июл 23, 2018 10:36:20
Сообщений: 3493
Откуда: Казань
Рейтинг сообщения: 0
Шумы, наводки не смотрели?

_________________
ZZZ С Нами Бог ZZZ


Вернуться наверх
 
Не в сети
 Заголовок сообщения: Re: Винил-корректор
СообщениеДобавлено: Чт апр 11, 2019 05:26:36 
Модератор
Аватар пользователя

Карма: 159
Рейтинг сообщений: 4075
Зарегистрирован: Пт янв 23, 2009 19:20:05
Сообщений: 45422
Рейтинг сообщения: 0
Медали: 1
Получил миской по аватаре (1)
Понятно, что ламповая схема шуметь будет гораздо сильнее современного ОУ или транзисторов, прелесть схемы не в этом! Главная "изюминка" - в пассивной коррекции АЧХ, которая более точно передаёт звук...
Нечто подобное, только на полевых транзисторах, я делал - результат порадовал... Не совсем понятно построение корректирующей цепи, резистор R5 явно лишний, его функции вполне может выполнять анодный резистор R3 с включенным параллельно ему выходным сопротивлением лампы... Лампа имеет достаточно большое выходное сопротивление, так что всё получится :) Заодно, несколько снизится входная ёмкость схемы... (кстати, на входе схемы, нужно бы добавить конденсатор, в сумме с ёмкостью кабеля имеющий рекомендованную для данной головки величину...)


Вернуться наверх
 
Не в сети
 Заголовок сообщения: Re: Винил-корректор
СообщениеДобавлено: Чт апр 11, 2019 07:00:59 
Опытный кот
Аватар пользователя

Карма: 13
Рейтинг сообщений: 163
Зарегистрирован: Сб дек 22, 2012 08:17:42
Сообщений: 744
Откуда: Караганда, Казахстан
Рейтинг сообщения: 0
Цитата:
Не совсем понятно построение корректирующей цепи, резистор R5 явно лишний, его функции вполне может выполнять анодный резистор R3 с включенным параллельно ему выходным сопротивлением лампы...
Вообще-то, выходное сопротивление лампы не совсем линейно, так что, ИМХО, правильно.

_________________
Кто мешает тебе выдумать порох непромокаемый? (К. Прутков, мысль № 133)


Вернуться наверх
 
Не в сети
 Заголовок сообщения: Re: Винил-корректор
СообщениеДобавлено: Чт апр 11, 2019 08:29:21 
Друг Кота
Аватар пользователя

Карма: 41
Рейтинг сообщений: 2994
Зарегистрирован: Пн июл 23, 2018 10:36:20
Сообщений: 3493
Откуда: Казань
Рейтинг сообщения: 0
как то по просьбе аудиофила заморочился с ламповым фоником на 6Н23П.
заказали трансы в тореле с экранированными вторичными обмотками, закзали корпуса 2 шт. (минимальная партия) из 2-х мм железа с разделительной перегородкой м-ду отсеком БП и фоником. Монтаж фоника навесной по ламповому феншую.

Фонило довольно прилично, и ничего с этим я сделать не мог, ставил дроссели, конденсаторы безумной емкости, борода. наверное потому что не в теме.

Поскольку оставался второй корпус и чувство неудовлетворенности был изготовлен такой же фоник на печатке, только анодное питание организованно на полумостовом преобразователе (12/250В) на ir2153 с умножителем напряжения и RC фильтром. Питание накала стабилизированное.

уровень наводок упал в несколько раз, заказчик был очень доволен.
позже сделал еще один в малогабаритном алюминиевом корпусе, трансформатор ТН какой то, никаких перегородок и экранов. уровень наводок так же был не большой и неудобств с этим не было.

если кому интересно, откопаю схемы и печатки, мжт даже фотки где то остались.

имею к закромах пару десятков малогабаритных триодов 6С6Б, мжт на них фоник запилю. поживем увидим.

_________________
ZZZ С Нами Бог ZZZ


Вернуться наверх
 
Не в сети
 Заголовок сообщения: Re: Винил-корректор
СообщениеДобавлено: Чт апр 11, 2019 11:02:47 
Родился

Зарегистрирован: Вт окт 21, 2014 15:04:02
Сообщений: 8
Рейтинг сообщения: 0
Шумы, наводки не смотрели?


Небольшой шум есть при включении корректора, а примерно через минуту, когда анодное напряжение достигает штатного значения, шум прекращается. При изготовлении "Орфея" я думал, что вот щас буду бороться с шумами, придется экранировать лампы, ставить стальную перегородку между платами, то се. Однако, ничего не понадобилось. Я только на входе поставил EMI фильтр на синфазных дросселях (это плата на силовом торе). При работе никаких шумов (кроме пластинки :) - совсем не слышно..


Вернуться наверх
 
Не в сети
 Заголовок сообщения: Re: Винил-корректор
СообщениеДобавлено: Чт апр 11, 2019 12:17:58 
Опытный кот
Аватар пользователя

Карма: 13
Рейтинг сообщений: 163
Зарегистрирован: Сб дек 22, 2012 08:17:42
Сообщений: 744
Откуда: Караганда, Казахстан
Рейтинг сообщения: 0
SSkot писал(а):
Фонило довольно прилично, и ничего с этим я сделать не мог, ставил дроссели, конденсаторы безумной емкости, борода.
А конденсаторы параллельно каждому из диодов всех выпрямителей, как я понимаю, не ставили. А зря. Идеальных экранов между обмотками на торах не бывает. То есть, конечно, идеального вообще ничего не бывает, но незамкнутый виток фольги на простом трансе гораздо ближе к идеалу, чем то, что удается сделать на торе.

_________________
Кто мешает тебе выдумать порох непромокаемый? (К. Прутков, мысль № 133)


Вернуться наверх
 
Не в сети
 Заголовок сообщения: Re: Винил-корректор
СообщениеДобавлено: Вт апр 16, 2019 00:54:08 
Электрический кот
Аватар пользователя

Карма: 13
Рейтинг сообщений: 312
Зарегистрирован: Сб мар 27, 2010 13:19:45
Сообщений: 1004
Откуда: Moskau
Рейтинг сообщения: 0
Цитата:
заказали трансы в тореле
Вместо взять приличный... Они первичные обмотки мотают на 220, наскоко мне известно. Соотв., и послецтвия начинают... во все стороны вытекать.
Цитата:
закзали корпуса 2 шт. (минимальная партия) из 2-х мм железа
...вот всякое бугага от силовика по этому железу и бегало туда-сюда, скорее всего.
Шасси лучше немагнитное. "Это заметно".
Цитата:
Питание накала стабилизированное.
проще лампы бить об каменную\бетонную стену

_________________
У кошки четыре ноги - вход, выход, земля и питание.


Вернуться наверх
 
Не в сети
 Заголовок сообщения: Винил корректор
СообщениеДобавлено: Пт апр 26, 2019 02:08:37 
Родился
Аватар пользователя

Зарегистрирован: Вс апр 21, 2019 16:02:06
Сообщений: 6
Откуда: Denmark
Рейтинг сообщения: 0
Всех приветствую, нарыл немного сов.чипов железных с зол.выводами: 140уд-6,7,8.
Так-же есть КМ551уд1,КР140уд20.
Можно из них сделать хороший винил.корректор для мм головы?
Если кто делал - поделитесь схемкой.


Вернуться наверх
 
Не в сети
 Заголовок сообщения: Re: Винил-корректор
СообщениеДобавлено: Пт апр 26, 2019 08:31:49 
Электрический кот
Аватар пользователя

Карма: 13
Рейтинг сообщений: 312
Зарегистрирован: Сб мар 27, 2010 13:19:45
Сообщений: 1004
Откуда: Moskau
Рейтинг сообщения: 0
Из 140УД6-7-8 - сомневаюсь. Про 140УД20 - не знаю. КМ551УД1 к сожалению не УД2, непонятно, что там со скорострельностью... В схему Арктура-006 гляньте. Какойнть ылегтроняки 50У!У!У!-017. И даже Р!Р!Р!-001...

Изображение

_________________
У кошки четыре ноги - вход, выход, земля и питание.


Вернуться наверх
 
Не в сети
 Заголовок сообщения: Re: Винил корректор
СообщениеДобавлено: Пт апр 26, 2019 08:47:39 
Друг Кота
Аватар пользователя

Карма: 41
Рейтинг сообщений: 2994
Зарегистрирован: Пн июл 23, 2018 10:36:20
Сообщений: 3493
Откуда: Казань
Рейтинг сообщения: 0
Так-же есть КМ551уд1


на КМ551УД2 выполнен фоник в Электронике 50У017, ЭФ017.
Изображение

работает на уровне К548УН1

на форуме представлены схемы фоников на ОУ , с NE5532AP (42руб в ЧиД, дикие деньги;)) даст результат много лучше чем совкоопер.

_________________
ZZZ С Нами Бог ZZZ


Вернуться наверх
 
Не в сети
 Заголовок сообщения: Re: Винил-корректор
СообщениеДобавлено: Пт апр 26, 2019 17:19:20 
Электрический кот
Аватар пользователя

Карма: 13
Рейтинг сообщений: 312
Зарегистрирован: Сб мар 27, 2010 13:19:45
Сообщений: 1004
Откуда: Moskau
Рейтинг сообщения: 0
...особенно через три пары ыдевяносто сразу. Да хоть бы и одну.

_________________
У кошки четыре ноги - вход, выход, земля и питание.


Вернуться наверх
 
Не в сети
 Заголовок сообщения: Re: Винил-корректор
СообщениеДобавлено: Пт апр 26, 2019 17:38:47 
Друг Кота
Аватар пользователя

Карма: 41
Рейтинг сообщений: 2994
Зарегистрирован: Пн июл 23, 2018 10:36:20
Сообщений: 3493
Откуда: Казань
Рейтинг сообщения: 0
Зависит от бабла, но главное чтоб вода кругом текла... 90/50b мусор конечно, но этих денег стоят в нормальном состоянии. с

_________________
ZZZ С Нами Бог ZZZ


Вернуться наверх
 
Не в сети
 Заголовок сообщения: Re: Винил-корректор
СообщениеДобавлено: Вт июл 02, 2019 06:56:40 
Потрогал лапой паяльник
Аватар пользователя

Зарегистрирован: Вт апр 28, 2015 18:56:49
Сообщений: 301
Откуда: РФ, Самарская обл., г. Тольятти
Рейтинг сообщения: 0
Здравствуйте :)

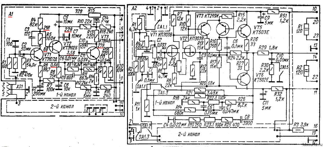
Прошу совет по ремонту фонокорректора усилителя Амфитон 25у-002с (Схема в приложении)

Не работает один канал. Замерил напряжения на его транзисторах, картина следующая :
КТ 3107 Д
Э 8,8
Б 8,2
К 8,8

КТ 3102 Б
Э 0,06
Б 8,4
К 26

КТ 814 В
Э 31
Б 26
К 31

Я так понимаю входной транзистор КТ 3107 Д пробит ?


Вложения:
Фонокорректор Амфитон 25у-002с.jpg [165.25 KiB]
Скачиваний: 530
Вернуться наверх
 
Не в сети
 Заголовок сообщения: Re: Винил-корректор
СообщениеДобавлено: Вт июл 02, 2019 07:56:39 
Друг Кота
Аватар пользователя

Карма: 41
Рейтинг сообщений: 2994
Зарегистрирован: Пн июл 23, 2018 10:36:20
Сообщений: 3493
Откуда: Казань
Рейтинг сообщения: 0
Здравствуйте :)
Прошу совет по ремонту фонокорректора усилителя Амфитон 25у-002с
Я так понимаю входной транзистор КТ 3107 Д пробит ?

там по три транзюка на канал. ткни них мультиком и все станет понятно.

_________________
ZZZ С Нами Бог ZZZ


Вернуться наверх
 
Показать сообщения за:  Сортировать по:  Вернуться наверх
Начать новую тему Ответить на тему  [ Сообщений: 166 ]    , , , , 5, , , ,  

Часовой пояс: UTC + 3 часа


Кто сейчас на форуме

Сейчас этот форум просматривают: нет зарегистрированных пользователей и гости: 20


Вы не можете начинать темы
Вы не можете отвечать на сообщения
Вы не можете редактировать свои сообщения
Вы не можете удалять свои сообщения
Вы не можете добавлять вложения

Найти:
Перейти:  


Powered by phpBB © 2000, 2002, 2005, 2007 phpBB Group
Русская поддержка phpBB
Extended by Karma MOD © 2007—2012 m157y
Extended by Topic Tags MOD © 2012 m157y