Например TDA7294

Форум РадиоКот • Просмотр темы - Приемник Россия 303 как отключить ДВ
Форум РадиоКот
Здесь можно немножко помяукать :)

Текущее время: Ср фев 11, 2026 13:24:55

Часовой пояс: UTC + 3 часа


ПРЯМО СЕЙЧАС:



Начать новую тему Ответить на тему  [ Сообщений: 152 ]    , , 3, , , ...  
Автор Сообщение
Не в сети
 Заголовок сообщения: Re: Приемник Россия 303 как отключить ДВ
СообщениеДобавлено: Вт ноя 18, 2025 22:58:45 
Друг Кота
Аватар пользователя

Карма: 20
Рейтинг сообщений: 39
Зарегистрирован: Сб ноя 05, 2022 18:28:06
Сообщений: 4998
Рейтинг сообщения: 0
Муркиз, Чертёж- Язык производства. Так меня учили.
Схема- тот же чертёж.
Надо меньше слов, подрисовать к схеме нужные изменения, тогда глядишь доберёмся до изготовления задней крышки корпуса.
:)

У меня пока желания нет.

_________________
У меня Твёрдая Тройка по русскому, но, даже я иногда, делаю ошибки.


Вернуться наверх
 
Не в сети
 Заголовок сообщения: Re: Приемник Россия 303 как отключить ДВ
СообщениеДобавлено: Вт ноя 18, 2025 23:07:15 
Встал на лапы
Аватар пользователя

Зарегистрирован: Ср мар 27, 2024 07:33:06
Сообщений: 135
Рейтинг сообщения: 0
Муркиз, Чертёж- Язык производства. Так меня учили.
Схема- тот же чертёж.
Надо меньше слов, подрисовать к схеме нужные изменения, тогда глядишь доберёмся до изготовления задней крышки корпуса.
:)

Крышка только что изготовлена ))


Вернуться наверх
 
Не в сети
 Заголовок сообщения: Re: Приемник Россия 303 как отключить ДВ
СообщениеДобавлено: Вт ноя 18, 2025 23:12:57 
Друг Кота
Аватар пользователя

Карма: 107
Рейтинг сообщений: 3833
Зарегистрирован: Пн фев 09, 2009 22:19:49
Сообщений: 24935
Откуда: Когда-то был прекрасный город для людей
Рейтинг сообщения: 0
Голыми руками чертеж не нарисуешь. А на руках, то есть на пальцах, у меня сейчас кожа посто слезает. Никак залечить не могу. Стилосом могу только на смартфоне работать, поскольку постоянно в перчатках поверх напальчников, иначе кожа сразу сохнет и в мозоли превращается.
Да и все скользит в перчатках, постоянно все с пола собираю...

Увы...


Вернуться наверх
 
Не в сети
 Заголовок сообщения: Re: Приемник Россия 303 как отключить ДВ
СообщениеДобавлено: Вт ноя 18, 2025 23:14:01 
Встал на лапы
Аватар пользователя

Зарегистрирован: Ср мар 27, 2024 07:33:06
Сообщений: 135
Рейтинг сообщения: 0
Чумак,
Уже понесло их..... а вроде всё верно начинали :) .


Не их, а конкретно меня) Согласен шляпу нарисовал. Конденсатор на питание блютуза нужно, в параллель ? Он как бы не даст пройти току от + к - питания блютуза через штатную схему приемника, правильно понимаю ?


Вернуться наверх
 
Эиком - электронные компоненты и радиодетали
Не в сети
 Заголовок сообщения: Re: Приемник Россия 303 как отключить ДВ
СообщениеДобавлено: Вт ноя 18, 2025 23:24:13 
Друг Кота
Аватар пользователя

Карма: 107
Рейтинг сообщений: 3833
Зарегистрирован: Пн фев 09, 2009 22:19:49
Сообщений: 24935
Откуда: Когда-то был прекрасный город для людей
Рейтинг сообщения: 0
Ток то как раз проходить и должен, а конденсатор переменному току, то есть сигналу, контур прохождения его по устройству заменяет и сопротивление это , да и прочие, что в цепях питания наличествуют, закоротит. И сигнал пройдет без потерь и помех.

Ток ведь по замкнутой цепи пройти может, верно ?
Ну вот и для переменного тока/сигнала , цепь тоже замкнуть надо.


Вернуться наверх
 
Не в сети
 Заголовок сообщения: Re: Приемник Россия 303 как отключить ДВ
СообщениеДобавлено: Ср ноя 19, 2025 00:05:37 
Встал на лапы
Аватар пользователя

Зарегистрирован: Ср мар 27, 2024 07:33:06
Сообщений: 135
Рейтинг сообщения: 0
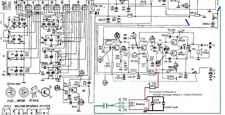
Как-то так

Добавлено after 8 minutes 32 seconds:
Так?


Нет, совсем не так !
Верни как было. А на выводы + и - платы блютуза подключи конденсатор этак с 100 мкФ. А вот + этого конденсатора и платы возможно придется искать, куда подключить в схеме приемника, на какую точку его общего провода. Не в любое место его подключать можно. Начинай с точки подключения батарейки и дальше по дорожке на плате.

А как понять что + платы и конденсатора попал куда нужно ? если я пойду от точки подключения батарейки. Как это проявится ?


Вложения:
Cxema2.jpg [243.22 KiB]
Скачиваний: 57
Вернуться наверх
 
Не в сети
 Заголовок сообщения: Re: Приемник Россия 303 как отключить ДВ
СообщениеДобавлено: Ср ноя 19, 2025 00:30:53 
Друг Кота
Аватар пользователя

Карма: 20
Рейтинг сообщений: 39
Зарегистрирован: Сб ноя 05, 2022 18:28:06
Сообщений: 4998
Рейтинг сообщения: 0
iCCCP, :) собери как нарисовал.
Только эти пикушки там не нужны 4700пФ.
И резистор величиной на 4.7к, по мне, не понятен.
Будет зависеть от напряжения питания Радио и разницы с питанием МП3.
МП3 на 5В.?
Тогда с 6В надо меньше резистор.
Короче начни с него, потом снижай. Чтоб не спалить сразу.

_________________
У меня Твёрдая Тройка по русскому, но, даже я иногда, делаю ошибки.


Вернуться наверх
 
Не в сети
 Заголовок сообщения: Re: Приемник Россия 303 как отключить ДВ
СообщениеДобавлено: Ср ноя 19, 2025 03:41:58 
Друг Кота
Аватар пользователя

Карма: 107
Рейтинг сообщений: 3833
Зарегистрирован: Пн фев 09, 2009 22:19:49
Сообщений: 24935
Откуда: Когда-то был прекрасный город для людей
Рейтинг сообщения: 0
Проявляется это в наличии построениях шумов в отсутствии сигнала на подключённом канале блютуза.
Если блютуз не спарен, то его может и не быть.


Вернуться наверх
 
Не в сети
 Заголовок сообщения: Re: Приемник Россия 303 как отключить ДВ
СообщениеДобавлено: Ср ноя 19, 2025 09:38:47 
Встал на лапы
Аватар пользователя

Зарегистрирован: Ср мар 27, 2024 07:33:06
Сообщений: 135
Рейтинг сообщения: 0
iCCCP, :) собери как нарисовал.
Только эти пикушки там не нужны 4700пФ.
И резистор величиной на 4.7к, по мне, не понятен.
Будет зависеть от напряжения питания Радио и разницы с питанием МП3.
МП3 на 5В.?
.


Модуль самый обычный китайский от 9-12 вольт работает, он со стабилизатором напряжения который до 3,7 вольта понижает


Вложения:
Модуль.PNG [122.22 KiB]
Скачиваний: 45
Вернуться наверх
 
Не в сети
 Заголовок сообщения: Re: Приемник Россия 303 как отключить ДВ
СообщениеДобавлено: Ср ноя 19, 2025 09:47:12 
Друг Кота
Аватар пользователя

Карма: 107
Рейтинг сообщений: 3833
Зарегистрирован: Пн фев 09, 2009 22:19:49
Сообщений: 24935
Откуда: Когда-то был прекрасный город для людей
Рейтинг сообщения: 0
Гм... Этот модуль, между прочим, иначе называется.

И ток потребления у него существенно больше, чем чистого блютуз-модуля.
И шумит он побольше.


Вернуться наверх
 
Не в сети
 Заголовок сообщения: Re: Приемник Россия 303 как отключить ДВ
СообщениеДобавлено: Ср ноя 19, 2025 11:28:01 
Друг Кота
Аватар пользователя

Карма: 26
Рейтинг сообщений: 835
Зарегистрирован: Сб янв 28, 2006 22:47:24
Сообщений: 5894
Рейтинг сообщения: 0
Он снаружи будет торчать? А чего мы тогда обсуждаем беспалевную установку, да отключение ДВ? Воткнуть такое в корпус все равно что ломом к стене приемник прибить. Тумблеры ничего не испортят. Все что можно было, уже...

_________________
Астролябия-сама меряет, было бы что мерять!!!


Вернуться наверх
 
Не в сети
 Заголовок сообщения: Re: Приемник Россия 303 как отключить ДВ
СообщениеДобавлено: Ср ноя 19, 2025 12:10:31 
Друг Кота
Аватар пользователя

Карма: 107
Рейтинг сообщений: 3833
Зарегистрирован: Пн фев 09, 2009 22:19:49
Сообщений: 24935
Откуда: Когда-то был прекрасный город для людей
Рейтинг сообщения: 0
А где тогда будут торчать батарейки ? Отсек для них уже весь будет занят...

И потом - Избушка, избушка, встань к лесу передом, а ко мне - МР3 плеером !
Совсем не сказочно...


Вернуться наверх
 
Не в сети
 Заголовок сообщения: Re: Приемник Россия 303 как отключить ДВ
СообщениеДобавлено: Ср ноя 19, 2025 12:52:37 
Встал на лапы
Аватар пользователя

Зарегистрирован: Ср мар 27, 2024 07:33:06
Сообщений: 135
Рейтинг сообщения: 0
А где тогда будут торчать батарейки ? Отсек для них уже весь будет занят...

И потом - Избушка, избушка, встань к лесу передом, а ко мне - МР3 плеером !
Совсем не сказочно...


С одной стороны да, но корпус будет совсем не тронутым, я только буду крепить всё к крышке батарейного отсека и то не оригинальной, два 18650 последовательно влазят, по ширине приемник позволяет, а почему модуль не сверху расположить? А там антенны СВ/ДВ стоят. Сейчас думаю как заряжать два последовательно соединённых 18650, чтобы каждый раз их не доставать.


Вернуться наверх
 
Не в сети
 Заголовок сообщения: Re: Приемник Россия 303 как отключить ДВ
СообщениеДобавлено: Ср ноя 19, 2025 13:09:37 
Друг Кота
Аватар пользователя

Карма: 90
Рейтинг сообщений: 1503
Зарегистрирован: Вт сен 06, 2011 20:49:28
Сообщений: 26802
Откуда: оттуда
Рейтинг сообщения: 0
Конструкция стремительно наращивает функционал, ещё можно приделать колёса от трактора и кузов от самосвала... Но это уже завтра...

_________________
- Русским человеком может быть только тот, у кого чего-нибудь нет, но не так нет, чтобы обязательно было, а нет — и хрен с ним.
"Русский человек может жить как в одну сторону, так и в другую. И в обоих случаях останется цел" А. Платонов


Вернуться наверх
 
Не в сети
 Заголовок сообщения: Re: Приемник Россия 303 как отключить ДВ
СообщениеДобавлено: Ср ноя 19, 2025 14:21:41 
Друг Кота
Аватар пользователя

Карма: 20
Рейтинг сообщений: 39
Зарегистрирован: Сб ноя 05, 2022 18:28:06
Сообщений: 4998
Рейтинг сообщения: 0
Asmodey, :). Красоты не понимаешь. Если бы ещё тумблера с "ручками" вывести приёмник стал бы похож на кабину самолёта....

:) Пусть делает, видать вариантов нет.
Хоть чем- то занят и то хорошо.

Чумак писал(а):
Конструкция стремительно наращивает функционал, ещё можно приделать колёса от трактора и кузов от самосвала... Но это уже завтра.


"Нет,нет,нет нет - я хочу сейЧас..." :)

Ладно к развитию темы, анекдот- старый.

-Фирма заказала, в конструкторском бюро, чертежи самолёта.
Документы пришли, фирма пол года работала по чертежам.
Начала собирать -получается Паравоз!
Разобрали- собрали- опять Паравоз!
Звонят в конструкторское бюро-
Мол что,да как.
Те отвечают
- а Вы сноски внизу чертежей читали?
Там же написано- ПОСЛЕ сборки припилить напильником!!!

Добавлено after 3 minutes 31 second:
Муркиз писал(а):
И потом - Избушка, избушка, встань к лесу передом, а ко мне - МР3 плеером !
Совсем не сказочно...

Но что-то оригинального в этом есть!!!
Китайцы точно перенимут этот опыт изготовления 2 в Одном!

_________________
У меня Твёрдая Тройка по русскому, но, даже я иногда, делаю ошибки.


Вернуться наверх
 
Не в сети
 Заголовок сообщения: Re: Приемник Россия 303 как отключить ДВ
СообщениеДобавлено: Ср ноя 19, 2025 14:43:00 
Встал на лапы
Аватар пользователя

Зарегистрирован: Ср мар 27, 2024 07:33:06
Сообщений: 135
Рейтинг сообщения: 0
Asmodey, :). Красоты не понимаешь. Если бы ещё тумблера с "ручками" вывести приёмник стал бы похож на кабину самолёта....

Да и рацию сделать, чтобы самолёты слушать :))
Вариантов много, пока ещё думаю как лучше сделать), а вот времени...


Вернуться наверх
 
Не в сети
 Заголовок сообщения: Re: Приемник Россия 303 как отключить ДВ
СообщениеДобавлено: Ср ноя 19, 2025 15:49:09 
Друг Кота
Аватар пользователя

Карма: 20
Рейтинг сообщений: 39
Зарегистрирован: Сб ноя 05, 2022 18:28:06
Сообщений: 4998
Рейтинг сообщения: 0
iCCCP, Ты лучше скажи когда слушать будем?
Всё можно проверить ещё до установки в корпус.
И без переключателей "3" провода припаять и .....
Чтоб потом корпус :) не переделывать....

_________________
У меня Твёрдая Тройка по русскому, но, даже я иногда, делаю ошибки.


Вернуться наверх
 
Не в сети
 Заголовок сообщения: Re: Приемник Россия 303 как отключить ДВ
СообщениеДобавлено: Ср ноя 19, 2025 16:46:50 
Встал на лапы
Аватар пользователя

Зарегистрирован: Ср мар 27, 2024 07:33:06
Сообщений: 135
Рейтинг сообщения: 0
Проверил только что, отпаял выход звука с радио на регулятор громкости, подал сигнал согласно схеме. Звук есть, но надо поиграться с резисторами идущих с плюсов левого и правого каналов(4,7кОм), можно чуть поменьше поставить чтобы погромче приемник был. И немного просачивается звук с ДВ/СВ(кручу КПЕ он меняется ), на КВ вроде тишина, но я питание радиотракта пока не отключал, в дальнейшем буду. А вот вы говорили что резистор 4,7кОм идущий по минусу питания модуля это не правильно. Я сейчас схему собрал с 2,2кОм

Добавлено after 4 minutes 59 seconds:
А существует ли плата балансировки с зарядкой двух последовательно соединённых аккумуляторов? Подаёшь 5v с БП телефона, а она 8,4v формирует. Поделитесь ссылкой пожалуйста на такую плату

Добавлено after 6 minutes 24 seconds:
Это же оно ?
Ссылка: https://aliexpress.ru/item/100500771326 ... 42293P31Fu

Добавлено after 17 minutes 35 seconds:
Или можно по такой схеме собрать ?


Вложения:
photo_2025-11-19_16-38-44.jpg [138.34 KiB]
Скачиваний: 36
Вернуться наверх
 
Не в сети
 Заголовок сообщения: Re: Приемник Россия 303 как отключить ДВ
СообщениеДобавлено: Ср ноя 19, 2025 18:09:20 
Друг Кота
Аватар пользователя

Карма: 107
Рейтинг сообщений: 3321
Зарегистрирован: Сб фев 11, 2017 15:59:13
Сообщений: 14909
Откуда: 57 RUS
Рейтинг сообщения: 0
А существует ли плата балансировки с зарядкой двух последовательно соединённых аккумуляторов?

Купите готовую спарку из 2х аккумуляторов 7,4-8,4V, типа таких:
https://www.ozon.ru/product/li-ion-7-4- ... 762026540/

И зарядное для них, типа такого:
https://www.ozon.ru/product/zaryadnoe-u ... ZqVF2Vw3P2

_________________
НАРОДОВЛАСТИЕ а не кланово-олигархическая дерьмократия!!!
Цифровому рабству, навязываемому цифровым олигархатом - НЕТ!


Вернуться наверх
 
Не в сети
 Заголовок сообщения: Re: Приемник Россия 303 как отключить ДВ
СообщениеДобавлено: Ср ноя 19, 2025 19:13:24 
Друг Кота
Аватар пользователя

Карма: 83
Рейтинг сообщений: 1083
Зарегистрирован: Ср мар 25, 2015 15:25:51
Сообщений: 5982
Откуда: ст. Новоминская
Рейтинг сообщения: 0
Добавлено after 4 minutes 59 seconds:
А существует ли плата балансировки с зарядкой двух последовательно соединённых аккумуляторов? Подаёшь 5v с БП телефона, а она 8,4v формирует. Поделитесь ссылкой пожалуйста на такую плату

Добавлено after 6 minutes 24 seconds:
Это же оно ?
Ссылка: https://aliexpress.ru/item/100500771326 ... 42293P31Fu

Хорошая плата защиты с балансиром на 2S. https://aliexpress.ru/item/400007377821 ... 1761595290
А уже к защите пристраивается плата заряда по Вашей ссылке.

Добавлено after 3 minutes 31 second:
gsmart, человек будет ставить аккумуляторы в штатный батарейный отсек приёмника. Эта сборка не подойдёт. Её придётся разрезать.


Вернуться наверх
 
Показать сообщения за:  Сортировать по:  Вернуться наверх
Начать новую тему Ответить на тему  [ Сообщений: 152 ]    , , 3, , , ...  

Часовой пояс: UTC + 3 часа


Кто сейчас на форуме

Сейчас этот форум просматривают: dayna-records и гости: 38


Вы не можете начинать темы
Вы не можете отвечать на сообщения
Вы не можете редактировать свои сообщения
Вы не можете удалять свои сообщения
Вы не можете добавлять вложения

Найти:
Перейти:  


Powered by phpBB © 2000, 2002, 2005, 2007 phpBB Group
Русская поддержка phpBB
Extended by Karma MOD © 2007—2012 m157y
Extended by Topic Tags MOD © 2012 m157y