Например TDA7294

Форум РадиоКот • Просмотр темы - Перенес схему с макет. платы на PCB и она перестала работать
Форум РадиоКот
Здесь можно немножко помяукать :)

Текущее время: Пн ноя 17, 2025 22:55:41

Часовой пояс: UTC + 3 часа


ПРЯМО СЕЙЧАС:



Начать новую тему Ответить на тему  [ Сообщений: 28 ]  1,  
Автор Сообщение
Не в сети
 Заголовок сообщения: Перенес схему с макет. платы на PCB и она перестала работать
СообщениеДобавлено: Пн июн 04, 2018 00:03:31 
Сверлит текстолит когтями
Аватар пользователя

Карма: 13
Рейтинг сообщений: 73
Зарегистрирован: Пн янв 25, 2016 10:19:15
Сообщений: 1238
Рейтинг сообщения: 0
Здравствуйте.

Когда-то rl55 помог мне, нарисовав такую схему:
Изображение

C1 = 0.033 мкФ 50В;
VT1, VT3 = C945; VT2, VT4 = 2SA1273;
R1, R2, R4, R5, R6, R7 = 5.1 кОм; R3, R8 = 360 Ом;
Vin = 4.5 вольт.

И она прекрасно работала, и вот совсем недавно я решил собрать ее не на макетной плате, а сделав печатную плату самостоятельно, и установив элементы.

В редакторе, по схеме, сделал такой рисунок:
Изображение

По нему изготовил печатную плату, и установил элементы, проверил в режиме проверки диодов и измерения сопротивления, правильность монтажа, и после этого подключил схему, к источнику питания, а для нагрузки взял светодиод с резистором (220 Ом). В итоге, после подключения резистора R1 на "+" источника питания, светодиод не загорается. Еще раз проверил транзисторы, так же подключил светодиод напрямую к источнику питания, для его проверки, но проблем не нашел :(

В чем же тогда может быть проблема? :dont_know:


Вернуться наверх
 
Не в сети
 Заголовок сообщения: Re: Перенес схему с макет. платы на PCB и она перестала рабо
СообщениеДобавлено: Пн июн 04, 2018 00:16:25 
Друг Кота
Аватар пользователя

Карма: 106
Рейтинг сообщений: 3292
Зарегистрирован: Сб фев 11, 2017 15:59:13
Сообщений: 14752
Откуда: 57 RUS
Рейтинг сообщения: 0
А где картинки, это только у меня не отображаются?

_________________
НАРОДОВЛАСТИЕ а не дерьмократия!!!
Суверенным и независимым может считаться только то государство, против которого англосаксонские разносчики кланово-олигархической дерьмократии и еврогейских "ценностей" со своими пособниками ввели санкции!


Вернуться наверх
 
Не в сети
 Заголовок сообщения: Re: Перенес схему с макет. платы на PCB и она перестала рабо
СообщениеДобавлено: Пн июн 04, 2018 00:38:54 
Друг Кота
Аватар пользователя

Карма: 197
Рейтинг сообщений: 8571
Зарегистрирован: Пн ноя 30, 2009 03:00:01
Сообщений: 42946
Откуда: Нерезиновая
Рейтинг сообщения: 2
А вы С945 на правильность цоколёвки проверяли?
Дело в том, что есть С945 с расположением выводов- "эмиттер- коллектор- база" и есть "эмиттер- база- коллектор"..-
http://html.alldatasheet.co.kr/html-pdf ... /C945.html
я как- то на этом попался, а потом даже специально искал такие транзисторы, так как они мне по разводке на ПП подходили- прикольно, стоят транзисторы, на которых написано одинаково: С945, а выводы- по разному.. :dont_know:


Вернуться наверх
 
Не в сети
 Заголовок сообщения: Re: Перенес схему с макет. платы на PCB и она перестала рабо
СообщениеДобавлено: Пн июн 04, 2018 03:38:42 
Друг Кота

Карма: 68
Рейтинг сообщений: 1408
Зарегистрирован: Сб янв 29, 2011 00:28:48
Сообщений: 7774
Рейтинг сообщения: 2
R3, R8 стоит увеличить до 1К0 (или больше....)


Вернуться наверх
 
Эиком - электронные компоненты и радиодетали
Не в сети
 Заголовок сообщения: Re: Перенес схему с макет. платы на PCB и она перестала рабо
СообщениеДобавлено: Пн июн 04, 2018 09:11:08 
Сверлит текстолит когтями
Аватар пользователя

Карма: 13
Рейтинг сообщений: 73
Зарегистрирован: Пн янв 25, 2016 10:19:15
Сообщений: 1238
Рейтинг сообщения: 0
АлександрЛ, по идее, когда собирал, то смотрел как оно на макетной, да и просто все транзисторы как два диода проверял, вроде все правильно :dont_know:

gsmart, а если так?

https://c.radikal.ru/c18/1806/ab/45318720186b.png

https://d.radikal.ru/d00/1806/d8/3eaa8560e266.png


Enman, записал Ваше предложение, попробую, если не найду ошибки. Но, ранее собирал схему дважды, на макетной плате, и она прекрасно работала. Резисторы все из одной серии (два набора 5.1 кОм и 360 Ом, по 20 шт.) :dont_know:


Вернуться наверх
 
Не в сети
 Заголовок сообщения: Re: Перенес схему с макет. платы на PCB и она перестала рабо
СообщениеДобавлено: Пн июн 04, 2018 09:56:37 
Друг Кота
Аватар пользователя

Карма: 123
Рейтинг сообщений: 7959
Зарегистрирован: Сб сен 13, 2014 16:27:32
Сообщений: 39199
Откуда: СпиртоГонск созвездия Омега
Рейтинг сообщения: 0
чудес не бывает такая схема не может не работать если собрано верно

_________________
ZМудрость(Опыт и выдержка) приходит с годами.
Все Ваши беды и проблемы, от недостатка знаний.
Умный и у дурака научится, а дураку и ..
Алберт Ейнштейн не поможет и ВВП не спасет.и МЧС опаздает


Вернуться наверх
 
Не в сети
 Заголовок сообщения: Re: Перенес схему с макет. платы на PCB и она перестала рабо
СообщениеДобавлено: Пн июн 04, 2018 17:47:43 
Сверлит текстолит когтями
Аватар пользователя

Карма: 13
Рейтинг сообщений: 73
Зарегистрирован: Пн янв 25, 2016 10:19:15
Сообщений: 1238
Рейтинг сообщения: 0
musor, ну что тогда проверять? Транзисторы проверил, резисторы тоже :(

Попробую еще в мелких вопросах по теории спросить, может я что-то перепутал с рисунком платы :dont_know:


Вернуться наверх
 
Не в сети
 Заголовок сообщения: Re: Перенес схему с макет. платы на PCB и она перестала рабо
СообщениеДобавлено: Пн июн 04, 2018 18:03:46 
Друг Кота
Аватар пользователя

Карма: 197
Рейтинг сообщений: 8571
Зарегистрирован: Пн ноя 30, 2009 03:00:01
Сообщений: 42946
Откуда: Нерезиновая
Рейтинг сообщения: 2
musor, ну что тогда проверять? Транзисторы проверил, резисторы тоже :(

Ну, если вы "право- лево" не перепутали, то схема, вроде бы, соответствует рисунку ПП..
Если резисторы и транзисторы исправны, то проверяйте целость дорожек..


Вернуться наверх
 
Не в сети
 Заголовок сообщения: Re: Перенес схему с макет. платы на PCB и она перестала рабо
СообщениеДобавлено: Пн июн 04, 2018 18:41:42 
Сверлит текстолит когтями
Аватар пользователя

Карма: 13
Рейтинг сообщений: 73
Зарегистрирован: Пн янв 25, 2016 10:19:15
Сообщений: 1238
Рейтинг сообщения: 0
АлександрЛ, я Вас понимаю, про право-лево, но тут только транзисторы можно перепутать, я их проверил дополнительно как два диода в самой схеме, и они соответствуют ЭБК.

Как их еще можно проверить, только отпаяв, и поставить на проверку в hFE режиме?

Дорожки проверяют, "прозванив" цепь от одного элемента до другого.


Вернуться наверх
 
Не в сети
 Заголовок сообщения: Re: Перенес схему с макет. платы на PCB и она перестала рабо
СообщениеДобавлено: Пн июн 04, 2018 18:47:10 
Друг Кота
Аватар пользователя

Карма: 197
Рейтинг сообщений: 8571
Зарегистрирован: Пн ноя 30, 2009 03:00:01
Сообщений: 42946
Откуда: Нерезиновая
Рейтинг сообщения: 2
Да, а вы просто по кнопкам тыкаете, ожидая, что схема заработает, или что- то пытаетесь измерять?


Вернуться наверх
 
Не в сети
 Заголовок сообщения: Re: Перенес схему с макет. платы на PCB и она перестала рабо
СообщениеДобавлено: Пн июн 04, 2018 19:26:34 
Сверлит текстолит когтями
Аватар пользователя

Карма: 13
Рейтинг сообщений: 73
Зарегистрирован: Пн янв 25, 2016 10:19:15
Сообщений: 1238
Рейтинг сообщения: 0
АлександрЛ, я пытаюсь понять, что не так. Замерил сопротивления - соответствуют, проверил транзисторы - результат соответствует данным из описания.

Если проблема не такая, что ее можно так легко заметить, думаю, сделать вторую плату, и все так же припаяю, если заработает, то:

musor писал(а):
чудес не бывает


окажется, что бывают, только они конечно будут все равно чем-то обоснованны, но у меня не хватает знаний, это диагностировать...

Добавлено after 29 minutes 17 seconds:
Re: Перенес схему с макет. платы на PCB и она перестала работать
Как я проверяю, в рабочем режиме:

Изображение

После нажатия на кнопку вольтметр показывает иногда максимум 0.1 вольт, и то, больше на погрешность похоже :(

Далее, еще заметил, что если подключить вольтметр параллельно источнику питания, то в момент нажатия, и удержания напряжение на источнике падает на 0.1 вольт, после отпускания кнопки, оно восстанавливается. Проверил это несколько раз, но не могу понять, о чем это говорит? :(


Вернуться наверх
 
Не в сети
 Заголовок сообщения: Re: Перенес схему с макет. платы на PCB и она перестала рабо
СообщениеДобавлено: Пн июн 04, 2018 19:27:07 
Друг Кота
Аватар пользователя

Карма: 197
Рейтинг сообщений: 8571
Зарегистрирован: Пн ноя 30, 2009 03:00:01
Сообщений: 42946
Откуда: Нерезиновая
Рейтинг сообщения: 2
divisоr писал(а):
musor писал(а):
чудес не бывает

окажется, что бывают, только они конечно будут все равно чем-то обоснованны, но у меня не хватает знаний, это диагностировать...

Ну, "чудеса" тоже чем- то обоснованы..

Вот как работает эта схема:
При подаче питания на схему- все транзисторы закрыты.
При подаче сигнала "ВКЛ" (как я понимаю, это подключить R1 к плюсу питания)-
напряжение на коллекторе VT1 должно уменьшиться с напряжения питания до, примерно, 0,5 вольта, напряжзение на базах VT2 и VT4 должно уменьшиться где- то до "напряжения питания минус 0,5~0,8 вольта", а напряжение на коллекторах VT2 и VT4 должно увеличиться от "почти нуля" до "почти напряжения питания" - через R4 транзистор VT1 будет удерживаться в открытом состоянии, и транзисторы VT2 и VT4 так же останутся открытыми.
При подаче сигнала "ВЫКЛ", откроется транзистор VT3, напряжение на базе VT1 уменьшится, и транзистор закроется, соответственно, закроются и транзисторы VT2 и VT4..

В общем- сначала смотрите, меняется ли напряжение на коллекторе VT1- при сигнале "ВКЛ" оно должно уменьшаться.
Потм на базах VT2 и VT4 - тоже должно (немного) уменьшаться, а на коллекторах VT2 и VT4 - должно увеличиваться почти до напряжения питания.

зы.. В протеусе у меня эта схема заработала только после увеличения номиналов R3 и R8 до 1 кОм.. :dont_know:

зызы.. Параллельно вашему вольтметру в вашем варианте "проверки" - резистор 1~5 кОм подключите..-
СпойлерИзображение


Вернуться наверх
 
Не в сети
 Заголовок сообщения: Re: Перенес схему с макет. платы на PCB и она перестала рабо
СообщениеДобавлено: Пн июн 04, 2018 19:54:29 
Сверлит текстолит когтями
Аватар пользователя

Карма: 13
Рейтинг сообщений: 73
Зарегистрирован: Пн янв 25, 2016 10:19:15
Сообщений: 1238
Рейтинг сообщения: 0
АлександрЛ, большое спасибо!

Теперь хоть более понятно, что еще нужно проверить, а то я понимаю, что куда течет, но какие изменения это вызывает, пока не совсем.

Про чудеса, я тоже так считаю...

Enman тоже про это говорил, но для меня вопрос, как эта схема на двух других беспаечных макетных платах работает, а так уже нет.

Я знаю про паразитное сопротивление и емкость у этих макетных плат, но не до такой же степени?

Добавлено after 16 minutes 13 seconds:
Только начал проверять и:

АлександрЛ писал(а):
В общем- сначала смотрите, меняется ли напряжение на коллекторе VT1- при сигнале "ВКЛ" оно должно уменьшаться.



Изображение

точнее, 0.1-0.3 вольта даже показывает

Тут же не нужно параллельно вольтметру добавлять резистор?


Вернуться наверх
 
Не в сети
 Заголовок сообщения: Re: Перенес схему с макет. платы на PCB и она перестала рабо
СообщениеДобавлено: Пн июн 04, 2018 19:57:37 
Друг Кота
Аватар пользователя

Карма: 197
Рейтинг сообщений: 8571
Зарегистрирован: Пн ноя 30, 2009 03:00:01
Сообщений: 42946
Откуда: Нерезиновая
Рейтинг сообщения: 2
Я знаю про паразитное сопротивление и емкость у этих макетных плат, но не до такой же степени?
Ну, в этой схеме "паразитные сопротивления и ёмкость" особой роли не играют..
Если всё исправно, дрожки целые, и, тем не менее, не работает - попробуйте увеличить номинал резисторов R3 и R8 в два или в три раза..
Вообще, странно, что эта схема с этими номиналами у вас работала- при таких номиналах напряжение на базах VT2 и VT4 относительно плюса питанеия будет не больше 0,3 вольта, а для открытия транзисторов этого маловато будет!!

зы.. Может, наоборот, на беспаечных макетках не "паразитное сопротивление" работало, а "плохой контакт"? :shock:


Вернуться наверх
 
Не в сети
 Заголовок сообщения: Re: Перенес схему с макет. платы на PCB и она перестала рабо
СообщениеДобавлено: Пн июн 04, 2018 20:00:06 
Сверлит текстолит когтями
Аватар пользователя

Карма: 13
Рейтинг сообщений: 73
Зарегистрирован: Пн янв 25, 2016 10:19:15
Сообщений: 1238
Рейтинг сообщения: 0
Цитата:
Вообще, странно, что эта схема с этими номиналами у вас работала


года два уже где-то, и пока только один раз поменял батарейки, хотя раз в день, в основном точно включается...

А вот это нормально?

https://a.radikal.ru/a42/1806/42/f55b73aeaa78.png


Вернуться наверх
 
Не в сети
 Заголовок сообщения: Re: Перенес схему с макет. платы на PCB и она перестала рабо
СообщениеДобавлено: Пн июн 04, 2018 20:03:09 
Друг Кота
Аватар пользователя

Карма: 197
Рейтинг сообщений: 8571
Зарегистрирован: Пн ноя 30, 2009 03:00:01
Сообщений: 42946
Откуда: Нерезиновая
Рейтинг сообщения: 2
СпойлерИзображение


точнее, 0.1-0.3 вольта даже показывает

Тут же не нужно параллельно вольтметру добавлять резистор?
ЗДЕСЬ резистор добавлять не нужно..
А без сигнала "вкл" что показывает?
А на базе VT2 что вольтметр показывыает? С какого до какого напряжения оно меняется при сигнале "ВКЛ"?


зы.. Трудно было кнопки "вкл" и "выкл" нарисовать, что ли.. :dont_know: Тогда писать было бы меньше, и читалось бы понятнее..

Вы протеусом пользоваться умеете?


Вернуться наверх
 
Не в сети
 Заголовок сообщения: Re: Перенес схему с макет. платы на PCB и она перестала рабо
СообщениеДобавлено: Пн июн 04, 2018 20:13:44 
Сверлит текстолит когтями
Аватар пользователя

Карма: 13
Рейтинг сообщений: 73
Зарегистрирован: Пн янв 25, 2016 10:19:15
Сообщений: 1238
Рейтинг сообщения: 0
Цитата:
А на базе VT2 что вольтметр показывыает? С какого до какого напряжения оно меняется при сигнале "ВКЛ"?


На базе при включении падает на 0.5 вольт.

Цитата:
зы.. Трудно было кнопки "вкл" и "выкл" нарисовать, что ли.. :dont_know: Тогда писать было бы меньше, и читалось бы понятнее..


"вкл" - подключение R1 к плюсу питания, "выкл" - подключение R6 к плюсу питания.

Нарисовать это на PCB как кнопки?

Добавлено after 4 minutes 29 seconds:
Re: Перенес схему с макет. платы на PCB и она перестала работать

Тут https://a.radikal.ru/a42/1806/42/f55b73aeaa78.png
без сигнала "вкл" показывает напряжение источника питания минус 0.01 вольт.


Вернуться наверх
 
Не в сети
 Заголовок сообщения: Re: Перенес схему с макет. платы на PCB и она перестала рабо
СообщениеДобавлено: Пн июн 04, 2018 20:16:46 
Друг Кота
Аватар пользователя

Карма: 197
Рейтинг сообщений: 8571
Зарегистрирован: Пн ноя 30, 2009 03:00:01
Сообщений: 42946
Откуда: Нерезиновая
Рейтинг сообщения: 2
На базе при включении падает на 0.5 вольт.
Нарисовать это на PCB как кнопки?

0,5 вольта может быть и МАЛОВАТО БУДЕТ..
На плате рисовать как кнопки не надо, надо было на схеме..

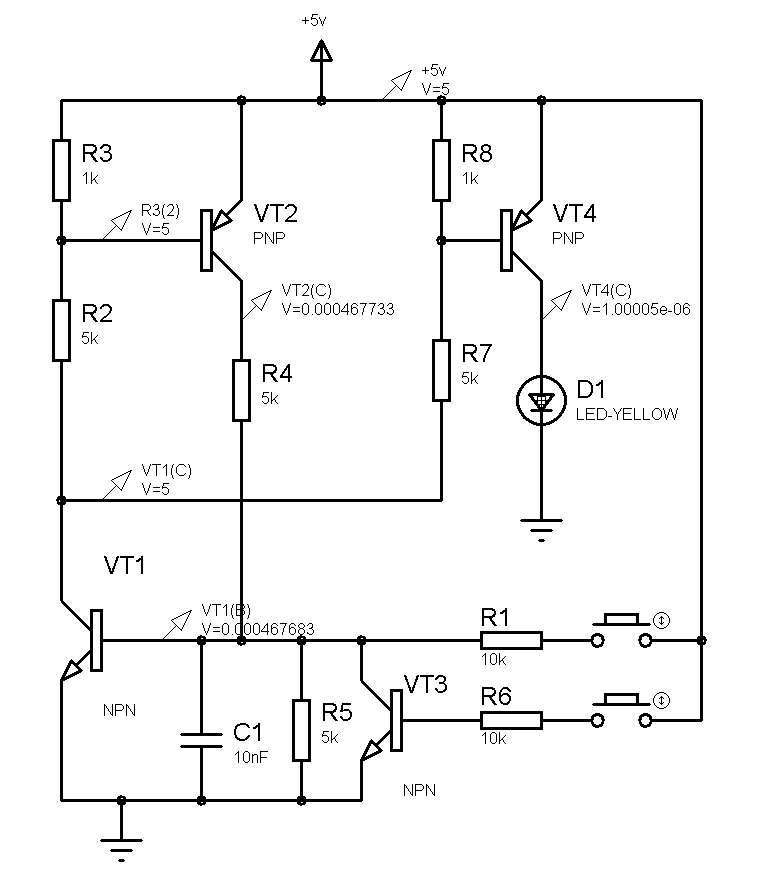
Вот картинки из протеуса:
Это напряжения указаны в режиме "выкл":
Изображение
А это- в режиме "ВКЛ"
Изображение
Это, конечно, не значит, что должно быть "точно так", и, к тому же у меня там 5 вольт питания.. Но что- то похожее должно быть..


зы.. Замените 360 Ом на 1 кОм..


Вернуться наверх
 
Не в сети
 Заголовок сообщения: Re: Перенес схему с макет. платы на PCB и она перестала рабо
СообщениеДобавлено: Пн июн 04, 2018 20:26:42 
Сверлит текстолит когтями
Аватар пользователя

Карма: 13
Рейтинг сообщений: 73
Зарегистрирован: Пн янв 25, 2016 10:19:15
Сообщений: 1238
Рейтинг сообщения: 0
АлександрЛ, а из-за "севших" батареек может быть?

Хотя, я когда первый раз собирал, помню, что ток потребления этой схемы, при подключении ее к источнику 4.5 вольт через резистор 220 Ом, был примерно равен току потребления светодиода, то есть, ей и разряженные батарейки не "помеха"?


Вернуться наверх
 
Не в сети
 Заголовок сообщения: Re: Перенес схему с макет. платы на PCB и она перестала рабо
СообщениеДобавлено: Пн июн 04, 2018 21:11:26 
Друг Кота
Аватар пользователя

Карма: 197
Рейтинг сообщений: 8571
Зарегистрирован: Пн ноя 30, 2009 03:00:01
Сообщений: 42946
Откуда: Нерезиновая
Рейтинг сообщения: 2
Вам ещё раз повторить?
ЗАМЕНИТЕ РЕЗИСТОРЫ 360 ОМ!!!!!!
Поставьте 1 кОм, а, я так подозреваю, что в вашей схеме на беспаечной макетке они просто "не контачили"- без них схема работает ещё лучше!!

Если вы не понимаете, КАК работает транзистор, то, хотя бы советы слушайте!
Даже если вы 100500 раз нажмёте на кнопку- эта схема всё равно не заработает!

Резисторы 360 Ом служат для "разрядки" базы, но они же, "в паре" с резисторами 5,1 кОм образуют "делитель напряжения"- а из за делителя напряжение на базе транзистора будет НЕДОСТАТОЧНО, чтобы он ОТКРЫЛСЯ!!


Вернуться наверх
 
Показать сообщения за:  Сортировать по:  Вернуться наверх
Начать новую тему Ответить на тему  [ Сообщений: 28 ]  1,  

Часовой пояс: UTC + 3 часа


Кто сейчас на форуме

Сейчас этот форум просматривают: нет зарегистрированных пользователей и гости: 41


Вы не можете начинать темы
Вы не можете отвечать на сообщения
Вы не можете редактировать свои сообщения
Вы не можете удалять свои сообщения
Вы не можете добавлять вложения

Найти:
Перейти:  


Powered by phpBB © 2000, 2002, 2005, 2007 phpBB Group
Русская поддержка phpBB
Extended by Karma MOD © 2007—2012 m157y
Extended by Topic Tags MOD © 2012 m157y