Например TDA7294

Форум РадиоКот • Просмотр темы - Мелкие вопросы по теории
Форум РадиоКот
Здесь можно немножко помяукать :)

Текущее время: Вт окт 28, 2025 17:51:50

Часовой пояс: UTC + 3 часа


ПРЯМО СЕЙЧАС:



Начать новую тему Ответить на тему  [ Сообщений: 41843 ]    , , , , 5, , , ...  
Автор Сообщение
Не в сети
 Заголовок сообщения:
СообщениеДобавлено: Вс ноя 18, 2007 18:05:02 
Грызет канифоль
Аватар пользователя

Зарегистрирован: Чт апр 19, 2007 15:27:28
Сообщений: 296
Откуда: Мурманск, Россия
Рейтинг сообщения: 0
В той схеме реле служит для включения/выключения заряда конденсатора от внешнего источника. Вот я просто незнаю как подключить транзистор. Я вообще про ключевой режим мало что знаю.....

_________________
Гальваническое сопротивление - это восстание батареек


Вернуться наверх
 
Не в сети
 Заголовок сообщения:
СообщениеДобавлено: Вс ноя 18, 2007 18:06:33 
Держит паяльник хвостом
Аватар пользователя

Карма: 1
Рейтинг сообщений: 5
Зарегистрирован: Пн ноя 27, 2006 07:52:01
Сообщений: 978
Рейтинг сообщения: 0
Mosfet 2007, смотри здесь: http://www.radiokot.ru/articles/15
У тебя, как я понял, двухцветный светодиод с двумя выводами, т.е. красный и зелёный в нём включены встречно-параллельно. Может тебе легче будет сообразить с трёхвыводным по схеме "Общий катод"? :wink:

_________________
Питаюсь копытными. Как исчезающий вид занесён в Красную книгу МСОП. Почему до сих пор не занесены в Красную книгу инженеры и учёные РФ?


Вернуться наверх
 
Не в сети
 Заголовок сообщения:
СообщениеДобавлено: Вс ноя 18, 2007 19:11:46 
Прорезались зубы
Аватар пользователя

Зарегистрирован: Сб дек 02, 2006 15:58:32
Сообщений: 220
Откуда: из московской помойки
Рейтинг сообщения: 0
С трёхногим я бы на раз сообразил :), а вообще можно взять красный и зелёный светодиоды из моей коллекции помоечных артефактов :wink:


Вернуться наверх
 
Не в сети
 Заголовок сообщения:
СообщениеДобавлено: Вс ноя 18, 2007 19:24:55 
Держит паяльник хвостом
Аватар пользователя

Карма: 1
Рейтинг сообщений: 5
Зарегистрирован: Пн ноя 27, 2006 07:52:01
Сообщений: 978
Рейтинг сообщения: 0
Mosfet 2007, а ты его на оба выхода сразу прицепи, только резистор не забудь. :wink: Ты же говоришь, что у тебя они строго один в "1", другой в "0"? :wink: Должно сработать! :)

_________________
Питаюсь копытными. Как исчезающий вид занесён в Красную книгу МСОП. Почему до сих пор не занесены в Красную книгу инженеры и учёные РФ?


Вернуться наверх
 
Эиком - электронные компоненты и радиодетали
Не в сети
 Заголовок сообщения:
СообщениеДобавлено: Вс ноя 18, 2007 21:07:09 
Грызет канифоль
Аватар пользователя

Зарегистрирован: Чт апр 19, 2007 15:27:28
Сообщений: 296
Откуда: Мурманск, Россия
Рейтинг сообщения: 0
Steam писал(а):
Помогите, плиз! Как можно транзистором заменить реле в этой схеме?
Изображение

Может кто-нибудь ответит?

_________________
Гальваническое сопротивление - это восстание батареек


Вернуться наверх
 
Не в сети
 Заголовок сообщения:
СообщениеДобавлено: Вс ноя 18, 2007 21:09:49 
Держит паяльник хвостом
Аватар пользователя

Карма: 1
Рейтинг сообщений: 5
Зарегистрирован: Пн ноя 27, 2006 07:52:01
Сообщений: 978
Рейтинг сообщения: 0
Транзистором тут не получится. Нужно оптореле. Их сейчас довольно много, нужно выбрать подходящее. Где-то даже тема есть с кучей ссылок - попробуй найти "Твердотельное реле", "Оптореле" :wink:

_________________
Питаюсь копытными. Как исчезающий вид занесён в Красную книгу МСОП. Почему до сих пор не занесены в Красную книгу инженеры и учёные РФ?


Вернуться наверх
 
Не в сети
 Заголовок сообщения:
СообщениеДобавлено: Вс ноя 18, 2007 21:32:43 
Ум, честь и совесть. И скромность.
Аватар пользователя

Карма: 98
Рейтинг сообщений: 2128
Зарегистрирован: Чт дек 28, 2006 08:19:56
Сообщений: 18419
Откуда: Новочеркасск
Рейтинг сообщения: 0
Медали: 2
Получил миской по аватаре (1) Мявтор 3-й степени (1)
на счет замены реле - а каково назначение схемы? что-то смутное навевает, но хотелось бы конкретно... просто очень может быть, что если схему изменить, то и транзистор можно будет поставить... опять же, какое напряжение в какой точке?

_________________
если рассматривать человека снизу, покажется, что мозг у него глубоко в жопе
при взгляде на многих сверху ничего не меняется...

Мой уютный бложик... заходите!


Вернуться наверх
 
Не в сети
 Заголовок сообщения:
СообщениеДобавлено: Вс ноя 18, 2007 23:19:41 
Прорезались зубы
Аватар пользователя

Зарегистрирован: Сб дек 02, 2006 15:58:32
Сообщений: 220
Откуда: из московской помойки
Рейтинг сообщения: 0
ИРБИС, спасибо за идею. Вот её-то и обдумаю завтра, т. к. индикация срабатывания защиты от чрезмерного разряда аккумулятора физически не включится, когда защита не сработала. Там всё на одни и те жи делители повязано :wink:


Вернуться наверх
 
Не в сети
 Заголовок сообщения:
СообщениеДобавлено: Пн ноя 19, 2007 08:36:06 
Грызет канифоль
Аватар пользователя

Зарегистрирован: Чт апр 19, 2007 15:27:28
Сообщений: 296
Откуда: Мурманск, Россия
Рейтинг сообщения: 0
ARV писал(а):
на счет замены реле - а каково назначение схемы? что-то смутное навевает, но хотелось бы конкретно... просто очень может быть, что если схему изменить, то и транзистор можно будет поставить... опять же, какое напряжение в какой точке?


Назначение схемы: щёлкаем переключатель следовательно включаем/выключаем зарядку конденсатора, нажимаем кнопку - замыкаем RLC контур.

Напряжение на конденсаторе - 50 Вольт, ёмкость 8000uF. Реле нужно для включения/выключения зарядки. Вот полная схемка:
Изображение

_________________
Гальваническое сопротивление - это восстание батареек


Вернуться наверх
 
Не в сети
 Заголовок сообщения:
СообщениеДобавлено: Пн ноя 19, 2007 09:37:12 
Держит паяльник хвостом
Аватар пользователя

Карма: 1
Рейтинг сообщений: 5
Зарегистрирован: Пн ноя 27, 2006 07:52:01
Сообщений: 978
Рейтинг сообщения: 0
Mosfet 2007 писал(а):
индикация срабатывания защиты от чрезмерного разряда аккумулятора физически не включится
Mosfet 2007, найди старую тему про разряд аккумуляторов, там данные по микросхемам КР1171СПхх - в данном случае они решат твои проблемы. :wink:

_________________
Питаюсь копытными. Как исчезающий вид занесён в Красную книгу МСОП. Почему до сих пор не занесены в Красную книгу инженеры и учёные РФ?


Вернуться наверх
 
Не в сети
 Заголовок сообщения:
СообщениеДобавлено: Пн ноя 19, 2007 19:55:17 
Держит паяльник хвостом
Аватар пользователя

Карма: 1
Рейтинг сообщений: 5
Зарегистрирован: Пн ноя 27, 2006 07:52:01
Сообщений: 978
Рейтинг сообщения: 0
Steam писал(а):
Напряжение на конденсаторе - 50 Вольт
Это приговор транзистору в схеме Anjeя. 8)

_________________
Питаюсь копытными. Как исчезающий вид занесён в Красную книгу МСОП. Почему до сих пор не занесены в Красную книгу инженеры и учёные РФ?


Вернуться наверх
 
Не в сети
 Заголовок сообщения:
СообщениеДобавлено: Пн ноя 19, 2007 20:22:03 
Сверлит текстолит когтями
Аватар пользователя

Карма: 4
Рейтинг сообщений: 3
Зарегистрирован: Чт мар 29, 2007 21:27:06
Сообщений: 1196
Откуда: г. Минск
Рейтинг сообщения: 0
ИРБИС, не верю... :), у меня еще есть в "запасе" 10 вольт...


Вернуться наверх
 
Не в сети
 Заголовок сообщения:
СообщениеДобавлено: Пн ноя 19, 2007 20:27:37 
Грызет канифоль
Аватар пользователя

Зарегистрирован: Чт апр 19, 2007 15:27:28
Сообщений: 296
Откуда: Мурманск, Россия
Рейтинг сообщения: 0
Anjey, спасибо за схемку! Но я скорее всего оптореле буду использовать. А что насчёт геркона?

p.s. получается что p канальные полевики открыты при 0 вольт на затворе?

_________________
Гальваническое сопротивление - это восстание батареек


Вернуться наверх
 
Не в сети
 Заголовок сообщения:
СообщениеДобавлено: Пн ноя 19, 2007 20:40:59 
Держит паяльник хвостом
Аватар пользователя

Карма: 1
Рейтинг сообщений: 5
Зарегистрирован: Пн ноя 27, 2006 07:52:01
Сообщений: 978
Рейтинг сообщения: 0
Anjey писал(а):
ИРБИС, не верю... :), у меня еще есть в "запасе" 10 вольт...
Не верю! 8) Покажи! :wink: Конкретно затвор-исток. 8)

_________________
Питаюсь копытными. Как исчезающий вид занесён в Красную книгу МСОП. Почему до сих пор не занесены в Красную книгу инженеры и учёные РФ?


Вернуться наверх
 
Не в сети
 Заголовок сообщения:
СообщениеДобавлено: Пн ноя 19, 2007 20:56:39 
Э...
Аватар пользователя

Карма: 1
Рейтинг сообщений: 9
Зарегистрирован: Ср апр 04, 2007 08:39:14
Сообщений: 2792
Откуда: Москва
Рейтинг сообщения: 0
Steam писал(а):
p.s. получается что p канальные полевики открыты при 0 вольт на затворе?


Важна разность на затворе и истоке.

_________________
Думайте сами, решайте сами ... а вот он-лайн перевод на корявый русский http://translate.ru


Вернуться наверх
 
Не в сети
 Заголовок сообщения:
СообщениеДобавлено: Вт ноя 20, 2007 14:51:53 
Грызет канифоль
Аватар пользователя

Зарегистрирован: Чт апр 19, 2007 15:27:28
Сообщений: 296
Откуда: Мурманск, Россия
Рейтинг сообщения: 0
А можете привести пример на транзисторе 2N6849 при какой напруге он открыт?

_________________
Гальваническое сопротивление - это восстание батареек


Вернуться наверх
 
Не в сети
 Заголовок сообщения:
СообщениеДобавлено: Вт ноя 20, 2007 15:03:15 
Э...
Аватар пользователя

Карма: 1
Рейтинг сообщений: 9
Зарегистрирован: Ср апр 04, 2007 08:39:14
Сообщений: 2792
Откуда: Москва
Рейтинг сообщения: 0
Steam писал(а):
А можете привести пример на транзисторе 2N6849 при какой напруге он открыт?


Упраление MOSFET и параметры из даташита

Вот даташит

http://www.irf.com/product-info/datashe ... 2n6849.pdf

_________________
Думайте сами, решайте сами ... а вот он-лайн перевод на корявый русский http://translate.ru


Вернуться наверх
 
Не в сети
 Заголовок сообщения:
СообщениеДобавлено: Вт ноя 20, 2007 15:36:36 
Грызет канифоль
Аватар пользователя

Зарегистрирован: Чт апр 19, 2007 15:27:28
Сообщений: 296
Откуда: Мурманск, Россия
Рейтинг сообщения: 0
Вот, например, если на истоке 9 Вольт, на затворе -1 Вольт, значит на затворе относительно истока -10 вольт, значит он полностью открыт? Вот а где про -10 Вольт на базе относительно истока написано? Всё что я нашёл, связанное с затвором и истоком, это "Max Gate – Source Voltage", но как я понимаю это не то.

P.s. а вот ещё. Сколько вольт нужно относительно истока подать на затвор чтоб полностью его закрыть?

_________________
Гальваническое сопротивление - это восстание батареек


Вернуться наверх
 
Не в сети
 Заголовок сообщения:
СообщениеДобавлено: Вт ноя 20, 2007 18:57:16 
Прорезались зубы
Аватар пользователя

Зарегистрирован: Сб дек 02, 2006 15:58:32
Сообщений: 220
Откуда: из московской помойки
Рейтинг сообщения: 0
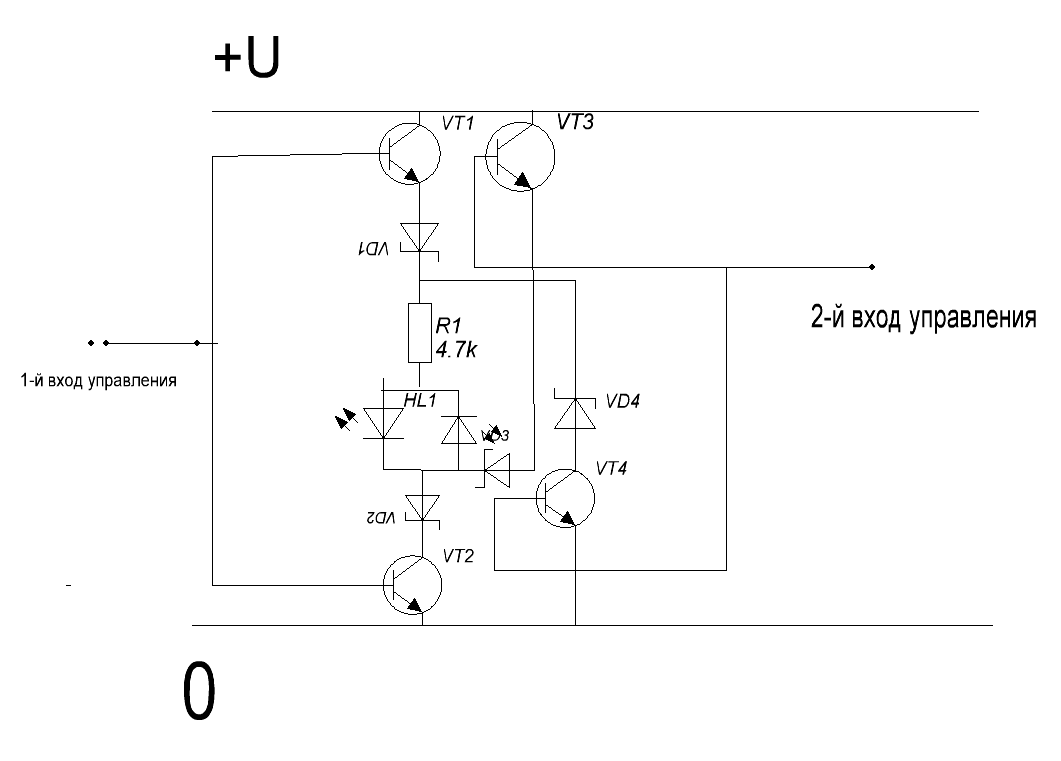
Засудите идею дешифратора для двухцветного светодиода со встречно-параллельным включением сегментов. Одинаковых состояний на входах БЫТЬ НЕ МОЖЕТ!
Ключи - скорее всего б/у КТ3102АМ. Диоды Шоттки - недоразумение, некогда было перерисовать.


Вложения:
как бы дешифратор.GIF [11.73 KiB]
Скачиваний: 862
Вернуться наверх
 
Не в сети
 Заголовок сообщения:
СообщениеДобавлено: Вт ноя 20, 2007 19:55:09 
Э...
Аватар пользователя

Карма: 1
Рейтинг сообщений: 9
Зарегистрирован: Ср апр 04, 2007 08:39:14
Сообщений: 2792
Откуда: Москва
Рейтинг сообщения: 0
Steam писал(а):
P.s. а вот ещё. Сколько вольт нужно относительно истока подать на затвор чтоб полностью его закрыть?


Меньше чем "трешолд волтаж" - т.е. обычно меньше 1.5 вольт разности он закрыт - уточните в Даташите.

_________________
Думайте сами, решайте сами ... а вот он-лайн перевод на корявый русский http://translate.ru


Вернуться наверх
 
Показать сообщения за:  Сортировать по:  Вернуться наверх
Начать новую тему Ответить на тему  [ Сообщений: 41843 ]    , , , , 5, , , ...  

Часовой пояс: UTC + 3 часа


Кто сейчас на форуме

Сейчас этот форум просматривают: нет зарегистрированных пользователей и гости: 27


Вы не можете начинать темы
Вы не можете отвечать на сообщения
Вы не можете редактировать свои сообщения
Вы не можете удалять свои сообщения
Вы не можете добавлять вложения

Найти:
Перейти:  


Powered by phpBB © 2000, 2002, 2005, 2007 phpBB Group
Русская поддержка phpBB
Extended by Karma MOD © 2007—2012 m157y
Extended by Topic Tags MOD © 2012 m157y