Например TDA7294

Форум РадиоКот • Просмотр темы - 4х канальная гирлянда
Форум РадиоКот
Здесь можно немножко помяукать :)

Текущее время: Пт мар 13, 2026 06:13:18

Часовой пояс: UTC + 3 часа


ПРЯМО СЕЙЧАС:



Начать новую тему Ответить на тему  [ Сообщений: 15 ] 
Автор Сообщение
 Заголовок сообщения: 4х канальная гирлянда
СообщениеДобавлено: Вт ноя 24, 2009 22:46:38 
Открыл глаза
Аватар пользователя

Зарегистрирован: Вт ноя 24, 2009 22:22:26
Сообщений: 45
Откуда: Липецкая обл.
Рейтинг сообщения: 0
Здраствуйте!

Хотел бы сотворить схему управления для гирлянды.
Нужно 4 канала управления,из эффектов что-нибудь кроме бегушего огня было бы уже здорово. Знаний о микроконтроллерах нету :( ,помогите пожалуйста !

Заранее спасибо!


Вернуться наверх
 
 Заголовок сообщения:
СообщениеДобавлено: Вт ноя 24, 2009 22:52:43 
Друг Кота
Аватар пользователя

Карма: 81
Рейтинг сообщений: 1378
Зарегистрирован: Пн май 11, 2009 14:15:00
Сообщений: 3059
Откуда: СПб
Рейтинг сообщения: 0
Медали: 1
Мявтор 3-й степени (1)
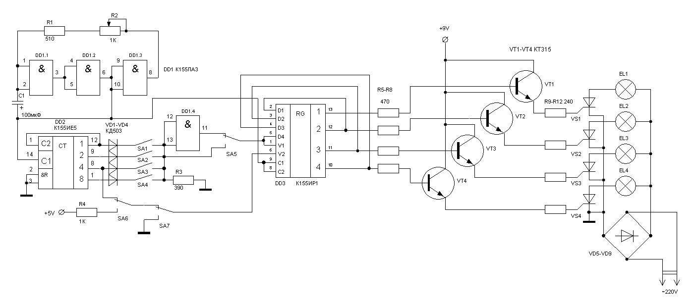
Вот схема

_________________
Этот пост оказался полезен? Не поленись, нажми Изображение слева!
:) :)) :)))
Куплю индикаторы ИТС-1А, ИТС-1Б, ИГВ1-8х5Л, ИГПС1-222/7, ИГПС1-111/7 и подобные.


Вернуться наверх
 
 Заголовок сообщения:
СообщениеДобавлено: Ср ноя 25, 2009 00:02:54 
Родился
Аватар пользователя

Зарегистрирован: Вт ноя 24, 2009 22:58:31
Сообщений: 13
Откуда: СаратOFF
Рейтинг сообщения: 0
Ну, например, вот такие схемы:
http://www.kulichki.com/dwg/00160.htm

А кто скажет совет по гирлянде на к176ие4 ?
Я собрал эту схемку (правда для подсветки компа, но это дела не меняет) и у меня вопросы:
1) Написано, что вывод 6 (S-вход) меняет полярность на выходах a-g на противоположное. Это значит, что меняется полярность с (+) на (-) или просто все индицируется в инверсном коде? На всех схемах включения к176ие4 этот вход брошен на общий.
2) Обычные светодиоды, будучи подключены к к176ие4, светятся очень слабо. Какие схемы согласования предпочтительнее (транзисторы, к176пу3 или еще что)?


Вложения:
Комментарий к файлу: Гирлянда
Girland.jpg [110.84 KiB]
Скачиваний: 1065
Вернуться наверх
 
 Заголовок сообщения:
СообщениеДобавлено: Ср ноя 25, 2009 06:20:01 
Модератор
Аватар пользователя

Карма: 162
Рейтинг сообщений: 2449
Зарегистрирован: Пн июл 07, 2008 10:46:09
Сообщений: 10739
Откуда: Россия
Рейтинг сообщения: 0
Да, вход S переключает полярность выходных сигналов (инвертирует их). При этом появляется возможность использования семисегментных индикаторов как с общим анодом, так и с общим катодом или использовать, например, преобразователи уровня с прямыми выходами или с инвертирующими. Но к вашей схеме это отношения не имеет, там просто добавляется еще один эффект при инверсии.
Светодиоды напрямую к выходам микросхемы не стоит подключать, её допустимые выходные токи не позволяют этого. Лучше это делать через ключ, как подключена лампочка на Вашем рисунке, только следует добавить ограничительный резистор.

_________________
Если хотите, чтобы жизнь улыбалась вам, подарите ей своё хорошее настроение


Вернуться наверх
 
Эиком - электронные компоненты и радиодетали
 Заголовок сообщения:
СообщениеДобавлено: Ср ноя 25, 2009 19:42:57 
Друг Кота
Аватар пользователя

Карма: 43
Рейтинг сообщений: 167
Зарегистрирован: Вс янв 25, 2009 21:16:04
Сообщений: 35639
Откуда: Москва
Рейтинг сообщения: 0
Господин Паяльников: для Вашего девайса как раз и нужно обратиться к МК, так как на контроллерах широкие возможности программирования всевозможных эффектов гирлянды.

_________________
А поболтать?


Вернуться наверх
 
 Заголовок сообщения:
СообщениеДобавлено: Ср ноя 25, 2009 20:26:31 
Родился
Аватар пользователя

Карма: 8
Рейтинг сообщений: 8
Зарегистрирован: Вт ноя 24, 2009 20:51:23
Сообщений: 11
Рейтинг сообщения: 0
Господин Паяльников. У нас на рынке продают китайские 4-х канальные гирлянды имеющие 8 программ. Можно использовать как целиком так и только саму микросхему. В штатном варианте на выходе данной платы стоят тиристоры PCR406? 0.8А 400В. Стоит данное чудо в пределах 14-20 грн.(1.8-2.5$)

_________________
Serg KOT


Вернуться наверх
 
 Заголовок сообщения:
СообщениеДобавлено: Ср ноя 25, 2009 21:19:13 
Родился
Аватар пользователя

Зарегистрирован: Вт ноя 24, 2009 22:58:31
Сообщений: 13
Откуда: СаратOFF
Рейтинг сообщения: 0
Света писал(а):
Да, вход S переключает полярность выходных сигналов (инвертирует их). При этом появляется возможность использования семисегментных индикаторов как с общим анодом, так и с общим катодом или использовать, например, преобразователи уровня с прямыми выходами или с инвертирующими. Но к вашей схеме это отношения не имеет, там просто добавляется еще один эффект при инверсии.

Вот я и не могу понять, откуда будет "еще один эффект при инверсии"? Я-то полагал, чтобы он (эффект) был, надо, чтобы еще 7 светодиодов были включены встречно и заведены на +5в. А если так как есть, через них просто 10 импульсов не будет течь обратный ток и все


Вернуться наверх
 
 Заголовок сообщения:
СообщениеДобавлено: Ср ноя 25, 2009 21:31:10 
Модератор
Аватар пользователя

Карма: 162
Рейтинг сообщений: 2449
Зарегистрирован: Пн июл 07, 2008 10:46:09
Сообщений: 10739
Откуда: Россия
Рейтинг сообщения: 0
Нет, например, при двойке будут гореть сегменты A, B, G, E, D, то при инверсии - F и С.

_________________
Если хотите, чтобы жизнь улыбалась вам, подарите ей своё хорошее настроение


Вернуться наверх
 
 Заголовок сообщения:
СообщениеДобавлено: Ср ноя 25, 2009 23:33:33 
Открыл глаза
Аватар пользователя

Зарегистрирован: Вт ноя 24, 2009 22:22:26
Сообщений: 45
Откуда: Липецкая обл.
Рейтинг сообщения: 0
Спасибо *Trigger* что ткнул носом в нужную схему! :)

to Brigadir & Serg KOT:
Схема нужна мне для модернизации старенькой китайской гирлянды(три сегмента управляются лампочками),логические микры валяются по всем углам,смогу найти даже за спасибо. МК сложен в освоении,тем более человеку ,который собирает свою 2ю схему (первая пока так и незаработала :( )
Так что будем собирать!!


Вернуться наверх
 
 Заголовок сообщения:
СообщениеДобавлено: Вт дек 01, 2009 22:29:26 
Открыл глаза
Аватар пользователя

Зарегистрирован: Вт ноя 24, 2009 22:22:26
Сообщений: 45
Откуда: Липецкая обл.
Рейтинг сообщения: 0
Вот платку нарисовал в SL5. Взгляните,нет ли ошибок при разводке?
(переключатели будут не на плате поэтому о расположении контактов не задумывался)

Заранее спасибо!


Вложения:
Комментарий к файлу: Схема
01.png [11.39 KiB]
Скачиваний: 1017
Комментарий к файлу: плата
эффектов.lay [45.37 KiB]
Скачиваний: 733
Вернуться наверх
 
 Заголовок сообщения:
СообщениеДобавлено: Ср дек 02, 2009 19:56:26 
Прорезались зубы
Аватар пользователя

Зарегистрирован: Чт авг 30, 2007 00:54:55
Сообщений: 218
Рейтинг сообщения: 0
Смысл в этой схеме двухстороннего монтажа? А во вторых... МК прошить точно возможности нет? Потому как сам программатор состоит из всего 5 проводков, а программу писать вам не надо будет, все уже есть.. нужно только спаять... На МК все будет проще в десятки раз, да и из деталей будет всего МК +ключи на транзисторах... Думайте.. Да и кстати таня2313 стоит 12 гривен, это не на много дороже всех этих микросхем..

.............
По платке - с транзисторами косяк, стандартная цоколевка "К-Б-Э" у Вас на платке "Б-Э-К", короче говоря ножки надо будет менять местами)
На МС не идет питания) Для этих МС ноги питания это: крайняя нога ряда с первой ножкой (для, к примеру, К155ИР1 это 7я нога) это "-" и последняя ножка это "+".... Дальше особо не смотрел.. И так с мобильного в интернете)

_________________
> Объявление в ВУЗе: "Экзамен не состоится - все билеты проданы".
> Российские микросхемы - самые большие микросхемы в мире!
> Я бы изменил мир, но Бог не дает исходников...


Вернуться наверх
 
 Заголовок сообщения:
СообщениеДобавлено: Ср дек 02, 2009 23:11:08 
Открыл глаза
Аватар пользователя

Зарегистрирован: Вт ноя 24, 2009 22:22:26
Сообщений: 45
Откуда: Липецкая обл.
Рейтинг сообщения: 0
Вот,дорисовал. Транзисторы кт315(квадратные) Цоколёвка Э-К-Б перевернул и усе.Верно?
_____
а про таню2313... мысля-то хорошая... но для начала,я думаю и логика пойдёт.


Вложения:
Комментарий к файлу: КТ315 - распиновка выводов
~1.GIF [3.43 KiB]
Скачиваний: 574
Комментарий к файлу: схема
эффектов.lay [46.5 KiB]
Скачиваний: 631
Вернуться наверх
 
 Заголовок сообщения:
СообщениеДобавлено: Ср дек 02, 2009 23:45:51 
Прорезались зубы
Аватар пользователя

Зарегистрирован: Чт авг 30, 2007 00:54:55
Сообщений: 218
Рейтинг сообщения: 0
Аааа сорри, не глянул что схема такая = ))) Просто обычно эммитер общий, с коллектора транзистора тогда выходит "-", минус у нас отрывает PNP транзистор, значит с коллектора КТ315 через резистор 1к подключаем к базе PNP транзистора, у которого эмиттер подключен к плюсу, и с коллектора PNP транзистора уже выходит "+", которым открываем мощный тиристор (я так понимаю тиристор КУ202 будет?).. я бы сделал именно так)) Вот нарисовал как это выглядит...

Все-таки лучше использовать связку "транзистор+оптосиммистор+симмистор", так ведь... надежнее и безопаснее будет...


Вложения:
omg.png [38.16 KiB]
Скачиваний: 557

_________________
> Объявление в ВУЗе: "Экзамен не состоится - все билеты проданы".
> Российские микросхемы - самые большие микросхемы в мире!
> Я бы изменил мир, но Бог не дает исходников...
Вернуться наверх
 
 Заголовок сообщения:
СообщениеДобавлено: Пт дек 04, 2009 22:33:50 
Открыл глаза
Аватар пользователя

Зарегистрирован: Вт ноя 24, 2009 22:22:26
Сообщений: 45
Откуда: Липецкая обл.
Рейтинг сообщения: 0
Так ясно, а вот транзисторы как размешать? На плате выходит два каскада КТ315 близко(прилепил чтоб плату не расширять ) не перегреются? А кт814 перенесу к тиристорам на другую плату.


Вернуться наверх
 
 Заголовок сообщения:
СообщениеДобавлено: Сб дек 05, 2009 17:55:56 
Прорезались зубы
Аватар пользователя

Зарегистрирован: Чт авг 30, 2007 00:54:55
Сообщений: 218
Рейтинг сообщения: 0
По идее они вообще никак не должны греться, т.к. как таковой нагрузки нет...

_________________
> Объявление в ВУЗе: "Экзамен не состоится - все билеты проданы".
> Российские микросхемы - самые большие микросхемы в мире!
> Я бы изменил мир, но Бог не дает исходников...


Вернуться наверх
 
Показать сообщения за:  Сортировать по:  Вернуться наверх
Начать новую тему Ответить на тему  [ Сообщений: 15 ] 

Часовой пояс: UTC + 3 часа


Вы не можете начинать темы
Вы не можете отвечать на сообщения
Вы не можете редактировать свои сообщения
Вы не можете удалять свои сообщения
Вы не можете добавлять вложения

Найти:
Перейти:  


Powered by phpBB © 2000, 2002, 2005, 2007 phpBB Group
Русская поддержка phpBB
Extended by Karma MOD © 2007—2012 m157y
Extended by Topic Tags MOD © 2012 m157y