Например TDA7294

Форум РадиоКот • Просмотр темы - Микрофонный усилитель
Форум РадиоКот
Здесь можно немножко помяукать :)

Текущее время: Вс ноя 30, 2025 18:27:11

Часовой пояс: UTC + 3 часа


ПРЯМО СЕЙЧАС:



Начать новую тему Ответить на тему  [ Сообщений: 435 ]     ... , , , 10, , , ...  
Автор Сообщение
Не в сети
 Заголовок сообщения: Re: Усилитель для Электретного Микрофона
СообщениеДобавлено: Вс июн 12, 2016 13:55:52 
Друг Кота
Аватар пользователя

Карма: 44
Рейтинг сообщений: 601
Зарегистрирован: Вс мар 04, 2007 11:39:00
Сообщений: 4469
Откуда: Ukraine, Kyiv
Рейтинг сообщения: 0
Мне другое интересно: откуда берутся наглые дол...бы, не знающие элементарных вещей?

Хоровиц и Хилл "Искусство схемотехники". Глава 2.6 "Транзисторный источник тока".
Схема:
Изображение
Цитата:
Цитата:
Очень хороший источник тока можно построить на основе транзистора (рис. 2.21). Работает он следующим образом: напряжение на базе Uб > 0,6 В поддерживает эмиттерный переход в открытом состоянии: Uэ = Uб - 0,6 В. В связи с этим Iэ = Uэ/Rэ = (Uэ - 0,6/Rэ. Так как для больших значений коэффициента h21эIэ ≈ Iк, то Iк ≅ (Uб - 0,6 В)/Rэ независимо от напряжения Uк до тех пор, пока транзистор не перейдет в режим насыщения (Uк > Uэ + 0.2 В).


Учите азы, вьюнош, а потом уж будете растопыривающие пальцы веером...

_________________
Выслушай и противную сторону, даже если она и противна


Вернуться наверх
 
Не в сети
 Заголовок сообщения: Re: Усилитель для Электретного Микрофона
СообщениеДобавлено: Вс июн 12, 2016 14:45:04 
Открыл глаза

Зарегистрирован: Сб июн 11, 2016 17:39:43
Сообщений: 41
Рейтинг сообщения: -5
Цитата:
Очень хороший источник тока можно построить на основе транзистора (рис. 2.21)


Нам оооочень хороший не нужен, неуч, - нам бубнение забубенить.
Uэ уже имеется в самом транзюке.


Вернуться наверх
 
Не в сети
 Заголовок сообщения: Re: Усилитель для Электретного Микрофона
СообщениеДобавлено: Вс июн 12, 2016 14:46:49 
Друг Кота
Аватар пользователя

Карма: 44
Рейтинг сообщений: 601
Зарегистрирован: Вс мар 04, 2007 11:39:00
Сообщений: 4469
Откуда: Ukraine, Kyiv
Рейтинг сообщения: 0
Знающий неуч - это как бы оксюморон...

_________________
Выслушай и противную сторону, даже если она и противна


Вернуться наверх
 
Не в сети
 Заголовок сообщения: Re: Усилитель для Электретного Микрофона
СообщениеДобавлено: Вс июн 12, 2016 14:47:23 
Поставщик валерьянки для Кота
Аватар пользователя

Карма: 29
Рейтинг сообщений: 354
Зарегистрирован: Вс июл 11, 2010 14:39:04
Сообщений: 2458
Откуда: Россия.
Рейтинг сообщения: 3
Та схема в принципе тоже является примитивным стабилизатором тока, но заставить её работать стабильно довольно затруднительно.
Об этом уже писали выше.
El-Eng писал(а):
Другое дело удержать транзистор в активном режиме во всем диапазоне рабочих температур и разброса коэффициента передачи тока базы так, чтобы заданный ток коллектора оставался практически неизменным. В схеме с конденсатором между базой и эмиттером это практически невозможно


Что бы работало стабильно, то на практике это вот так делают.
falkonist писал(а):
Схема:..

http://radiokot.ru/circuit/analog/games/15/

Изображение

Если питание сделать повыше, то можно поставить стабилизатор тока на полевом транзисторе и схема упростится.

Изображение


Вложения:
1.JPG [3.09 KiB]
Скачиваний: 2270
1.PNG [17.56 KiB]
Скачиваний: 2867
Вернуться наверх
 
Эиком - электронные компоненты и радиодетали
Не в сети
 Заголовок сообщения: Re: Усилитель для Электретного Микрофона
СообщениеДобавлено: Вс июн 12, 2016 14:51:44 
Друг Кота
Аватар пользователя

Карма: 44
Рейтинг сообщений: 601
Зарегистрирован: Вс мар 04, 2007 11:39:00
Сообщений: 4469
Откуда: Ukraine, Kyiv
Рейтинг сообщения: 0
Совсем иное дело! Вполне рабочая схема.

_________________
Выслушай и противную сторону, даже если она и противна


Вернуться наверх
 
Не в сети
 Заголовок сообщения: Re: Усилитель для Электретного Микрофона
СообщениеДобавлено: Ср июн 15, 2016 16:50:25 
Открыл глаза

Зарегистрирован: Сб июн 11, 2016 17:39:43
Сообщений: 41
Рейтинг сообщения: 0
Две схемы микр.усилителей.

Изображение

Изображение

Изображение

viewtopic.php?f=1&t=52659&start=120 - Зачем дублируете схемы? FAKIR,


Вернуться наверх
 
Не в сети
 Заголовок сообщения: Re: Усилитель для Электретного Микрофона
СообщениеДобавлено: Ср июн 15, 2016 17:35:38 
Потрогал лапой паяльник
Аватар пользователя

Карма: 11
Рейтинг сообщений: 53
Зарегистрирован: Вс янв 31, 2016 18:04:39
Сообщений: 383
Откуда: Montreal
Рейтинг сообщения: 0
Знающий писал(а):
Вместо R3 поставьте простой источник тока. Сегодня специально проверил - по сравнению с резистором, усиление добавляется на 20-30 дб
Изображение

На первый взгляд схема кажется интересной. Но если вспомнить что в микрофоне уже стоит полевик - генератор тока, а нагрузка одного генератора тока другим ведёт к непредсказуемым последствиям. Как ехать на одном колесе ещё и жонглируя.
Куда более разумным кажется поставить там резистор где он и должен быть, а транзистор использовать по назначению как усилитель, тогда не 20 дБ а все 40 при отличной стабильности.


Вернуться наверх
 
Не в сети
 Заголовок сообщения: Re: Усилитель для Электретного Микрофона
СообщениеДобавлено: Ср июн 15, 2016 17:57:43 
Друг Кота
Аватар пользователя

Карма: 174
Рейтинг сообщений: 1910
Зарегистрирован: Пт дек 12, 2014 09:36:15
Сообщений: 23169
Откуда: Минск
Рейтинг сообщения: 0
Медали: 2
Получил миской по аватаре (1) Мявтор 3-й степени (1)
MagicianT писал(а):
Куда более разумным кажется поставить там резистор где он и должен быть, а транзистор использовать по назначению как усилитель, тогда не 20 дБ а все 40 при отличной стабильности.

Совершенно верно.

Не надо мудрствовать...


Вернуться наверх
 
Не в сети
 Заголовок сообщения: Re: Усилитель для Электретного Микрофона
СообщениеДобавлено: Ср июн 15, 2016 18:39:16 
Открыл глаза

Зарегистрирован: Сб июн 11, 2016 17:39:43
Сообщений: 41
Рейтинг сообщения: 0
MagicianT писал(а):
...транзистор использовать по назначению как усилитель, тогда не 20 дБ а все 40 при отличной стабильности.

Спасибо - рассмешил. Транзистор тебе в руки и самовозбуждение в обе ухи :))) и схему размером в камаз из сотни элементов.
Источник тока в нагрузке коллектора - стандартная схема, предсказуемо применяемая в 90% операционников во множестве соединенных каскадов.


Вернуться наверх
 
Не в сети
 Заголовок сообщения: Re: Усилитель для Электретного Микрофона
СообщениеДобавлено: Вт июл 12, 2016 08:50:41 
Друг Кота
Аватар пользователя

Карма: 44
Рейтинг сообщений: 601
Зарегистрирован: Вс мар 04, 2007 11:39:00
Сообщений: 4469
Откуда: Ukraine, Kyiv
Рейтинг сообщения: 0
У меня в школе говорили: "Покажи пальчик - он смеяться будет".

Зря тему чистили. Ибо чушь в ней рекомендуется. Электретный микрофон сам по себе представляет собой генератор тока. А два генератора пока последовательно не включаются, т.к. тот, который настроен на бОльший ток, "перетянет одеяло" на себя.

Натурный прикидочный эксперимент: http://forum.cxem.net/index.php?showtop ... try2433156

Результаты симуляции, демонстрирующие неадекватность модели микрофона, использованной в рекомендациях Незнайки: http://forum.cxem.net/index.php?showtop ... try2439541

А коль скоро предпосылка неверна - то и выводы не соответствуют действительности по определению.

_________________
Выслушай и противную сторону, даже если она и противна


Вернуться наверх
 
Не в сети
 Заголовок сообщения: Re: Усилитель для Электретного Микрофона
СообщениеДобавлено: Вт июл 26, 2016 07:42:16 
Держит паяльник хвостом

Карма: 6
Рейтинг сообщений: 137
Зарегистрирован: Вс июл 13, 2014 09:42:26
Сообщений: 958
Рейтинг сообщения: 0
Устройство электретного микрофона МКЭ-3.


Вложения:
Микрофон МКЭ-3.pdf [78.5 KiB]
Скачиваний: 336
Вернуться наверх
 
Не в сети
 Заголовок сообщения: Re: Усилитель для Электретного Микрофона
СообщениеДобавлено: Ср июл 27, 2016 19:05:42 
Поставщик валерьянки для Кота
Аватар пользователя

Карма: 61
Рейтинг сообщений: 952
Зарегистрирован: Чт июн 26, 2014 17:05:10
Сообщений: 1966
Откуда: -Моск-
Рейтинг сообщения: 0
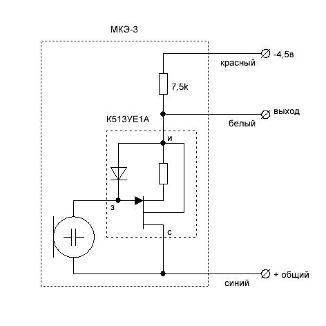
Согласно справочному листку МКЭ-3 имеет следующую схему.
Изображение
К513ЕН1 проявляет свойства n-канального полевого транзистора.
СпойлерИзображение


Вернуться наверх
 
Не в сети
 Заголовок сообщения: Re: Усилитель для Электретного Микрофона
СообщениеДобавлено: Чт авг 18, 2016 16:59:52 
Друг Кота
Аватар пользователя

Карма: 40
Рейтинг сообщений: 114
Зарегистрирован: Пн янв 18, 2010 21:41:09
Сообщений: 3464
Откуда: Краснодарский край
Рейтинг сообщения: 0
Для своих дел собирал схему по Линквицу. Работает отлично :) .

СпойлерИзображение


Вернуться наверх
 
Не в сети
 Заголовок сообщения: Re: Усилитель для Электретного Микрофона
СообщениеДобавлено: Пт авг 19, 2016 01:14:12 
Друг Кота
Аватар пользователя

Карма: 52
Рейтинг сообщений: 846
Зарегистрирован: Вт сен 07, 2010 03:01:06
Сообщений: 16545
Откуда: Moscow-Izmaylovo
Рейтинг сообщения: 0




Собрал оба.
первый вроде нравится, но слабоватое усиление
второй двухсторонний, усиление дай божи, но что то с частотками не очень

_________________
Лечу лечить WWWашу покалеченную технику.


Вернуться наверх
 
Не в сети
 Заголовок сообщения: Re: Усилитель для компьютерного микрофона с фантомным питани
СообщениеДобавлено: Сб сен 17, 2016 22:45:18 
Вымогатель припоя
Аватар пользователя

Карма: 6
Рейтинг сообщений: 33
Зарегистрирован: Сб сен 24, 2011 11:27:38
Сообщений: 656
Откуда: Сочи
Рейтинг сообщения: 0
повторил простейшую схему
Вложение:
prostoi_us_mic_pc.jpg [15.57 KiB]
Скачиваний: 845

Проверял работу от 3,5 до 9В. Собирал на дырчатой плате, с панелькой под МС.. т.к проводил опыты с разными ОУ: LM358, TL062, NE5532. Питание было 4.5В, R3 - 1.2кОм, R4 - 91кОм. В винде - усиление микрофона +10дБ, уровень 100%. Записал 3 трека, с одинаковым текстом, но на разных ОУ.. и дал послушать детям..
То что голос не похож - это 100%, но трек записанный с TL062 в этом конкурсе "победил", т.к больше похож на голос "в жизни" )) Ни кто из близких, отличие в звуке между NE5532 и LM358 найти не смог. ))) ну не умеем мы слушать шумы ))).

Для того, что уменьшить фоновый шум, сделал "волновод" из термоусадки, попался под руку обрезок в 5см.. "ужал" только на микрофоне, в другой конец трубки засунул вату.. Колхоз конечно.. но субъективно шум из открытого окна стал тише. Как бы не было смешно.. но то что получилось - "звучит" лучше, чем готовое изделие МКУ-2П, собранный на транзисторах
Вложение:
post-94-1399838467.jpg [183.83 KiB]
Скачиваний: 826

_________________
«Если факты противоречат теории, нужно выбрасывать теорию, а не факты». @ А.Ю. Скляров.
--------
Светлой памяти Андрея Юрьевича Склярова.


Вернуться наверх
 
Не в сети
 Заголовок сообщения: Re: Усилитель для компьютерного микрофона с фантомным питани
СообщениеДобавлено: Вс сен 18, 2016 12:24:47 
Родился

Зарегистрирован: Сб апр 30, 2016 23:58:58
Сообщений: 4
Рейтинг сообщения: 0
Здравствуйте! Подскажите пожалуйста мне на счет этого модуля https://ru.aliexpress.com/item/MIC-micr ... 8515ea5c68

Решил я не мучиться, т.к. ни резисторов нет, ни транзисторов, а ехать покупать - дороже выйдет, да и путаюсь я при пайке, ничего не понимаю. В общем хочу через этот модуль записывать звуки от самодельного барабана-ящика, всяких банок, может быть голос иногда. Меня интересует можно ли этот модуль подключать напрямую к мик. входу зв. к. без батарейки? Или батарейка нужна обязательно? Что-то отзывы противоречивые. Кто-то пишет, что работает всю комнату прослушивает, а у кого-то тихо очень. Может быть как-то настраивается усиление? Мне надо, чтобы с 50 см записывал на 70% уровня, чтобы громкость потом не прибавлять, чтобы я еще поп-фильтр поставил. Подскажите пожалуйста, этот модуль вообще сам по себе будет работать с гнездом от мик. входа встроенной зв. к. или к нему надо питание какое-то? :)
Я замерил мультиметром, у меня постоянное напряжение в мик. входе зв. к. 2,65 В.


Вернуться наверх
 
Не в сети
 Заголовок сообщения: Re: Усилитель для компьютерного микрофона с фантомным питани
СообщениеДобавлено: Пн окт 10, 2016 15:11:22 
Друг Кота
Аватар пользователя

Карма: 95
Рейтинг сообщений: 1815
Зарегистрирован: Ср дек 07, 2011 18:17:50
Сообщений: 6353
Откуда: Western Siberia
Рейтинг сообщения: 0
pedro7 писал(а):
Здравствуйте! Подскажите пожалуйста мне на счет этого модуля

Решил я не мучиться, т.к. ни резисторов нет, ни транзисторов, а ехать покупать - дороже выйдет, В.

:shock: Что ни у кого нет старых патефонов ?
Ну и судя по тому , что вы не соберете элементарщину , смысл заказывать этот электретник?
Приобретите микшерный пульт и не парьтесь.
Стоимость от 2000 до 5000 р на авито.
И можно подключать любой микрофон, хоть электретный , хоть динамический. Усиление огромное.
Регулировка АЧХ сигнала, подключение к компу, магнитофону.
Закольцовка и обработка сигнала через комп.
Так что задумайтесь приобрести микшер типа Беринджер .
И будет вам счастье. Коли паять не судьба. :wink:

Желаю удачи.


Вернуться наверх
 
Не в сети
 Заголовок сообщения: Re: Усилитель для Электретного Микрофона
СообщениеДобавлено: Пн дек 05, 2016 23:25:56 
Первый раз сказал Мяу!

Карма: 1
Рейтинг сообщений: 14
Зарегистрирован: Сб май 24, 2014 22:21:27
Сообщений: 32
Откуда: Тольятти
Рейтинг сообщения: 0
Собирал схему с "источником тока", помоему она только добавляет шум, с такими высокоомными резисторами как у Знающего. Вообще уже долгое время интересует, как уменьшить противное шипение полевика в микрофоне. Любые схемы,хоть на оу хоть на транзисторе, мало влияют на этот параметр. Неужели никак нельзя улучшить шумовую полку, ниже 55-60 дб? Буду эксперементировать с несколькими капсюлями параллельно. И уже нарвался на интересный факт, соединял 4 капсюля, разных, в том числе wm-61, и из сотовых. Оказывается фазы совпадают не у всех, так что, кто будет "параллелить", проверяйте, а то сигнал/шум только ухудшится. Почему разные фазы, есть версия что одни микрофоны так называемые back-electret типа, и front-electret.


Вернуться наверх
 
Не в сети
 Заголовок сообщения: Re: Микрофонный усилитель
СообщениеДобавлено: Ср дек 07, 2016 17:55:21 
Друг Кота
Аватар пользователя

Карма: -34
Рейтинг сообщений: 556
Зарегистрирован: Пт июл 25, 2014 12:25:27
Сообщений: 6214
Откуда: Свердловская обл.
Рейтинг сообщения: 0
А вот например обычный динамический микрофон (простая модель ШУРа) будет далеко от пульта и придётся делать длинный провод. Так вот....смутно помню, что оплётку иногда заземляют только с одной стороны, со стороны, видимо пульта. А если с обеих соединить, то будет контур (ибо земля слишком длинная получится) и для сигнала порча.

Но это, наверное, если в экране две жилы. А если одна, то придётся заземлять и у пульта и в микрофоне (ну не оставлять же корпус микрофона без земли!)

Кто что знает по этому поводу?
Как правильно?

_________________
Гуглить умею, но гораздо более ценю живые мнения+личный опыт.
http://www.youtube.com/watch?v=NUysiCX- ... r_embedded


Вернуться наверх
 
Не в сети
 Заголовок сообщения: Re: Микрофонный усилитель
СообщениеДобавлено: Вс дек 11, 2016 14:52:53 
Друг Кота
Аватар пользователя

Карма: 95
Рейтинг сообщений: 1815
Зарегистрирован: Ср дек 07, 2011 18:17:50
Сообщений: 6353
Откуда: Western Siberia
Рейтинг сообщения: 0
Martel- писал(а):
например обычный динамический микрофон (простая модель ШУРа) будет далеко от пульта и придётся делать длинный провод. Так вот....смутно помню, что оплётку иногда заземляют только с одной стороны, со стороны, видимо пульта. А если с обеих соединить, то будет контур (ибо земля слишком длинная получится) и для сигнала порча.

Но это, наверное, если в экране две жилы. А если одна, то придётся заземлять и у пульта и в микрофоне (ну не оставлять же корпус микрофона без земли!)

Кто что знает по этому поводу?
Как правильно?

Как правило , если использовать длинный шнур для динамического микрофона.
1е . Если нет спец кабеля, обязательно строить дифференцирующую цепочку ,
перед входом на микрофонный усилитель.
2е можно приобрести специальный стальной чулок-экран , который одевается на верх основного
кабеля от микрофона.
3е Либо есть чулок-экран с двумя проводами внутри.
Этот годится и для динамического и для электретного микрофона.
Сейчас на радиорынках бухта этого изделия стоит не дорого.
На Воронежском рынке попадалось бухточка за 500р , 100метров данного изделия.


Вернуться наверх
 
Показать сообщения за:  Сортировать по:  Вернуться наверх
Начать новую тему Ответить на тему  [ Сообщений: 435 ]     ... , , , 10, , , ...  

Часовой пояс: UTC + 3 часа


Кто сейчас на форуме

Сейчас этот форум просматривают: нет зарегистрированных пользователей и гости: 20


Вы не можете начинать темы
Вы не можете отвечать на сообщения
Вы не можете редактировать свои сообщения
Вы не можете удалять свои сообщения
Вы не можете добавлять вложения

Найти:
Перейти:  


Powered by phpBB © 2000, 2002, 2005, 2007 phpBB Group
Русская поддержка phpBB
Extended by Karma MOD © 2007—2012 m157y
Extended by Topic Tags MOD © 2012 m157y